Запчасти Case W20 (078) - ELEC. SYSTEM REAR HARNESS & STARTING CIRCUIT MODELS W/ 70 AMP ALTERNATOR TRAC. S/N 9115403 & AFTER (04) - ELECTRICAL SYSTEMS

Схема запчастей Case W20 - (078) - ELEC. SYSTEM REAR HARNESS & STARTING CIRCUIT MODELS W/ 70 AMP ALTERNATOR TRAC. S/N 9115403 & AFTER (04) - ELECTRICAL SYSTEMS
74
14
83
40
39
35
11
54
62
31
33
65
71
12
55
56
86
38
41
45
79
70
19
3
39
52
13
8
16
84
81
30
24
87
58
61
25
7
26
42
32
57
29
68
59
36
50
67
63
75
60
66
60
88
17
43
5
23
44
48
48
28
81
64
6
18
15
10
2
53
27
46
78
85
60
37
69
9
4
73
78
80
21
73
47
47
22
20
51
1
34
FIT
1:1
100%

Артикул

Название

Примечание

Количество

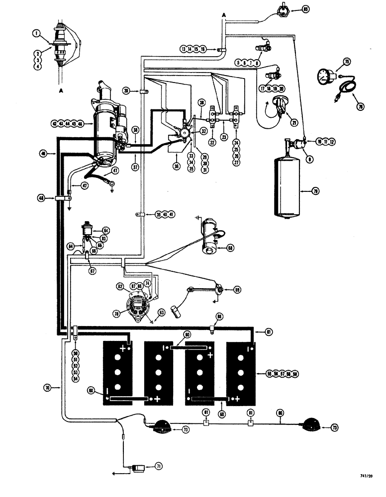
1

L57712

SPARE PART electrical harness

1шт.

2

173-203

SCREW,Sl Rnd Hd, #6 - 32 x 1/2"

round head, #6 - 32 NC x 1/2"

4шт.

3

192-15

LOCK WASHER,Helical Spring, #6, 0.145" ID, CST, ZND

4шт.

4

129-15

NUT,#6-32

4шт.

5

L56217

UNIT

SENDER converter oil temperature

1шт.

6

92-3

LOCK WASHER,#10

1шт.

7

195-12

WASHER,#10

flat, #10

1шт.

8

129-27

NUT,Hex, #10 - 32

hex, #10 - 24 NC

1шт.

9

L57176

SENDER UNIT

air pressure

1шт.

10

92-3

LOCK WASHER,#10

1шт.

11

195-12

WASHER,#10

flat, #10

1шт.

12

129-27

NUT,Hex, #10 - 32

hex, #10 - 24 NC

1шт.

13

D20302

CLAMP,7/8", Insul, 3/8" Bolt

harness

1шт.

14

13-612

BOLT,Hex, 3/8" - 16 x 3/4", Gr 5, Full Thd

1шт.

15

92-6

LOCK WASHER,3/8"

1шт.

16

25-106

NUT,3/8"-16, G5

hex, 3/8" - 16 NC

1шт.

17

F13156

SENDER UNIT

SENDER engine water temperature

1шт.

18

195-12

WASHER,#10

flat, #10

1шт.

19

92-3

LOCK WASHER,#10

1шт.

20

129-27

NUT,Hex, #10 - 32

1шт.

21

L13298

ELECTRICAL GAUGE

METER engine hour

1шт.

22

D37203

BREAKER

circuit, 15 amp

1шт.

23

L70057

ELECTRICAL WIRE

WIRE 15 to 25 amp breaker

1шт.

24

L11342

BREAKER

circuit, 25 amp

1шт.

25

173-212

SCREW,Sl Rnd Hd, #10 - 24 x 1/2"

round head, #10 - 24 NC x 1/2", Zinc plated

2шт.

26

193-6

LOCK WASHER,Ext Tooth, #10

2шт.

27

129-17

NUT,Hex, #10 - 24

2шт.

28

L70058

ELECTRICAL WIRE

WIRE solenoid to circuit breaker

1шт.

29

L18684

BRACKET

SPARE PART solenoid mounting

1шт.

30

13-512

BOLT,Hex, 5/16" - 18 x 3/4", Gr 5

Bracket mounting

2шт.

31

92-5

LOCK WASHER,5/16"

2шт.

32

D31479

SOLENOID SWITCH

SOLENOID starter

1шт.

33

113-3

BOLT,Hex, 1/4" - 20 x 3/4", Gr 5

Solenoid to bracket

2шт.

34

192-19

LOCK WASHER,Helical Spring, 0.256" ID, CST, ZND

2шт.

35

7770

NUT,Hex, 1/4 - 20, Cl 5

2шт.

36

A31060

ELECTRICAL WIRE

WIRE, Serial Range: solenoid-ground

1шт.

37

L14552

CABLE

, Serial Range: starter-solenoid

1шт.

38

L13300

ELECTRICAL WIRE

WIRE, Serial Range: solenoid-starter

1шт.

39

49838

CLAMP

harness

2шт.

40

13-612

BOLT,Hex, 3/8" - 16 x 3/4", Gr 5, Full Thd

1шт.

41

92-6

LOCK WASHER,3/8"

1шт.

42

R26137

STARTER MOTOR

engine, parts list Figures 55B and 55D

1шт.

43

13-824

BOLT,Hex, 1/2" - 13 x 1-1/2", Gr 5, Full Thd

2шт.

44

13-852

BOLT,Hex, 1/2" - 13 x 3-1/4", Gr 5

1шт.

45

92-8

LOCK WASHER,1/2"

3шт.

46

95-8

WASHER,1/2"

Flat

3шт.

47

L40793

ELECTRICAL WIRE

WIRE CABLE ground, starter

2шт.

48

L19029

CLAMP

battery cable

1шт.

49

L47925

CABLE

battery to starting motor

1шт.

50

L19029

CLAMP

battery cable

1шт.

51

13-620

BOLT,Hex, 3/8" - 16 x 1-1/4", Gr 5, Full Thd

1шт.

52

92-6

LOCK WASHER,3/8"

1шт.

53

95-6

WASHER,3/8"

1шт.

54

25-106

NUT,3/8"-16, G5

hex, 3/8" - 16 NC

1шт.

55

D44177

DRY BATTERY

6 volt

4шт.

56

L47264

BATTERY BOX

HOLDDOWN

2шт.

57

T53041

BOLT

J battery holddown

4шт.

58

92-5

LOCK WASHER,5/16"

4шт.

59

25-205

SPARE PART hex, 5/16" - 18 NC

4шт.

60

L13310

CABLE

, Serial Range: battery-battery

3шт.

61

L47938

CABLE

battery ground

1шт.

62

L59724

ALTERNATOR

ALTERNATOR 24 volt, See parts list Figures: 50-51A

1шт.

63

L52361

HOSE ASSY.

WIRE ground

1шт.

64

A35031

SENDER UNIT

SENDER engine oil pressure

1шт.

65

192-6

LOCK WASHER,#8

1шт.

66

129-6

NUT,#8-32

hex, #10 - 24 NC

1шт.

67

49838

CLAMP

harness

1шт.

68

L52634

PUMP

fuel, parts list Figure 230

1шт.

69

L13302

TRANSMITTER

SPARE PART SENDING UNIT fuel gauge

1шт.

70

L57524

SPARE PART wiring, rear

1шт.

71

L47277

LAMP

stop and tail, See parts list Figure: 88, When stock is exhausted, L59897 will be supplied, Includes Ref: 72

1шт.

72

A15084

LAMP

not shown

1шт.

73

REF

INSTRUCTION

LAMP flood, See Figure: 88 for proper light

1-2шт.

74

L58497

RESISTOR

alternator, 40 ohm

1шт.

75

L13316

ELECTRICAL GAUGE

TACHOMETER engine RPM

1шт.

76

A24101

CABLE

tachometer drive

1шт.

77

RESERVED

1шт.

78

25-154

JAM NUT,Jam, 1/4"-28, G5

Hex

3шт.

79

REF

INSTRUCTION

RESERVOIR air brake system, See Figures: 176, 184 for related parts

1шт.

80

L48782

ELECTRICAL WIRE

WIRE floodlight, R.H.

1шт.

81

49832

CLAMP

wire

2шт.

82

A30366

CABLE

CONNECTOR harness to floodlight, used with single rear floodlight

1шт.

82

A8210

CONNECTOR, ELEC

CONNECTOR harness to floodlight, used with two rear floodlights

1шт.

83

L58511

TERMINAL CONNECTOR

oil pressure sending unit

1шт.

84

L58497

RESISTOR

oil pressure sending unit

1шт.

85

L57855

SWITCH

neutral start

1шт.

86

L58714

SPARE PART, Serial Range: alternator-resistor

1шт.

87

129-17

NUT,Hex, #10 - 24

1шт.

88

49838

CLAMP

battery cable

1шт.

Выбрано товаров: 89