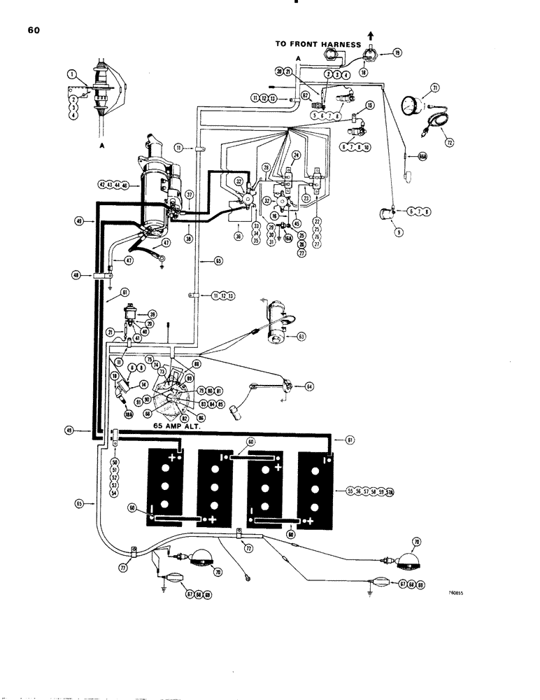
Запчасти Case W20 (060) - ELECTRICAL SYSTEM, REAR HARNESS AND STARTING CIRCUIT (04) - ELECTRICAL SYSTEMS

Схема запчастей Case W20 - (060) - ELECTRICAL SYSTEM, REAR HARNESS AND STARTING CIRCUIT (04) - ELECTRICAL SYSTEMS
FIT
1:1
100%

Артикул

Название

Примечание

Количество

1

L76630

BRACKET - electrical harness

1шт.

2

173-203

SCREW,Sl Rnd Hd, #6 - 32 x 1/2"

- round head (#6 -32 NC x 1/2")

4шт.

3

192-15

LOCK WASHER,Helical Spring, #6, 0.145" ID, CST, ZND

Washer, Lock, #6

4шт.

4

129-15

NUT,#6-32

4шт.

5

L56217

UNIT

SENDER - converter oil temperature

1шт.

6

92-3

LOCK WASHER,#10

WASHER, LOCK, #10

4шт.

7

192-12

WASHER - flat (#10)

3шт.

8

129-27

NUT,Hex, #10 - 32

- hex. (#10 - 24 NC)

4шт.

9

L57176

SENDER UNIT

SENDING UNIT - air pressure

1шт.

10

F13156

SENDER UNIT

SENDING UNIT - engine water temperature

1шт.

11

49838

CLAMP

- harness

4шт.

12

13-612

BOLT,Hex, 3/8" - 16 x 3/4", Gr 5, Full Thd

1шт.

13

92-6

LOCK WASHER,3/8"

1шт.

14

W10140

TRANSMITTER

SENDING UNIT - engine oil pressure

1шт.

15

49853

TOOL

- wire

1шт.

16

A13755

WIRE -, Serial Range: solenoid-diode

1шт.

16a

L60045

DIODE

1шт.

17

L70955

ELECTRICAL WIRE

WIRE -, Serial Range: relay-breaker

1шт.

18

221-374

ELBOW,90 Degree, 1/8" NPT

FITTING - 90 degree

1шт.

18a

221-106

PIPE,Nipple, 1/8" NPT x 1 1/2"

NIPPLE - 1/8" NPT x 1-1/2"

1шт.

19

L57855

SWITCH

- neutral start

1шт.

20

L58511

TERMINAL CONNECTOR

TERMINAL - flat

2шт.

21

L58497

RESISTOR

- 40 ohm

2шт.

22

D37203

BREAKER

- circuit (15 amp)

1шт.

23

L70057

ELECTRICAL WIRE

WIRE - 15 amp breaker to 25 amp breaker

1шт.

24

A22877

BREAKER,40A

- circuit (25 amp)

1шт.

25

173-274

SCREW,Sl Rnd Hd, #8 - 32 x 1/2"

- round head (#8 - 32 NC x 1/2") plated

3шт.

26

193-5

LOCK WASHER,Ext Tooth, #8

WASHER - sect. lock (#8)

3шт.

27

129-6

NUT,#8-32

3шт.

28

L70058

ELECTRICAL WIRE

WIRE - solenoid to circuit breaker

1шт.

29

L77032

BRACKET - solenoid, starter

1шт.

30

13-512

BOLT,Hex, 5/16" - 18 x 3/4", Gr 5

(Bracket mounting) Hex, 5/16"-18 x 3/4", G5, Full Thd

2шт.

31

92-5

LOCK WASHER,5/16"

2шт.

32

L74196

SOLENOID

- starter

2шт.

33

113-3

BOLT,Hex, 1/4" - 20 x 3/4", Gr 5

(Solenoid to bracket) Hex, 1/4"-20 x 3/4", G5, Full Thd

2шт.

34

192-19

LOCK WASHER,Helical Spring, 0.256" ID, CST, ZND

WASHER, LOCK, 1/4"

2шт.

35

7770

NUT,Hex, 1/4 - 20, Cl 5

1/4"-20, G5

2шт.

36

A31060

ELECTRICAL WIRE

WIRE -, Serial Range: solenoid-ground

1шт.

37

L14552

CABLE

-, Serial Range: starter-solenoid

1шт.

38

L13300

ELECTRICAL WIRE

WIRE -, Serial Range: solenoid-starter

1шт.

39

A35031

SENDER UNIT

SENDING UNIT - engne oil pressure

1шт.

40

192-6

LOCK WASHER,#8

WASHER, LOCK, #8

1шт.

41

129-6

NUT,#8-32

1шт.

42

R26137

STARTER MOTOR

STARTER - engine (Parts list figure 48 and 50)

1шт.

STATE OF NEW YORK MACHINE USE R45968

1шт.

43

13-824

BOLT,Hex, 1/2" - 13 x 1-1/2", Gr 5, Full Thd

2шт.

44

13-852

BOLT,Hex, 1/2" - 13 x 3-1/4", Gr 5

1шт.

45

L70058

ELECTRICAL WIRE

WIRE - solenoid to circuit breaker

1шт.

46

R24323

WASHER

- flat (1/2")

3шт.

47

L40793

ELECTRICAL WIRE

CABLE - ground, starter

2шт.

48

L19029

CLAMP

- battery cable

1шт.

49

L74421

CABLE

- battery to starting motor

1шт.

50

L19029

CLAMP

- battery cable

1шт.

51

13-620

BOLT,Hex, 3/8" - 16 x 1-1/4", Gr 5, Full Thd

1шт.

52

92-6

LOCK WASHER,3/8"

1шт.

53

95-6

WASHER,3/8"

- flat () 3/8"

1шт.

54

25-106

NUT,3/8"-16, G5

- hex. (3/8" - 16 NC)

1шт.

55

D44177

DRY BATTERY

- 6 volt

4шт.

56

L47264

BATTERY BOX

HOLDDOWN - battery

2шт.

57

T53041

BOLT

"J" BOLT - battery holddown

4шт.

57a

95-5

WASHER,3/8" x 7/8" x .083"

- flat, 5/16"

4шт.

58

92-5

LOCK WASHER,5/16"

4шт.

59

131-4

LOCK NUT,5/16"-18, GB

NUT - hex. (5/16" - 18 NC)

4шт.

60

L13310

CABLE

-, Serial Range: battery-battery

3шт.

61

L74420

CABLE

- battery ground

1шт.

62

L46315

SWITCH

- converter temperature

1шт.

63

L52634

PUMP

- fuel transfer, parts list figure 90

1шт.

64

L13302

TRANSMITTER

SENDING UNIT - fuel gauge

1шт.

65

L76628

HARNESS - electrical, rear, Includes: Ref. 66 and 66A

1шт.

66

L57052

RESISTOR

- 25 ohm

1шт.

66a

223-35

FUSE,8 Amp, Type 3AG

- 8 amp, 3AG

1шт.

67

L59897

LAMP

- stop and tail, parts list figure 70

2шт.

68

92-8

LOCK WASHER,1/2"

1шт.

69

25-108

NUT,1/2"-13, G5

- hex., 1/2" - 13 NC

1шт.

70

L71730

INTERIOR LIGHT

LAMP - flood, parts list figure 70

2шт.

71

L13316

ELECTRICAL GAUGE

TACHOMETER AND HOURMETER - engine RPM

1шт.

72

A24101

CABLE

- tachometer drive

1шт.

73

492-11012

LOCK WASHER,#12

WASHER, LOCK, #12

1шт.

74

195-16

WASHER,#12

- flat, #12

1шт.

75

225-14112

NUT,#12-24

- hex. (#12 - 24 NC)

1шт.

77

49832

CLAMP

- wire

2шт.

79

L70299

BRACKET

- resistor mounting

1шт.

80

13-58

BOLT,Hex, 5/16" - 18 x 1/2", Gr 5

1шт.

81

92-5

LOCK WASHER,5/16"

1шт.

82

L70217

CLAMP

- resistor

1шт.

83

173-80

SCREW,Sl Rnd Hd, #8 - 32 x 3/4"

- round head, slotted (#8 - 32 NC x 3/4")

1шт.

84

192-6

LOCK WASHER,#8

WASHER, LOCK, #8

1шт.

85

129-6

NUT,#8-32

1шт.

86

L72955

ALTERNATOR

- 65 Amp., Delco-Remy #1100077 (Parts list figure 46)

1шт.

86

197231A1R

REMAN-ALTERNATOR

W20 CASE WHEEL LOADER W/POD CAB NEW YORK STATE SPECIAL, Reman for New PN L72955

1шт.

86

197231A1C

CORE-ALTERNATOR

Return Number

1шт.

88

L72959

ELECTRICAL WIRE

WIRE - L72955 alternator, ground

1шт.

89

L73433

RELAY

- L72955 alternator

1шт.

90

71-510

SCREW - round head, slotted (5/16" - 18 NC x 5/8")

1шт.

91

92-5

LOCK WASHER,5/16"

1шт.

Выбрано товаров: 95