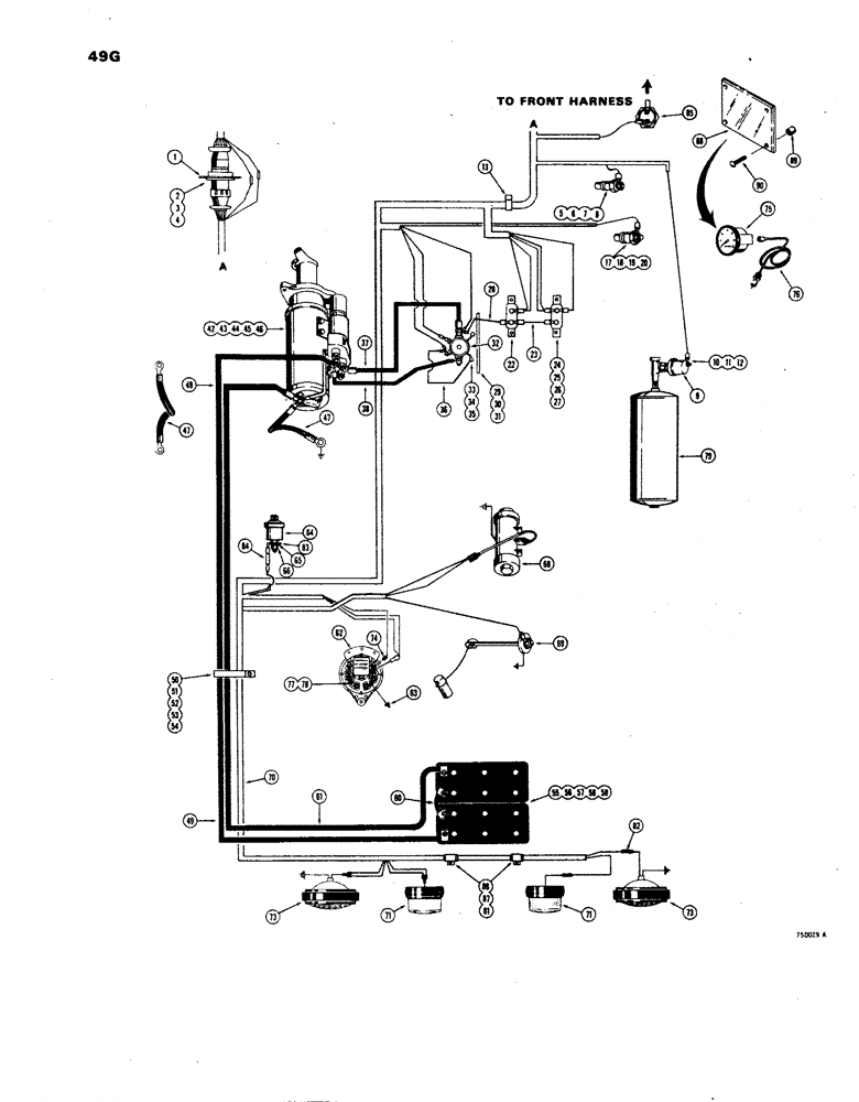
Запчасти Case W24B (049G) - ELECTRICAL SYSTEM, REAR HARNESS, MODELS WITH INSTRUMENT CLUSTER (04) - ELECTRICAL SYSTEMS

Схема запчастей Case W24B - (049G) - ELECTRICAL SYSTEM, REAR HARNESS, MODELS WITH INSTRUMENT CLUSTER (04) - ELECTRICAL SYSTEMS
FIT
1:1
100%

Артикул

Название

Примечание

Количество

1

L57712

BRACKET - electrical harness

1шт.

2

173-203

SCREW,Sl Rnd Hd, #6 - 32 x 1/2"

- round head (#6 - 32 NC x 1/2")

4шт.

3

192-15

LOCK WASHER,Helical Spring, #6, 0.145" ID, CST, ZND

Washer, Lock, #6

4шт.

4

129-15

NUT,#6-32

4шт.

5

L56217

UNIT

SENDER - converter oil temperature

1шт.

6

92-3

LOCK WASHER,#10

WASHER, LOCK, #10

1шт.

7

195-12

WASHER,#10

- flat () #10

1шт.

8

129-27

NUT,Hex, #10 - 32

- hex. (#10 - 24 NF)

1шт.

9

L57176

SENDER UNIT

SENDING UNIT - air pressure

1шт.

10

92-3

LOCK WASHER,#10

WASHER, LOCK, #10

1шт.

11

195-12

WASHER,#10

- flat () #10

1шт.

12

129-27

NUT,Hex, #10 - 32

- hex. (#10 - 24 NC)

1шт.

13

49838

CLAMP

- harness

1шт.

17

F13156

SENDER UNIT

SENDING UNIT - engine water temperature

1шт.

18

195-12

WASHER,#10

- flat () #10

1шт.

19

92-3

LOCK WASHER,#10

WASHER, LOCK, #10

1шт.

20

129-27

NUT,Hex, #10 - 32

- hex. (#10)

1шт.

22

D37203

BREAKER

- circuit (15 amp)

1шт.

23

L70057

ELECTRICAL WIRE

WIRE - 15 amp breaker to 25 amp breaker

1шт.

24

L11342

BREAKER

- circuit (25 amp)

1шт.

25

173-276

SCREW,Sl Rnd Hd, #8 - 32 x 3/4"

- round head (#8 - 32 NC x 3/4") Zinc plated

2шт.

26

192-16

LOCK WASHER,Helical Spring, #8, 0.17" ID, CST, ZND

Washer, Lock, , Shakeproof #8

2шт.

27

129-16

NUT,#8-32

2шт.

28

L70058

ELECTRICAL WIRE

WIRE - solenoid to circuit breaker

1шт.

29

L18684

BRACKET

- solenoid mounting

1шт.

30

113-102

BOLT,Hex, 5/16" - 18 x 3/4", Gr 5

Hex, 5/16"-18 x 3/4", G5, Full Thd, Bracket mounting

2шт.

31

192-20

LOCK WASHER,Helical Spring, 0.318" ID, CST, ZND

WASHER, LOCK, 5/16"

2шт.

32

D31479

SOLENOID SWITCH

SOLENOID - starter

1шт.

33

113-3

BOLT,Hex, 1/4" - 20 x 3/4", Gr 5

(Solenoid to bracket) Hex, 1/4"-20 x 3/4", G5, Full Thd

2шт.

34

192-19

LOCK WASHER,Helical Spring, 0.256" ID, CST, ZND

WASHER, LOCK, 1/4"

2шт.

35

7770

NUT,Hex, 1/4 - 20, Cl 5

1/4"-20, G5

2шт.

36

A31060

ELECTRICAL WIRE

WIRE -, Serial Range: solenoid-ground

1шт.

37

L14552

CABLE

-, Serial Range: starter-solenoid

1шт.

38

L13300

ELECTRICAL WIRE

WIRE -, Serial Range: solenoid-starter

1шт.

42

R26137

STARTER MOTOR

STARTER - engine (Parts list Figure 36)

1шт.

43

13-824

BOLT,Hex, 1/2" - 13 x 1-1/2", Gr 5, Full Thd

2шт.

44

13-852

BOLT,Hex, 1/2" - 13 x 3-1/4", Gr 5

1шт.

45

92-8

LOCK WASHER,1/2"

3шт.

46

R24323

WASHER

- flat (1/2")

3шт.

47

L40793

ELECTRICAL WIRE

CABLE - ground, starter

2шт.

49

L14543

CABLE

- battery to starting motor

1шт.

50

R13931

CLAMP

- battery cable

1шт.

51

13-620

BOLT,Hex, 3/8" - 16 x 1-1/4", Gr 5, Full Thd

1шт.

52

92-6

LOCK WASHER,3/8"

1шт.

53

95-6

WASHER,3/8"

- flat () 3/8"

1шт.

54

25-106

NUT,3/8"-16, G5

- hex. (3/8" - 16 NC)

1шт.

55

L13308

DRY BATTERY

- 6 volt

2шт.

56

L13312

FUNNEL

HOLDDOWN - battery

1шт.

57

13-680

CAPSCREW,Hex, 3/8" - 16 x 5", Gr 5

BOLT, Hex, 3/8"-16 x 5", G5

4шт.

58

192-21

LOCK WASHER,3/8"

WASHER, LOCK, 3/8"

4шт.

59

131-133

NUT,Ret, 3/8"-16

4шт.

60

L13310

CABLE

-, Serial Range: battery-battery

7шт.

61

L14542

CABLE

- battery ground

1шт.

62

L55767

ALTERNATOR

- 24 volt (Parts list Figure 34)

1шт.

63

A18312

WIRE - ground, alternator

1шт.

64

A35031

SENDER UNIT

SENDING UNIT - engine oil pressure

1шт.

65

192-6

LOCK WASHER,#8

WASHER, LOCK, #8

1шт.

66

129-6

NUT,#8-32

1шт.

68

L52634

PUMP

- fuel transfer (Parts list Figure 166)

1шт.

69

L57177

TRANSMITTER

SENDING UNIT - fuel gauge

1шт.

70

L58009

HARNESS - electrical, rear

1шт.

71

L13304

LAMP BASE

LAMP - stop and tail (Parts list Figure 52)

2шт.

73

D35909

LAMP

- flood (Parts list Figure 52)

2шт.

74

L58496

RESISTOR

- alternator (25 ohm)

1шт.

75

A11190

TACHOMETER

- engine R.P.M.

1шт.

76

A24101

CABLE

- tachometer drive

1шт.

77

192-18

LOCK WASHER,Helical Spring, #10, 0.196" ID, CST, ZND

WASHER, LOCK, #10

3шт.

78

129-17

NUT,Hex, #10 - 24

NUT - hex. (#10 - 24 NC)

3шт.

79

REF

INSTRUCTION

RESERVOIR - air brake system (See Figure 126 for related parts)

1шт.

81

A27814

X

CLAMP - wire

2шт.

82

A55974

PLUG

CONNECTOR -, Serial Range: harness-floodlight

2шт.

83

L58511

TERMINAL CONNECTOR

TERMINAL - oil pressure sending unit

1шт.

84

L58497

RESISTOR

- oil pressure sending unit

1шт.

85

L57855

SWITCH

- neutral start

1шт.

86

A12458

SLEEVE

LOOM - wire

2шт.

87

195-512

WASHER,#10

- flat, #10

2шт.

88

L54570

COVER

- tachometer, front panel (Models with lockup parts)

1шт.

89

A31132

SPACER - cover

1шт.

90

187-996

SELF-TAP SCREW,1/4" x 1"

SCREW - self-tapping, 1/4" - 20 NC x 1"

4шт.

Выбрано товаров: 0