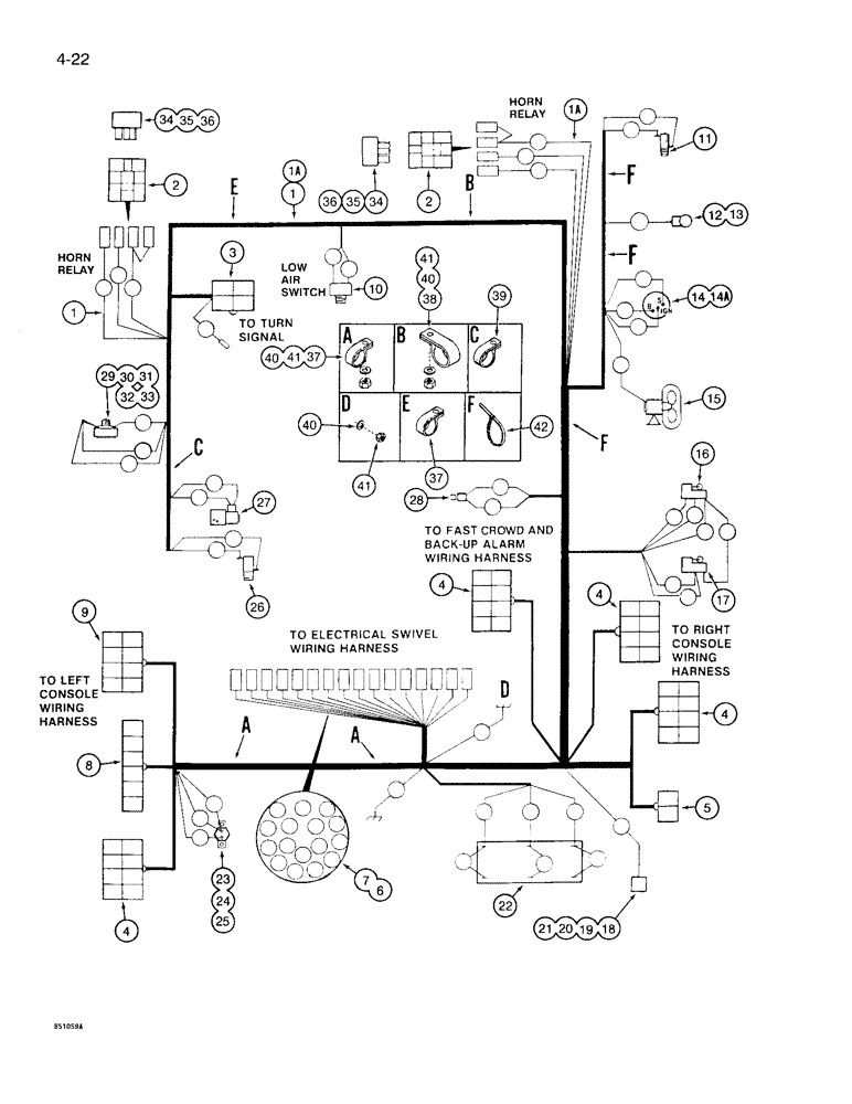
Запчасти Case 1085B (4-022) - CAB AND TURNTABLE ELECTRICAL HARNESS (04) - ELECTRICAL SYSTEMS

Схема запчастей Case 1085B - (4-022) - CAB AND TURNTABLE ELECTRICAL HARNESS (04) - ELECTRICAL SYSTEMS
FIT
1:1
100%

Артикул

Название

Примечание

Количество

1

S956471

HARNESS

- electrical, cab and turntable, horn relay located by horn, no longer available, order S957086 harness

1шт.

See Fig. 9-060, Ref. 1, for harness extension required with 30 and 60 inch cab risers.

1шт.

1a

S957086

HARNESS

- electrical, cab and turntable, horn relay located by low air switch, Includes: Ref. 2 - 9

1шт.

See Fig. 9-060, Ref. 1, for harness extension required with 30 and 60 inch cab risers.

1шт.

2

S237214

CONTACT HOUSING

CONNECTOR - harness, 4 contact receptacle

1шт.

3

223-160

CONNECTOR, ELEC

CONNECTOR - harness, 4 contact plug

1шт.

4

223-162

CONNECTOR, ELEC

CONNECTOR - harness, 8 contact plug

4шт.

5

S78878

CONNECTOR, ELEC

CONNECTOR - harness, 2 contact plug

1шт.

6

S99518

PIVOT ASSY.

CONNECTOR - harness, male, with non-movable threaded body, contact pins not included

1шт.

7

S99516

CONTACT

- connector, pin, not shown

16шт.

8

223-161

CONNECTOR, ELEC

CONNECTOR - harness, 6 contact plug

1шт.

9

223-172

CONNECTOR, ELEC

CONNECTOR - harness, 8 contact receptacle

1шт.

10

S117792

INDICATOR

SWITCH - low air pressure

1шт.

11

S118713

SWITCH

- emergency parking brake

1шт.

12

S514989

GAUGE

LAMP ASSEMBLY - air gauge, Includes: Ref. 13

1шт.

13

S116543

BULB

- air gauge lamp

1шт.

S108413

SWITCH

ASSEMBLY - ignition, Includes: Ref. 14 and 14A

1шт.

14

NSS

NOT SOLD SEPARAT

SWITCH - ignition

1шт.

14a

R30074

SET

KEY - switch, set of two

1шт.

15

S222133

FAN

- defroster, parts list Fig. 4-070

1шт.

16

L54683

SWITCH

- accelerator lock cutout

1шт.

17

L54683

SWITCH

- limit, backup alarm, see Fig. 4-026 for mounting plate and hardware

1шт.

18

L103341

BUZZER

ALARM - auxiliary steering

1шт.

19

S117294

ROD, CONNECTING

CONNECTOR - steering alarm wires

1шт.

20

264-2045

SELF-TAP SCREW,Slotted Pan Hd, #8 x 5/16"

SCREW - self tapping, pan head slotted, No. 8 NC x 5/16 inch

1шт.

21

493-41017

LOCK WASHER,Ext, #8

WASHER - external tooth lock, No. 8

1шт.

22

S116531

SOCKET

CONNECTOR - harness, at heater

1шт.

23

S117267

BREAKER

- circuit, electrical, 3 amp

1шт.

24

182-594

SCREW,Cross Pan Hd, #10-24 x 1"

- machine, pan Phillips head, No. 10 NC x 1 inch

2шт.

25

86632551

NUT,#10-24, GB

NUT, LOCK, #10-24, GB

2шт.

26

L47989

SWITCH

- service brake

1шт.

27

S115892

VALVE

- solenoid, accelerator lock, parts list Fig. 3-012

1шт.

28

S242036

SWITCH

- fast crowd, in right control handle

1шт.

29

D77650

HORN

- electrical

1шт.

30

L30866

LOCK NUT

-, Serial Range: horn-bracket

1шт.

31

L73799

BRACKET

- horn mounting, replaces S203190 bracket

1шт.

32

413-520

BOLT,Hex, 5/16" - 18 x 1-1/4", Gr 5

- hex, 5/16 NC x 1-1/4 inch

1шт.

33

231-1445

NUT,5/16"-18, GB

NUT - light hex, self locking, 5/16 inch NC

1шт.

34

S243589

RELAY

- horn, replaces S513725 relay

1шт.

35

413-410

BOLT,Hex, 1/4" - 20 x 5/8", Gr 5

- hex, 1/4 NC x 5/8 inch, if used

1шт.

36

86625061

NUT,1/4"-20, GB

NUT - light hex, self locking, 1/4 inch NC, if used

1шт.

37

515-23190

CLAMP,3/4", Insul, 3/8" Bolt

- harness to turntable

3шт.

38

S15544

CLAMP,1 5/16", Insul, 3/8" Bolt

- harness to turntable

1шт.

39

T50103

CLAMP

-, Serial Range: harness-turntable

1шт.

40

495-11041

WASHER,0.406" ID x 0.812" OD x 0.065" W

(Flat, 13/32 x 13/16 x 1/16"), Ground to turntable 3/8", SAE

4шт.

41

131-52

NUT,3/8"-16, GC

NUT - light hex, self locking, 3/8 inch NC, ground to turntable

4шт.

42

L18337

CABLE TIE,9.95"-12.1" lg

STRAP - tie, 15 inch, nylon

1шт.

Выбрано товаров: 47