Запчасти Case 445CT (04-24) - LAMP, BRAKE (EUROPE) (04) - ELECTRICAL SYSTEMS

Схема запчастей Case 445CT - (04-24) - LAMP, BRAKE (EUROPE) (04) - ELECTRICAL SYSTEMS
5
11
3
9
4
9
1
2
8
10
4
3
1
11
7
10
1
2
3
6
2
4
FIT
1:1
100%

Артикул

Название

Примечание

Количество

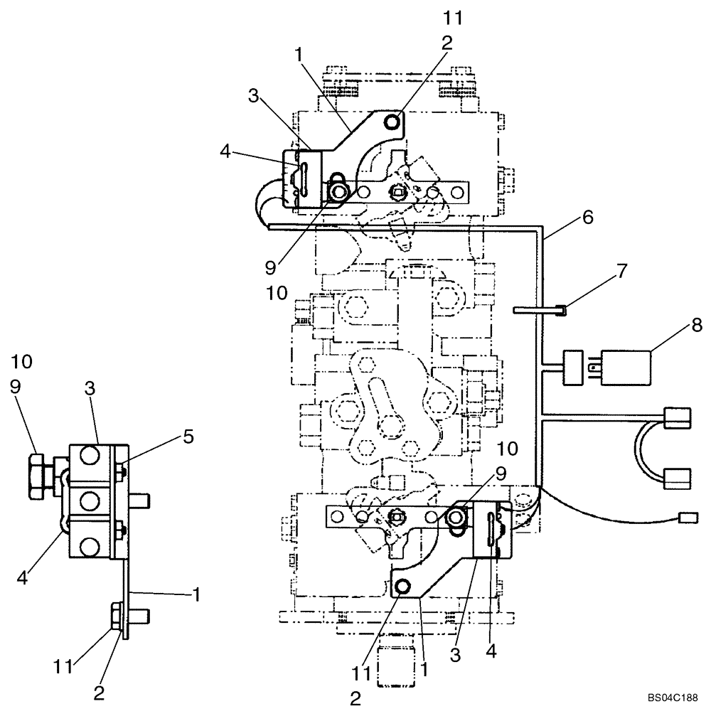
1

401206A3

BRACKET

Light Switch

2шт.

2

80682

LOCK WASHER,1/4"

4шт.

3

H435820

SWITCH

Neutral Start

2шт.

4

H435814

U-BOLT

Switch Mounting

2шт.

5

193-1003

NUT,Keps, w/LW,#6-32

4шт.

6

373546A1

HARNESS

Brake Light

1шт.

7

529070

CABLE TIE,368.3mm L

CABLE STRAP

3шт.

8

388457A1

RELAY

Time Delay

1шт.

9

11106231

BOLT,Hex, M10 x 1.5 x 25mm, Cl 10.9

2шт.

10

86512554

NUT,M10 x 1.5, Cl 10

2шт.

11

86977726

BOLT,Hex, M6 x 12mm, Cl 8.8

4шт.

Выбрано товаров: 11