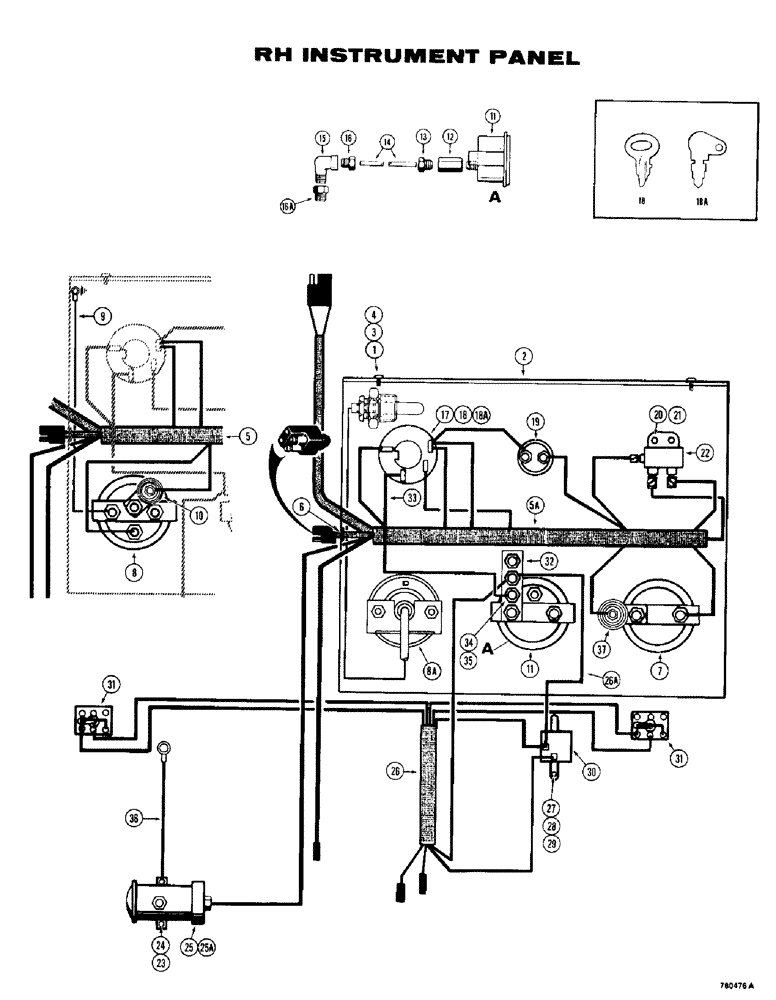
Запчасти Case 780 (108) - ELECTRICAL SYSTEM, RIGHT HAND INSTRUMENT PANEL (04) - ELECTRICAL SYSTEMS

Схема запчастей Case 780 - (108) - ELECTRICAL SYSTEM, RIGHT HAND INSTRUMENT PANEL (04) - ELECTRICAL SYSTEMS
FIT
1:1
100%

Артикул

Название

Примечание

Количество

1

173-257

SCREW,Phil Rnd Hd, #10 - 24 x 1/2"

- machine, Phillips head, no. 10 - 24 NC x 1/2"

2шт.

2

L19340

INSTRUMENT PANEL

PANEL - instrument, right-hand

1шт.

3

192-18

LOCK WASHER,Helical Spring, #10, 0.196" ID, CST, ZND

WASHER, LOCK, #10

2шт.

4

195-512

WASHER,#10

- flat, no. 10

2шт.

5

L45154

WIRE HARNESS

HARNESS - wiring, right-hand panel, service with D54527 harness and D44005 converter temperature gauge

1шт.

5a

D54527

HARNESS

- wiring, right-hand

1шт.

6

A38599

GROMMET,11/16" ID x 1" Groove Dia

- harness, at console

1шт.

7

L74120

ELECTRICAL GAUGE

GAUGE - fuel level

1шт.

8

A13756

GAUGE

- converter oil temperature, service with D44005 mechanical converter oil temperature gauge

1шт.

8a

D44005

ELECTRICAL GAUGE

GAUGE - converter oil temperature

1шт.

9

D53874

WIRE - ground, used with A13756 gauge only

1шт.

10

A19349

RESISTOR

- electrical, used with A13756 gauge only

1шт.

11

A56447

ELECTRICAL GAUGE

GAUGE - clutch oil pressure

1шт.

222-1400

HYD CONNECTOR,Fem, 5/16"-24

FITTING - tube, female, Includes: Ref. 12 and 13

1шт.

12

NSS

NOT SOLD SEPARAT

FITTING - female

1шт.

13

222-500

TUBE NUT,5/16" - 24 NPT

NUT - fitting

1шт.

14

REF

INSTRUCTION

TUBE - clutch oil pressure gauge, 48" (1219 mm) long, cut from F12417 bulk

1шт.

222-430

ELBOW,90 Degree x 1/8" NPT x 5/16"-24

FITTING - tube, male (90 degree), Includes: Ref. 15 and 16

1шт.

15

NSS

NOT SOLD SEPARAT

FITTING - male

1шт.

16

222-500

TUBE NUT,5/16" - 24 NPT

NUT - fitting

1шт.

16a

221-1084

REDUCER,Hex, 1/4" x 1/8" NPT

FITTING - reducing, 1/4" NPT x 1/8" NPT

1шт.

D75657

SWITCH

AND KEY - electrical, Includes: Ref. 17 - 18A

1шт.

17

NSS

NOT SOLD SEPARAT

SWITCH - electrical

1шт.

18

A20346

KEY

- switch, ignition, if used

1шт.

18a

D36822

KEY

- switch, set of 2, if used

1шт.

19

D34924

SWITCH

- starter, push button

1шт.

20

13-48

BOLT,Hex, 1/4" - 20 x 1/2", Gr 5

2шт.

21

92-4

LOCK WASHER,1/4"

WASHER, LOCK, 1/4"

2шт.

22

L103527

RELAY

- electrical, 24 volt

1шт.

23

13-48

BOLT,Hex, 1/4" - 20 x 1/2", Gr 5

2шт.

24

92-4

LOCK WASHER,1/4"

WASHER, LOCK, 1/4"

2шт.

25

REF

INSTRUCTION

PUMP - fuel, electric, see Figure 92 for proper pump

1шт.

25a

L11778

CONNECTOR, ELEC

BULLET - male, fuel pump wire

1шт.

26

D54526

HARNESS

- turn signal and flasher

1шт.

26a

D54525

CLOTHES

WIRE - jumper, circuit, Serial Range: breaker-flasher

1шт.

26b

NSS

NOT SOLD SEPARAT

TRIM - protector, harness, not shown

2шт.

27

163-15

SCREW,Hex, #10 - 24 x 5/8"

MACHINE SCREW - no. 10 - 24 x 5/8"

2шт.

28

195-513

WASHER,#10

- flat, no. 10, plated

2шт.

29

192-18

LOCK WASHER,Helical Spring, #10, 0.196" ID, CST, ZND

WASHER, LOCK, #10

2шт.

30

L59781

FLASHER UNIT

FLASHER - turn signal, 24 volt

1шт.

31

D77950

SWITCH

- control, turn signal and flasher

2шт.

32

D37203

BREAKER

CIRCUIT BREAKER - flasher light

1шт.

33

A13755

WIRE - connecting, circuit breaker to ignition switch

1шт.

34

129-37

NUT,#10-32

2шт.

35

192-18

LOCK WASHER,Helical Spring, #10, 0.196" ID, CST, ZND

WASHER, LOCK, #10

2шт.

36

D55077

WIRE - ground, fuel pump

1шт.

37

A19349

RESISTOR

- electrical gauge

1шт.

F12417

PIPE

TUBE - bulk roll, 10 ft. (305 CM) long

1шт.

Выбрано товаров: 48