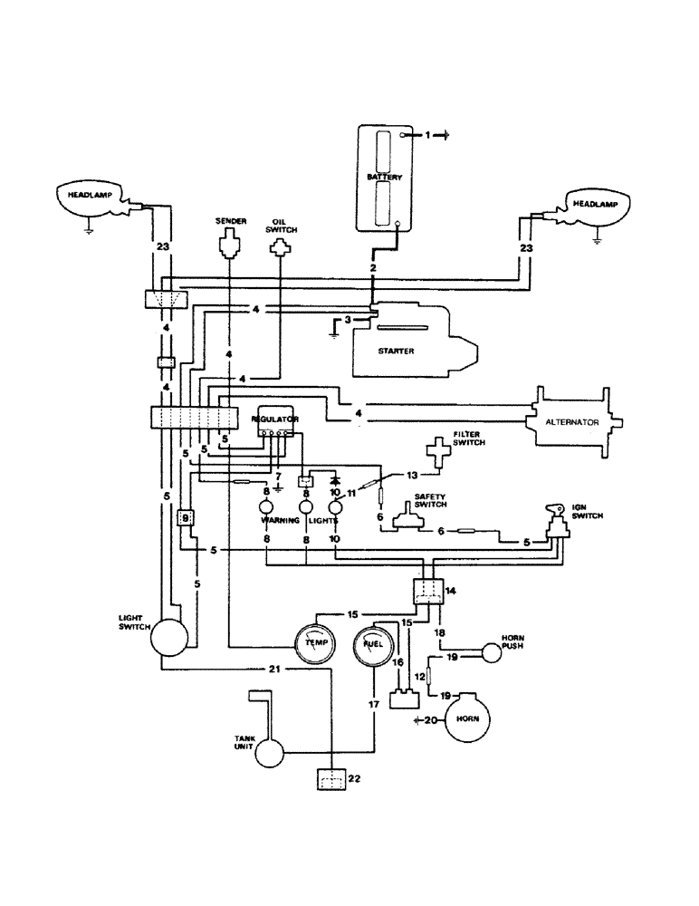
Запчасти Case 380CK (110) - ELECTRICAL WIRING, STARTER AND HEADLIGHTS

Схема запчастей Case 380CK - (110) - ELECTRICAL WIRING, STARTER AND HEADLIGHTS
FIT
1:1
100%

Артикул

Название

Примечание

Количество

1

K913945

CABLE

- battery, ground

1шт.

K602840

SCREW

HHCS - 5/16" - 18 NC x 1/2"

1шт.

K11517

WASHER

- lock, 5/16"

1шт.

9635082

NUT,5/16" - 18, Gr 5

1шт.

2

K914193

CABLE

-, Serial Range: battery-starter

1шт.

K15518

CLAMP

CLIP

1шт.

K87560

CONTACT HOUSING

COVER - rubber, starter terminal

1шт.

3

K918762

CABLE

-, Serial Range: starter-ground

1шт.

4

K920911

HARNESS

- wiring

1шт.

K921276

CONDUIT

1шт.

K89523

BRACKET

CLIP

1шт.

K602738

SCREW

HHCS - 1/4" - 20 NC x 7/16"

1шт.

92-4

LOCK WASHER,1/4"

WASHER, LOCK, 1/4"

1шт.

K82317

GROMMET

- 11/16"

2шт.

5

K920912

HARNESS

- wiring

1шт.

K19929

BUCKLE

CLIP - buckle, Serial Range: harness-tank

1шт.

K11109

NUT

- special

1шт.

192-18

LOCK WASHER,Helical Spring, #10, 0.196" ID, CST, ZND

WASHER, LOCK, #10

1шт.

6

K940413

HARNESS

- starter safety switch

1шт.

K940411

CONDUIT - switch harness

1шт.

K940442

COVER

PLATE - cover, switch harness

1шт.

88542

BOLT,Hex, 1/4"-20 x 1/2", Gr 5

HHCS - 1/4" - 20 NC x 1/2", plate to gear box cover

4шт.

192-19

LOCK WASHER,Helical Spring, 0.256" ID, CST, ZND

WASHER, LOCK, 1/4"

4шт.

7

K924142

CABLE

WIRE - regulator ground

1шт.

K925268

BLADE

CONNECTOR - ground wire

1шт.

8

K920913

HARNESS

- wiring, instrument panel

1шт.

9

K86230

CONNECTOR, ELEC

CONNECTOR - double

2шт.

10

K921439

HARNESS

- wiring, filter warning lamp

1шт.

11

K923724

ELECTRICAL WIRE

WIRE - warning, Serial Range: lamp-connector

1шт.

12

K67916

ELEC CONNECTOR

CONNECTOR - single

1шт.

13

K923723

NO LONGER SERVICED

WIRE - connector to filter switch

1шт.

K621665

CLIP

- wire to PTO case

2шт.

14

K925309

CONNECTOR, ELEC

CONNECTOR - four-way

1шт.

15

K921128

ELECTRICAL WIRE

WIRE -, Serial Range: connector-instruments

2шт.

16

K920915

NO LONGER SERVICED

WIRE - voltage stabilizer to fuel gauge

1шт.

17

K920914

ELECTRICAL WIRE

WIRE - fuel gauge to sending unit

1шт.

18

K946074

ELECTRICAL WIRE

WIRE - connector to horn button

1шт.

19

K946075

NO LONGER SERVICED

WIRE - horn, Serial Range: button-horn

1шт.

20

K908902

WIRE

WIR -, Serial Range: horn-ground

1шт.

21

K923775

ELECTRICAL WIRE

WIRE - switch to rear lamps

1шт.

22

K908905

CONNECTOR, ELEC

CONNECTOR - three-way, side/rear lamps

1шт.

23

K921073

ELECTRICAL WIRE

WIRE -, Serial Range: connector-headlights

1шт.

K919114

CLIP

-, Serial Range: wires-hood

6шт.

Выбрано товаров: 43