Запчасти Case 580M (08-47) - VALVE ASSY, PRESSURE REDUCING (2 SPOOL) (WITH PILOT CONTROLS) (08) - HYDRAULICS

Схема запчастей Case 580M - (08-47) - VALVE ASSY, PRESSURE REDUCING (2 SPOOL) (WITH PILOT CONTROLS) (08) - HYDRAULICS
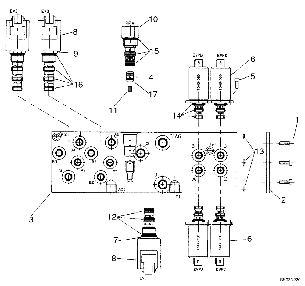
2
3
5
4
17
8
16
6
10
11
9
12
15
8
13
7
14
6
1
FIT
1:1
100%

Артикул

Название

Примечание

Количество

85827472

HYDRAULIC VALVE

Pressure Reducing, Two Spool, Pilot Controls; Incl. Ref 1 - 17

1шт.

1

14304021

HEX SOC SCREW,M5 x 10mm, Cl 8.8

3шт.

2

85827991

PLATE

Sealing Plate

1шт.

3

85828013

BLOCK

Manifold

1шт.

4

85827992

CHECK VALVE

Check Valve

1шт.

5

14302921

HEX SOC SCREW,M4 x 10mm, Cl 8.8, Full Thd

8шт.

6

85827993

SOLENOID VALVE

Pressure Reducing Valve

4шт.

RH/LH Stabilizer Retract PWM, RH/LH Stabilizer Extend PWM, Extendahoe Retract PWM, Extendahoe Extend PWM

1шт.

7

85827994

SOLENOID VALVE

Solenoid Valve Cartridge, 3 Way, 2 Position; Incl. Ref 8, 12

1шт.

Joystick Enable Solenoid

1шт.

8

85827995

COIL

Coil With Diode

3шт.

9

85827996

SOLENOID VALVE,2 Section

Solenoid Valve Cartridge, 4 Way, 2 Position; Incl. Ref 8, 16

2шт.

Pattern Change Solenoids

1шт.

10

85827997

VALVE

Mechanical Pressure Reducing Valve With Fixed Setting

1шт.

11

85828005

ORIFICE

1.8 mm

1шт.

12

85827998

SEAL KIT

1шт.

13

85827999

SEAL KIT

1шт.

14

85828000

SEAL KIT

4шт.

15

85828001

SEAL KIT

1шт.

16

85828002

SEAL KIT

2шт.

17

85828003

O-RING,1mm Thk x 9mm ID

D9x1

1шт.

Выбрано товаров: 21