Запчасти Case 590SM (08-51) - VALVE ASSY, PRESSURE REDUCING (2 SPOOL) (WITH PILOT CONTROLS) (08) - HYDRAULICS

Схема запчастей Case 590SM - (08-51) - VALVE ASSY, PRESSURE REDUCING (2 SPOOL) (WITH PILOT CONTROLS) (08) - HYDRAULICS
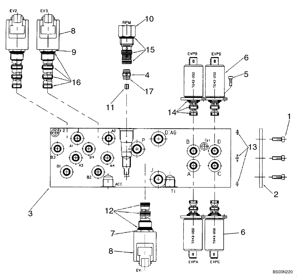
8
6
1
7
8
9
13
14
10
17
3
5
6
15
11
16
2
12
4
FIT
1:1
100%

Артикул

Название

Примечание

Количество

85827472

HYDRAULIC VALVE

Pressure Reducing, Two Spool, Pilot Controls; Incl. Ref 1 - 17

1шт.

1

14304021

HEX SOC SCREW,M5 x 10mm, Cl 8.8

3шт.

2

85827991

PLATE

Sealing Plate

1шт.

3

85828013

BLOCK

Manifold

1шт.

4

85827992

CHECK VALVE

1шт.

5

14302921

HEX SOC SCREW,M4 x 10mm, Cl 8.8, Full Thd

8шт.

6

85827993

SOLENOID VALVE

Pressure Reducing Valve

4шт.

7

85827994

SOLENOID VALVE

Valve Cartridge, 3 Way, 2 Position; Incl. Ref 8, 12

1шт.

8

85827995

COIL

With Diode

3шт.

9

85827996

SOLENOID VALVE,2 Section

Valve Cartridge, 4 Way, 2 Position; Incl. Ref 8, 16

2шт.

10

85827997

VALVE

Mechanical Pressure Reducing Valve With Fixed Setting

1шт.

11

85828005

ORIFICE

1.8 mm Orifice

1шт.

12

85827998

SEAL KIT

O-Ring Kit

1шт.

13

85827999

SEAL KIT

O-Ring Kit

1шт.

14

85828000

SEAL KIT

O-Ring Kit

4шт.

15

85828001

SEAL KIT

O-Ring Kit

1шт.

16

85828002

SEAL KIT

O-Ring Kit

2шт.

17

85828003

O-RING,1mm Thk x 9mm ID

D9x1

1шт.

Выбрано товаров: 18