Запчасти Case 1816 (40) - CONTROLS, LOADER LIFT AND DUMP (90) - PLATFORM, CAB, BODYWORK AND DECALS

Схема запчастей Case 1816 - (40) - CONTROLS, LOADER LIFT AND DUMP (90) - PLATFORM, CAB, BODYWORK AND DECALS
FIT
1:1
100%

Артикул

Название

Примечание

Количество

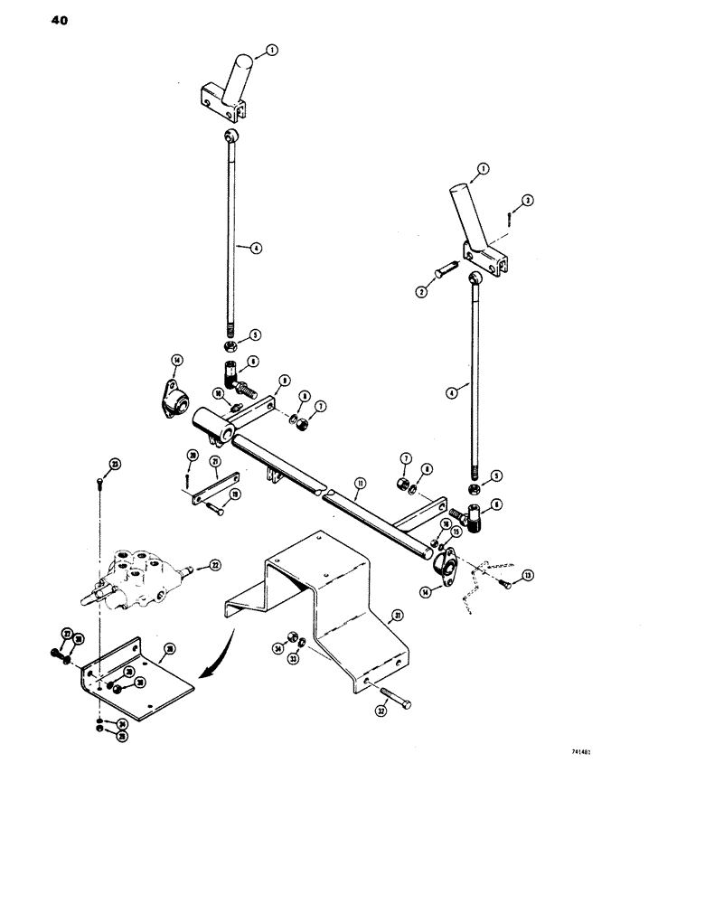
1

D56613

HANDLE

control

2шт.

2

141-4

CLEVIS PIN,3/8" x 1.060"

PIN, CLEVIS, 3/8" x 1.060"

2шт.

3

132-25

COTTER PIN,3/32" x 5/8"

Pin, Split (Cotter), 3/32" x 5/8"

2шт.

4

D57105

ROD

control

2шт.

5

25-116

NUT,Hex, 3/8"-24, G5

hex, 3/8" - 24 NF

2шт.

6

D38296

JOINT

ball

2шт.

7

25-116

NUT,Hex, 3/8"-24, G5

hex, 3/8" - 24 NF

2шт.

8

92-6

LOCK WASHER,3/8"

2шт.

9

D57568

SHAFT control, outer, before serial number 9821352

1шт.

9

D62229

CONTROL

SHAFT control, outer, serial number 9821352 thru 9826660

1шт.

9

D60064

DIPPER

SHAFT control, outer, serial number 9826660 and after

1шт.

10

219-1

LUBE NIPPLE,1/8" - 27 NPTF

FITTING grease, straight, 1/8" NPT

1шт.

11

D57566

SHAFT control, inner, before serial number 9821352

1шт.

11

D62228

SHAFT control, inner, serial number 9821352 thru 9826660

1шт.

12

D60065

SHAFT

control, inner, serial number 9826660 and after

1шт.

13

13-612

BOLT,Hex, 3/8" - 16 x 3/4", Gr 5, Full Thd

4шт.

14

L48412

FLANGED BEARING

BEARING shaft support

2шт.

15

92-6

LOCK WASHER,3/8"

4шт.

16

25-104

NUT,1/4"-20, G5

hex, 3/8" - 16 NC

4шт.

17

NSS

NOT SOLD SEPARAT

RESERVED

1шт.

18

NSS

NOT SOLD SEPARAT

RESERVED

1шт.

19

141-2

CLEVIS PIN,1/4" x .770"

PIN clevis, 1/4" diameter

4шт.

20

132-5

COTTER PIN,1/16" x 1/2"

Pin, Split (Cotter), 1/16" x 1/2"

4шт.

21

D57564

LINK at valve

2шт.

22

REF

INSTRUCTION

VALVE loader control, See Figures 72 and 73A for proper valves

1шт.

23

13-640

BOLT,Hex, 3/8" - 16 x 2-1/2", Gr 5

HHCS, 1/4" - 20 NC x 1-1/4"

3шт.

24

92-4

LOCK WASHER,1/4"

WASHER, LOCK, 1/4"

3шт.

25

25-104

NUT,1/4"-20, G5

3шт.

26

D57562

BRACKET valve mounting, before serial number 9821352

1шт.

26

D59117

BRACKET valve mounting, serial number 9821352 thru 9826660

1шт.

27

13-616

BOLT,Hex, 3/8" - 16 x 1", Gr 5, Full Thd

2шт.

28

195-25

WASHER,3/8"

plain, 3/8"

2шт.

29

92-6

LOCK WASHER,3/8"

2шт.

30

25-106

NUT,3/8"-16, G5

hex, 3/8" - 16 NC

2шт.

31

D60067

BRACKET

valve mounting, serial number 9826660 and after

1шт.

32

13-616

BOLT,Hex, 3/8" - 16 x 1", Gr 5, Full Thd

HHCS, 3/8" - 16 NC x 1-1/2"

4шт.

33

92-6

LOCK WASHER,3/8"

4шт.

34

25-106

NUT,3/8"-16, G5

hex, 3/8" - 16 NC

4шт.

Выбрано товаров: 38