Запчасти Case BPG335 (09-49) - HOSES, DUAL WATER TANK

Схема запчастей Case BPG335 - (09-49) - HOSES, DUAL WATER TANK
7
5
9
4
14
3
13
2
16
15
10
11
17
10
8
1
12
2
FIT
1:1
100%

Артикул

Название

Примечание

Количество

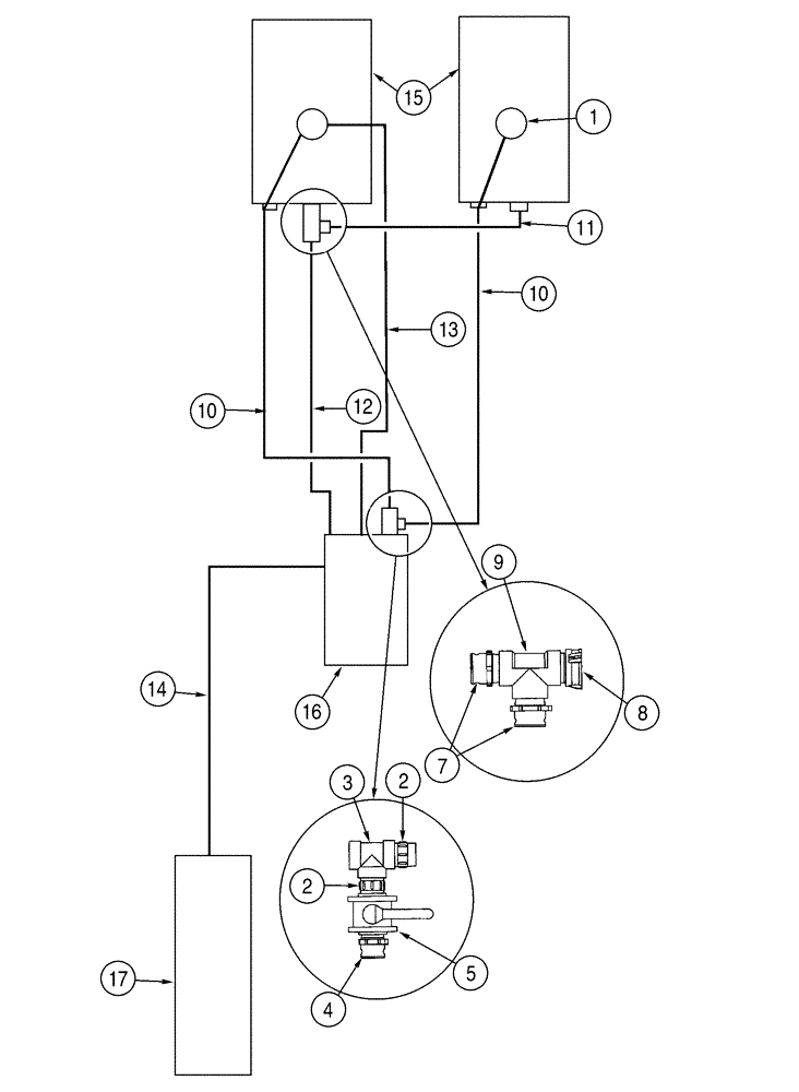
1

98220018

CAP

2 in, Use Cap To Cover Unused Water Tank Port

1шт.

2

387967A1

NIPPLE, LUBE

NIPPLE , 3 in

2шт.

3

387969A1

TEE

1шт.

4

387977A1

FITTING

1шт.

5

387984A1

VALVE

3 in male PT, Component Parts Not Serviced Separately

1шт.

6

387986A1

VALVE

2 fem stem x 2 in male PT, Component Parts Not Serviced Separately, Not Illustrated

1шт.

7

392939A1

FITTING

4 stem x 4 in male PT

2шт.

8

400353A1

FITTING

4 male PT x 4 in fem stem

1шт.

9

400354A1

TEE

4 in fem PT

1шт.

10

402083A2

HOSE ASSY.

3 in x 1900 mm, Return, Mud Pump To Water Tank

2шт.

11

402084A1

HOSE ASSY.

4 in x 1095 mm, Suction, Water Tank To Water Tank

1шт.

12

402086A1

HOSE ASSY.

4 in x 1420 mm, Suction, Water Tank To Mud Pump

1шт.

13

402087A2

HOSE ASSY.

2 in x 3450 mm, Water Tank To Mud Pump

1шт.

14

371041A2

HOSE ASSY.

2 in ID x 15240 mm, Mud Pump To Drill

1шт.

15

REF

INSTRUCTION

Tank, Water

2шт.

16

REF

INSTRUCTION

Pump, Mud

1шт.

17

REF

INSTRUCTION

Drill

1шт.

Выбрано товаров: 17