Запчасти Case 360 (9-056) - DUAL LEVER BACKHOE CONTROLS AND LINKAGE, PRIOR TO P.I.N. JAF0091962 (09) - CHASSIS/ATTACHMENTS

Схема запчастей Case 360 - (9-056) - DUAL LEVER BACKHOE CONTROLS AND LINKAGE, PRIOR TO P.I.N. JAF0091962 (09) - CHASSIS/ATTACHMENTS
12
20
12
10
9
3
19
2
17
13
9
18
11
13
7
12
13
13
17
10
7
5
17
9
5
10
17
13
14
10
16
19
11
4
14
18
8
8
6
6
15
3
9
16
4
14
15
21
21
17
20
FIT
1:1
100%

Артикул

Название

Примечание

Количество

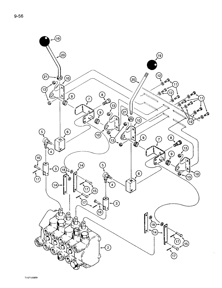
1

H434591

CONSOLE

backhoe control valve mounting, not shown, see Fig. 9-54

1шт.

2

H672691

VALVE

control, backhoe, four spool, parts list Figs. 8-40, 8-44, and 8-46

1шт.

3

N14527

ROD, CONNECTING

CLEVIS - control valve to ball joint

2шт.

4

425-154

JAM NUT,Jam, 1/4"-28, G5

(Previously Ref 425-144)

2шт.

5

N14528

BALL JOINT

2шт.

6

N14525

BLOCK

control lever mounting

2шт.

7

N14524

BRACKET

control lever

2шт.

8

N14530

BOLT

shoulder, special

2шт.

9

H438172

BUSHING

bellcrank

4шт.

10

H438171

ANGLE

mounting, bellcrank

4шт.

11

413-410

BOLT,Hex, 1/4" - 20 x 5/8", Gr 5

8шт.

12

H426767

WASHER

flat, 1/4 inch, hardened

8шт.

13

232-4114

LOCK NUT,1/4"-20, GC

8шт.

14

N14526

LINK

, Serial Range: valve-bellcrank

4шт.

15

A167543

PIN,4.72mm OD x 19.99mm L

clevis, link retaining

4шт.

16

F13790

PIN

clevis, control valve clevis retaining

2шт.

17

432-48

COTTER PIN,1/16" x 1/2"

6шт.

18

495-81252

WASHER,#12

(Flat, 1/4" x 9/16" x 1/16")

4шт.

19

CAS31375

KNOB

control lever

2шт.

20

H434703

HANDLE

control, backhoe

2шт.

21

425-156

JAM NUT,Jam, 3/8"-24, G5

2шт.

Выбрано товаров: 21