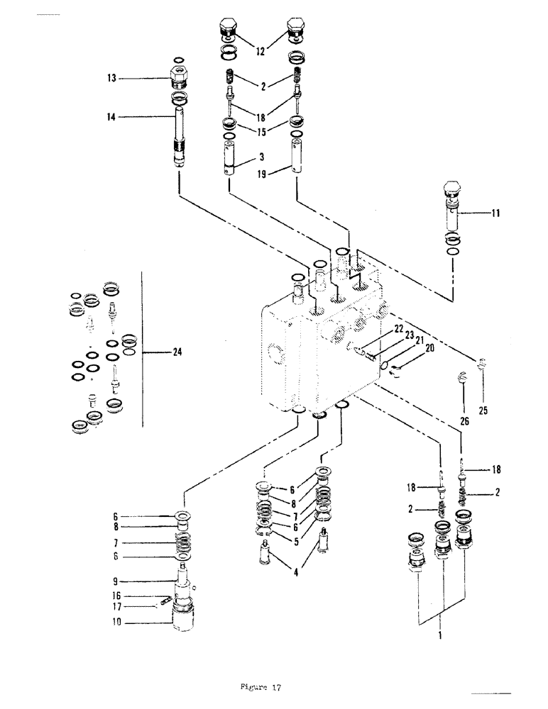
Запчасти Case 700 (36) - BOOM - BLADE - SLOW SPEED VALVE ASSEMBLY (SERIAL NO. 6001 TO 6220)

Схема запчастей Case 700 - (36) - BOOM - BLADE - SLOW SPEED VALVE ASSEMBLY (SERIAL NO. 6001 TO 6220)
FIT
1:1
100%

Артикул

Название

Примечание

Количество

H563270

CONTROL VALVE ASM (Serial no. 6001 to 6220), Includes: Ref. 1 - 24

1шт.

1

H93831

PLUG ASM (Includes o-rings)

3шт.

2

F8228

SPRING

4шт.

3

H142133

PLUNGER

1шт.

4

F37886

SCREW

SPOOL SCREW

2шт.

5

F14092

RING, SNAP

SNAP RING

2шт.

6

F8235

WASHER

- special

6шт.

7

F14091

VALVE SPRING

SPOOL SPRING

3шт.

8

F37885

SPACER

3шт.

9

H93856

SCREW - spool detent

1шт.

10

H93864

DETENT CAP

1шт.

11

H102053

VALVE

RELIEF VALVE - 2500 PSI (Includes o-ring)

1шт.

12

H113126

PLUG ASM - seat retainer (Includes o-rings)

2шт.

13

H93849

PLUG

ASM - metering screw (Includes o-rings)

1шт.

14

H141929

SCREW

METERING SCREW

1шт.

15

F37884

SEAT

ASM (Includes o-rings)

2шт.

16

H105122

VALVE SPRING

DETENT SPRING

1шт.

17

211-306

BALL,7/32" Dia

DETENT BALL

2шт.

18

F88777

PLUNGER

POPPET (Included in seal repair kit)

4шт.

19

F8229

PLUNGER

1шт.

20

H142141

PLUG

ASM (Includes o-rings), Includes: Ref. 21

1шт.

21

A27891

O-RING,0.103" Thk x 0.362" ID, -110, Cl 5, 75 Duro

1шт.

22

H104992

PAWL

- detent

1шт.

23

H142166

VALVE SPRING

DETENT SPRING

1шт.

24

H142158

SEAL ASSY.

SEAL REPAIR KIT

1шт.

25

H108035

PLATE

ORIFICE - .035 dia. (Boom)

1шт.

26

H746875

SCREW

ORIFICE - .043 dia. (Backfill blade)

1шт.

Выбрано товаров: 27