Запчасти Case DH5 (1-28) - ELECTRICAL SYSTEM (55) - ELECTRICAL SYSTEMS

Схема запчастей Case DH5 - (1-28) - ELECTRICAL SYSTEM (55) - ELECTRICAL SYSTEMS
FIT
1:1
100%

Артикул

Название

Примечание

Количество

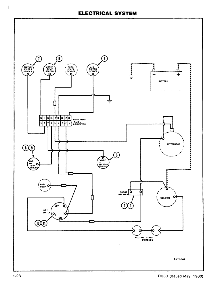
1

H627596

HARNESS

- Engine Wiring with Diagram

1шт.

2

D74343

PLATE

- Circuit Breaker Mount

1шт.

13-412

BOLT,Hex, 1/4" - 20 x 3/4", Gr 5, Full Thd

Plate Mounting Hex, 1/4"-20 x 3/4", G5, Full Thd

2шт.

92-4

LOCK WASHER,1/4"

WASHER, LOCK, , Plate mounting 1/4"

2шт.

3

A22877

BREAKER,40A

CIRCUIT BREAKER - 40 amp

1шт.

173-212

SCREW,Sl Rnd Hd, #10 - 24 x 1/2"

- Round Head (10-24 x 1/2) Breaker Mounting

2шт.

192-18

LOCK WASHER,Helical Spring, #10, 0.196" ID, CST, ZND

WASHER, LOCK, , Breaker mounting #10

2шт.

131-1142

LOCK NUT,Hex, #10 - 24, Gr A

NUT, LOCK, , Breaker Mounting #10-24, GA

2шт.

4

D67721

SWITCH

- Air Filter Restriction

1шт.

5

D65446

SENDER UNIT

SENDER - Engine Coolant Temperature

1шт.

6

D63294

PRESSURE SWITCH

SWITCH - Engine Oil Pressure

1шт.

7

H342766

SWITCH

- Hydraulic Filter Suction

1шт.

8

H81935

SENDER UNIT

SENDER - Hydraulic Oil Temperature

1шт.

9

221-607

REDUCER,Hex, 1 1/4" x 1/2" NPT

BUSHING - Pipe (1 1/4 x 1/2)

1шт.

10

H71498

SWITCH

- Key (Includes Keys), Includes: Ref. 11

1шт.

11

A24509

KEY

- ignition switch (Set of 2)

1шт.

Выбрано товаров: 16