Запчасти Case 150CM (9-30) - HYDRAULIC CIRCUIT FITTINGS - 150CM

Схема запчастей Case 150CM - (9-30) - HYDRAULIC CIRCUIT FITTINGS - 150CM
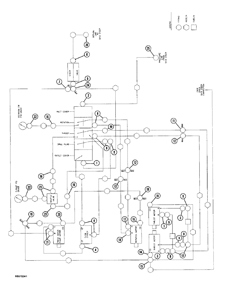
16
24
9
23
4
26
10
12
16
13
17
2
3
3
1
4
6
22
11
20
18
5
25
9
21
3
19
19
9
16
22
15
8
18
3
9
9
23
16
12
7
12
14
8
FIT
1:1
100%

Артикул

Название

Примечание

Количество

1

218-5123

ELBOW,90 Degree Elbow, 1-1/16" - 12 Male JIC x 7/8" - 14 Male ORB

- 90 degree, 1-1/16-12 flare x 7/8-14 inch adj O-ring boss

1шт.

237-6010

O-RING,0.097" Thk x 0.755" ID, -910, Cl 6, 90 Duro

10-1, 90 Duro, .755" ID x .097" Thk

1шт.

2

218-5065

HYD CONNECTOR,1-1/16" - 12 Male JIC x 7/8" - 14 Male ORB

ADAPTER - straight, 1-1/16-12 flare x 7/8-14 inch O-ring boss

1шт.

237-6010

O-RING,0.097" Thk x 0.755" ID, -910, Cl 6, 90 Duro

10-1, 90 Duro, .755" ID x .097" Thk

1шт.

3

218-5060

HYD CONNECTOR,3/4" - 16 Male JIC x 7/8" - 14 Male ORB

Adapter, straight, O-ring boss 3/4"-16, 37º x 7/8"-14, O-Ring

4шт.

237-6010

O-RING,0.097" Thk x 0.755" ID, -910, Cl 6, 90 Duro

10-1, 90 Duro, .755" ID x .097" Thk

1шт.

4

218-5121

ELBOW,90 Degree Elbow, 3/4" - 16 Male JIC x 7/8" - 14 Male ORB

- 90 degree, 3/4-16 flare x 7/8-14 inch adj O-ring boss

3шт.

237-6010

O-RING,0.097" Thk x 0.755" ID, -910, Cl 6, 90 Duro

10-1, 90 Duro, .755" ID x .097" Thk

1шт.

5

234788A1

CONNECTOR, ELEC

ADAPTER - straight, swivel, special

1шт.

6

218-5064

HYD CONNECTOR,1-1/16" - 12 Male JIC x 1-1/16" - 12 Male ORB

ADAPTER - straight, 1-1/16-12 inch flare x O-ring boss

1шт.

237-6012

O-RING,0.116" Thk x 0.924" ID, -912, Cl 6, 90 Duro

12-1, 90 Duro, .924 ID x .116" Thk

1шт.

7

218-767

REDUCER,37 Degree, 1 1/16"-12, Fem x 3/4"-16 Male

ADAPTER - reducing, 1-1/6-12 female str thread x 3/4-16 inch flare

1шт.

8

218-5059

HYD CONNECTOR,3/4"-16, 37 Degree x 3/4"-16, O-Ring

ADAPTER - straight, 3/4-16 inch flare x O-ring boss

4шт.

237-6008

O-RING,0.087" Thk x 0.644" ID, -908, Cl 6, 90 Duro

8-1, 90 Duro, .644" ID x .087" Thk

1шт.

9

218-5230

ELBOW,90 Degree, 3/4"-16, 37 Degree x 3/4"-16, 37 Degree Fem Sw

- 90 degree, 3/4-16 inch flare x swivel

5шт.

10

218-5106

90 ELBOW,90 Degree Elbow, 3/4" - 16 Male JIC x 3/4" - 16 Male ORB

- 90 degree, 3/4-16 inch flare x adj O-ring boss

1шт.

237-6008

O-RING,0.087" Thk x 0.644" ID, -908, Cl 6, 90 Duro

8-1, 90 Duro, .644" ID x .087" Thk

1шт.

11

218-694

ELBOW,90 Degree Blkhd, 3/4"-16, 37 Degree x 3/4"-16, 37 Degree

1шт.

218-1255

BHD LOCK NUT,Blkhd, 3/4"-16

NUT, LOCK, Blkhd, 3/4"-16

1шт.

12

218-674

FITTING,Blkhd, 3/4"-16, 37 Degree x 3/4"-16, 37 Degree

ADAPTER - straight, 3/4-16 inch flare x bulkhead flare

3шт.

218-1255

BHD LOCK NUT,Blkhd, 3/4"-16

NUT, LOCK, Blkhd, 3/4"-16

1шт.

13

218-845

TEE,37 Degree, 3/4"-16 x 3/4"-16, Fem Sw Run

- 3/4-16 inch flare branch x flare x swivel

2шт.

14

6402-04-04.

FITTING - straight

1шт.

15

218-651

4 WAY CONNECTION,7/16"-20, 37 Degree

CROSS - 7/16-20 inch flare

1шт.

16

218-5103

90 ELBOW,90 Degree Elbow, 7/16" - 20 Male JIC x 7/16" - 20 Male ORB

- 90 degree, 7/16-20 inch flare x adj O-ring boss

5шт.

17

6801-LL-10

FITTING

ELBOW - 90 degree, long

1шт.

18

218-5107

90 ELBOW,90 Degree Elbow, 7/8" - 14 Male JIC x 7/8" - 14 Male ORB

- 90 degree, 7/8-14 inch flare x adj O-ring boss

1шт.

237-6010

O-RING,0.097" Thk x 0.755" ID, -910, Cl 6, 90 Duro

10-1, 90 Duro, .755" ID x .097" Thk

1шт.

19

218-671

FITTING,Blkhd, 7/16"-20, 37 Degree x 7/16"-20, 37 Degree

ADAPTER - straight, 7/16-20 inch flare x bulkhead flare

2шт.

218-1252

BHD LOCK NUT,Blkhd, 7/16"-20

NUT - hex, lock, bulkhead, 7/16 inch NF

1шт.

20

218-820

TEE,7/16"-20, 37 Degree x 1/4"-18, NPTF Br

- 7/16-20 flare branch x flare x 1/4 inch PT

1шт.

21

218-5120

ELBOW,90 Degree Elbow, 3/4" - 16 Male JIC x 1-1/16" - 12 Male ORB

- 90 degree, 3/4-16 flare x 1-1/16-12 inch adj O-ring boss

2шт.

237-6012

O-RING,0.116" Thk x 0.924" ID, -912, Cl 6, 90 Duro

12-1, 90 Duro, .924 ID x .116" Thk

1шт.

22

218-1072

ELBOW,90 Degree, 7/16"-20, 37 Degree x 1/4"-18, Fem NPTF

- 90 degree, 7/16-20 flare x 1/4 inch female PT

2шт.

23

218-5283

ELBOW,90 Degree, 7/16"-20, 37 Degree x 9/16"-18, O-Ring

- 90 degree, 7/16-20 flare x 9/16-18 inch adj O-ring boss

3шт.

24

218-1238

TEE,1 1/16"-12, 37 Degree, Blkhd

- 1-1/16-12 inch flare branch x flare x bulkhead flare

1шт.

218-1256

BHD LOCK NUT,Blkhd, 1 1/16"-12

NUT - hex, lock, bulkhead, 1-1/16 inch NF

1шт.

25

30075211

NIPPLE, LUBE

COUPLER - self sealing, male

1шт.

26

30075111

COUPLING

COUPLER - self sealing, female

1шт.

237-6004

O-RING,0.072" Thk x 0.351" ID, -904, Cl 6, 90 Duro

4-1, 90 Duro, .351" ID x .072" Thk

1шт.

237-6006

O-RING,0.078" Thk x 0.468" ID, -906, Cl 6, 90 Duro

6-1, 90 Duro, .468" ID x .078" Thk

1шт.

Выбрано товаров: 41