Запчасти Case 300CM (9-32) - HYDRAULIC CIRCUIT FITTINGS - 300CM

Схема запчастей Case 300CM - (9-32) - HYDRAULIC CIRCUIT FITTINGS - 300CM
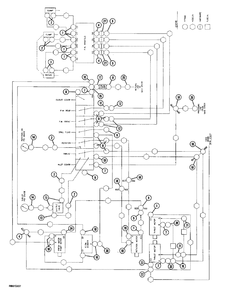
8
14
9
1
5
2
27
7
14
12
10
2
18
21
7
20
11
4
15
6
7
4
9
20
24
13
1
1
1
10
12
18
10
11
2
25
11
6
20
18
1
5
18
10
27
16
2
3
8
13
23
16
7
5
26
11
10
2
21
18
4
2
FIT
1:1
100%

Артикул

Название

Примечание

Количество

1

218-5053

HYD CONNECTOR,7/16" - 20 JIC x 7/16" - 20 ORB

ADAPTER - straight, 7/16-20 flare x O-ring boss

8шт.

2

218-5103

90 ELBOW,90 Degree Elbow, 7/16" - 20 Male JIC x 7/16" - 20 Male ORB

- 90 degree, 7/16-20 inch flare x adj O-ring boss

7шт.

3

6801-4-ORF

ELBOW

- 90 degree, orificed

2шт.

4

218-671

FITTING,Blkhd, 7/16"-20, 37 Degree x 7/16"-20, 37 Degree

ADAPTER - straight, 7/16-20 inch flare x bulkhead flare

6шт.

218-1252

BHD LOCK NUT,Blkhd, 7/16"-20

NUT - hex, lock, bulkhead, 7/16 inch NF

1шт.

5

218-5228

ELBOW,90 Degree, 7/16"-20, 37 Degree x 7/16"-20, 37 Degree Fem Sw

- 90 degree, 7/16-20 inch flare x swivel

5шт.

6

273916

PLUG,Hex, 1-5/16" - 12 ORB

2шт.

237-6016

O-RING,0.116" Thk x 1.171" ID, -916, Cl 6, 90 Duro

- 1-11/64 ID x 7/64 inch wide

1шт.

7

218-5077

HYD CONNECTOR,1-1/16" - 12 Male JIC x 1-5/16" - 12 Male ORB

ADAPTER - straight, 1-1/16-12 flare x 1-5/16-12 inch O-ring boss

4шт.

237-6016

O-RING,0.116" Thk x 1.171" ID, -916, Cl 6, 90 Duro

- 1-11/64 ID x 7/64 inch wide

1шт.

8

218-5064

HYD CONNECTOR,1-1/16" - 12 Male JIC x 1-1/16" - 12 Male ORB

ADAPTER - straight, 1-1/16-12 inch flare x O-ring boss

5шт.

237-6012

O-RING,0.116" Thk x 0.924" ID, -912, Cl 6, 90 Duro

12-1, 90 Duro, .924 ID x .116" Thk

1шт.

9

218-5158

PLUG,Hex Hd, 1 1/16"-12 ORB

- hex, 1-1/16-12 inch O-ring boss

1шт.

237-6012

O-RING,0.116" Thk x 0.924" ID, -912, Cl 6, 90 Duro

12-1, 90 Duro, .924 ID x .116" Thk

1шт.

10

218-5108

ELBOW,90 Degree Elbow, 1-1/16" - 12 Male JIC x 1-1/16" - 12 Male ORB

90º, 1-1/16-12 inch flare x adj O-ring boss

7шт.

237-6012

O-RING,0.116" Thk x 0.924" ID, -912, Cl 6, 90 Duro

12-1, 90 Duro, .924 ID x .116" Thk

1шт.

11

A176161

ADAPTER

- straight, special

4шт.

12

218-5089

HYD CONNECTOR,7/16" - 20 Male JIC x 9/16" - 18 Male ORB

ADAPTER - straight, 7/16-20 flare x 9/16-18 inch O-ring boss

4шт.

13

218-5283

ELBOW,90 Degree, 7/16"-20, 37 Degree x 9/16"-18, O-Ring

- 90 degree, 7/16-20 flare x 9/16-18 inch adj O-ring boss

3шт.

14

218-1072

ELBOW,90 Degree, 7/16"-20, 37 Degree x 1/4"-18, Fem NPTF

- 90 degree, 7/16-20 flare x 1/4 inch female PT

3шт.

15

218-837

TEE,37 Degree, 1 1/16"-12 x 1 1/16"-12, Fem Sw Br

- 1-1/16-12 inch swivel branch x flare x flare

1шт.

16

218-5221

TEE,37 Degree, 1 1/16"-12 x 1 1/16"-12, Fem Sw Run

3шт.

17

234788A1

CONNECTOR, ELEC

ADAPTER - straight, swivel, special

1шт.

18

218-676

FITTING,Blkhd, 1 1/16"-12, 37 Degree x 1 1/16"-12, 37 Degree

FIT STL BULKHD .75MJ .75MJ

5шт.

218-1256

BHD LOCK NUT,Blkhd, 1 1/16"-12

NUT - hex, lock, bulkhead, 1-1/16 inch NF

1шт.

19

6801-LL-12

FITTING

ELBOW - 90 degree, long

1шт.

20

218-5231

ELBOW,90 Degree, 1 1/16"-12, 37 Degree x 1 1/16"-12, 37 Degree Fem Sw

- 90 degree, 1-1/16-12 inch flare x swivel

3шт.

21

218-5118

ELBOW,90 Degree Elbow, 1-1/16" - 12 Male JIC x 1-5/16" - 12 Male ORB

- 90 degree, 1-1/16-12 flare x 1-5/16-12 inch adj O-ring boss

2шт.

237-6016

O-RING,0.116" Thk x 1.171" ID, -916, Cl 6, 90 Duro

- 1-11/64 ID x 7/64 inch wide

1шт.

22

6402-04-04

FITTING

CROSS - 7/16-20 inch flare

1шт.

23

6402-4

FITTING

- straight

1шт.

24

218-820

TEE,7/16"-20, 37 Degree x 1/4"-18, NPTF Br

- 7/16-20 flare branch x flare x 1/4 inch PT

1шт.

25

122180A1

COUPLING, BREAK AWAY

COUPLING - quick disconnect, male

1шт.

26

143431A1

COUPLING, QUICK, FEM

COUPLING - quick disconnect, female

1шт.

27

904-4

O-RING

- manifold

4шт.

237-6004

O-RING,0.072" Thk x 0.351" ID, -904, Cl 6, 90 Duro

4-1, 90 Duro, .351" ID x .072" Thk

1шт.

237-6004

O-RING,0.072" Thk x 0.351" ID, -904, Cl 6, 90 Duro

4-1, 90 Duro, .351" ID x .072" Thk

1шт.

237-6006

O-RING,0.078" Thk x 0.468" ID, -906, Cl 6, 90 Duro

6-1, 90 Duro, .468" ID x .078" Thk

1шт.

237-6006

O-RING,0.078" Thk x 0.468" ID, -906, Cl 6, 90 Duro

6-1, 90 Duro, .468" ID x .078" Thk

1шт.

Выбрано товаров: 39