Запчасти Case 400TX (9-44) - HYDRAULIC CIRCUIT - THRUST AND ROTATION

Схема запчастей Case 400TX - (9-44) - HYDRAULIC CIRCUIT - THRUST AND ROTATION
FIT
1:1
100%

Артикул

Название

Примечание

Количество

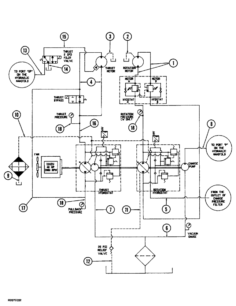
1

TX400911

HOSE ASSY.

HOSE - 3895 mm (153-3/8 inch) long, rotation motor to hydraulic valve

2шт.

2

TX401011

HOSE ASSY.

HOSE - 3425 mm (134-7/8 inch) long, rotation, Serial Range: motor-reservoir

1шт.

3

TX401111

HOSE ASSY.

HOSE - 3550 mm (139-3/4 inch) long, thrust, Serial Range: motor-reservoir

1шт.

4

TX401211

HOSE ASSY.

HOSE - 3800 mm (149-3/4 inch) long, thrust motor to hydraulic pump

2шт.

5

TX402211

HOSE ASSY.

HOSE - 500 mm (19-1/2 inch) long, rotation hydraulic pump to charge pressure filter

1шт.

6

TX403511

HOSE ASSY.

HOSE - 585 mm (23 inch) long, charge, Serial Range: pump-reservoir

1шт.

7

TX403911

HOSE ASSY.

HOSE - 490 mm (19-1/4 inch) long, thrust hydraulic, Serial Range: pump-reservoir

1шт.

8

TX403411

HOSE ASSY.

HOSE - 410 mm (16-1/8 inch) long, charge pump to manifold P

1шт.

9

TX404311

HOSE ASSY.

HOSE - 945 mm (37-1/4 inch) long, oil, Serial Range: cooler-reservoir

1шт.

10

TX404611

HOSE ASSY.

HOSE - 370 mm (14-1/2 inch) long, thrust hydraulic pump to oil cooler

1шт.

11

TX404113

HOSE ASSY.

HOSE - 1475 mm (58-1/8 inch) long, hydraulic pumps to relief valve

1шт.

12

TX404811

HOSE ASSY.

HOSE - 470 mm (18-1/2 inch) long, relief, Serial Range: valve-reservoir

1шт.

13

TX405511

HOSE ASSY.

HOSE - 375 mm (14-3/4 inch) long, thrust 2 speed valve to manifold GP

1шт.

14

TX405611

HOSE ASSY.

HOSE - 900 mm (35-3/8 inch) long, thrust 2 speed, Serial Range: valve-reservoir

1шт.

15

TX405411

HOSE ASSY.

HOSE - 3290 mm (129-3/8 inch) long, thrust 2 speed valve to thrust motor

1шт.

16

TX403811

HOSE ASSY.

HOSE - 680 mm (26-7/8 inch) long, thrust hydraulic pump, Serial Range: A-tee

1шт.

17

TX403612

HOSE ASSY.

HOSE - 605 mm (23-7/8 inch) long, thrust hydraulic pump, Serial Range: B-tee

1шт.

18

TX404511

HYDRAULIC HOSE

- 840 mm (33 inch) long, Hydraulic, Serial Range: pump-gauge

3шт.

Выбрано товаров: 18