Запчасти Case 400TX (9-46) - HYDRAULIC CIRCUIT - CONTROL MANIFOLD

Схема запчастей Case 400TX - (9-46) - HYDRAULIC CIRCUIT - CONTROL MANIFOLD
FIT
1:1
100%

Артикул

Название

Примечание

Количество

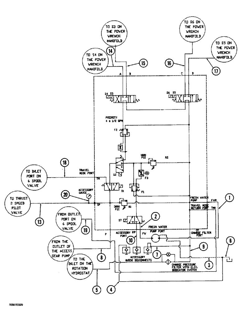
1

TX402711

HOSE ASSY.

HOSE - 575 mm (22-5/8 inch) long, fresh water hydraulic motor to manifold FWR

1шт.

2

TX402811

HOSE ASSY.

HOSE - 530 mm (20-3/4 inch) long, fresh water hydraulic motor to manifold FW

1шт.

3

TX402911

HOSE ASSY.

HOSE - 350 mm (13-7/8 inch) long, fresh water hydraulic, Serial Range: motor-tee

1шт.

4

TX403011

HOSE ASSY.

HOSE - 350 mm (13-3/4 inch) long, female, Serial Range: coupler-tee

1шт.

5

TX402211

HOSE ASSY.

HOSE - 500 mm (19-1/2 inch) long, rotation hydraulic pump to charge pressure filter

1шт.

6

TX404711

HOSE ASSY.

HOSE - 830 mm (32-3/4 inch) long, case drain, Serial Range: tee-reservoir

1шт.

7

TX403111

HOSE ASSY.

HOSE - 450 mm (17-7/8 inch) long, charge pressure filter tee male accessory coupler

1шт.

8

TX403411

HOSE ASSY.

HOSE - 410 mm (16-1/8 inch) long, charge pump to manifold P

1шт.

9

TX403711

HOSE ASSY.

HOSE - 180 mm (7-1/8 inch) long, pressure filter inlet tee to manifold CF

1шт.

10

TX405011

HOSE ASSY.

HOSE - 530 mm (20-7/8 inch) long, female coupler to manifold BP

1шт.

13

TX405511

HOSE ASSY.

HOSE - 375 mm (14-3/4 inch) long, thrust 2 speed valve to manifold GP

1шт.

14

TX402312

HOSE ASSY.

HOSE - 2100 mm (82-3/4 inch) long, manifold A to power wrench manifold S4

1шт.

15

TX402311

HOSE ASSY.

HOSE - 2050 mm (80-3/4 inch) long, manifold B to power wrench manifold S3

1шт.

16

TX402312

HOSE ASSY.

HOSE - 2100 mm (82-3/4 inch) long, manifold C to power wrench manifold S6

1шт.

17

TX402311

HOSE ASSY.

HOSE - 2050 mm (80-3/4 inch) long, manifold D to power wrench manifold S5

1шт.

18

TX402011

HOSE ASSY.

HOSE - 3120 mm (123 inch) long, manifold TM to 6 spool valve

1шт.

19

TX402111

HOSE ASSY.

HOSE - 2975 mm (117 inch) long, 6 spool valve to manifold TMR

1шт.

20

TX402611

HOSE

- 510 mm (20 inch) long, tee to accessory gauge

1шт.

Выбрано товаров: 18