Запчасти Case 400TX (9-48) - HYDRAULIC CIRCUIT - TRACK DRIVE AND REAR CONSOLE

Схема запчастей Case 400TX - (9-48) - HYDRAULIC CIRCUIT - TRACK DRIVE AND REAR CONSOLE
FIT
1:1
100%

Артикул

Название

Примечание

Количество

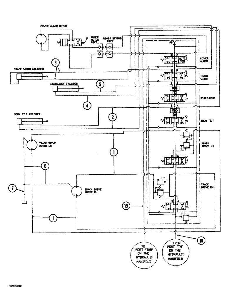
1

TX401911

HOSE ASSY.

HOSE - 3890 mm (153 inch) long, 6 spool valve to track drive motors

4шт.

2

TX401511

HOSE ASSY.

HOSE - 1900 mm (74-3/4 inch) long, 6 spool valve to boom tilt cylinder

2шт.

3

TX401311

HOSE ASSY.

HOSE - 3120 mm (122-3/4 inch) long, 6 spool valve to track width cylinder

2шт.

4

TX401711

HOSE ASSY.

HOSE - 3120 mm (122-3/4 inch) long, 6 spool valve to stabilizer cylinder cap end

1шт.

5

TX401811

HOSE ASSY.

HOSE - 2890 mm (136-3/4 inch) long, 6 spool valve to stabilizer cylinder rod end

1шт.

6

TX405211

HOSE ASSY.

HOSE - 1380 mm (54-3/8 inch) long, tract drive, Serial Range: motor-tee

2шт.

7

TX405311

HOSE ASSY.

HOSE - 755 mm (29-3/4 inch) long, Serial Range: tee-reservoir

1шт.

18

TX402011

HOSE ASSY.

HOSE - 3120 mm (123 inch) long, manifold TM to 6 spool valve

1шт.

19

TX402111

HOSE ASSY.

HOSE - 2975 mm (117 inch) long, 6 spool valve to manifold TMR

1шт.

Выбрано товаров: 9