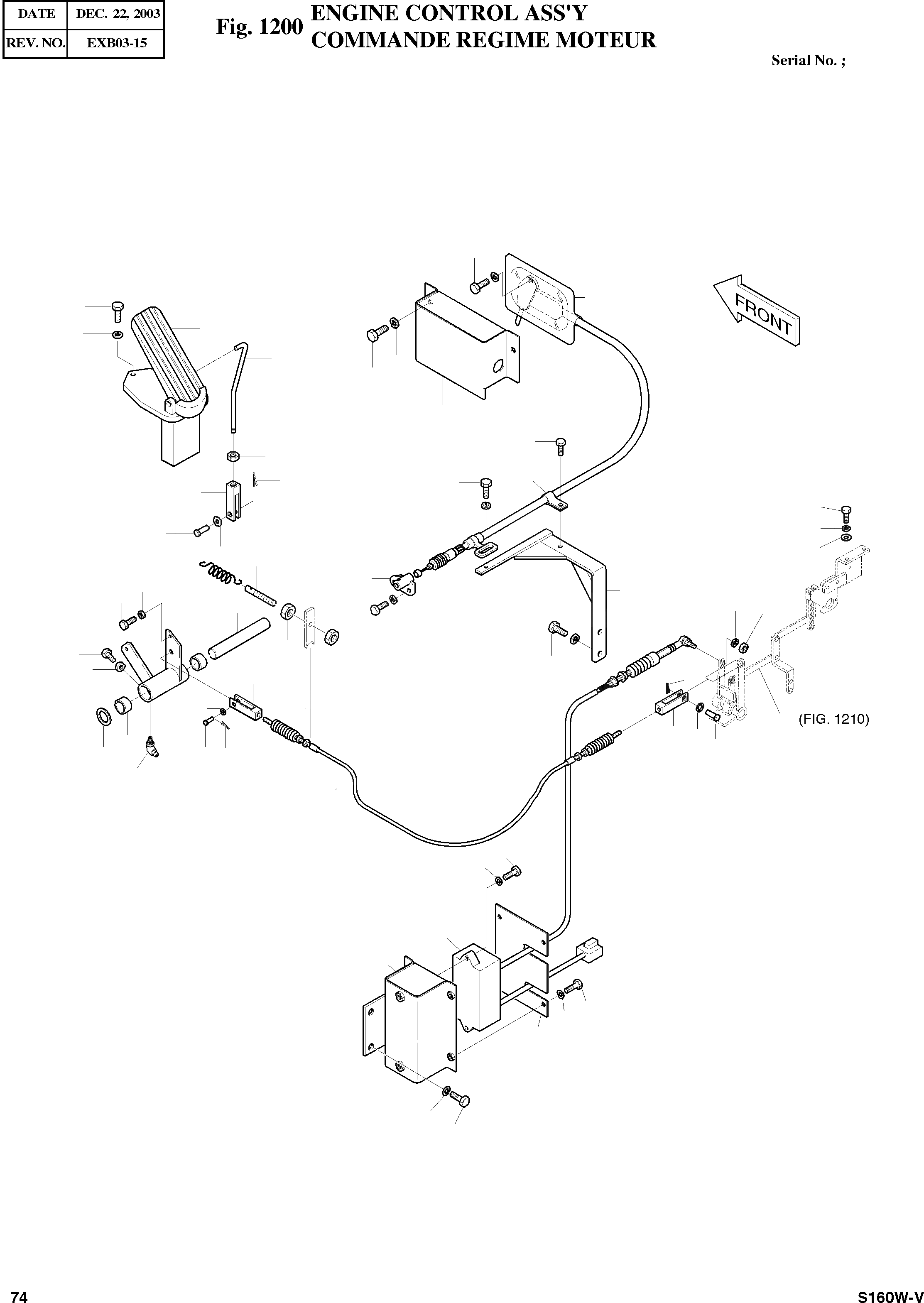
Запчасти Doosan Daewoo ENGINE CONTROL ASSY BODY PARTS

41
40
17
2
1
3
4
37
43
42
28
5
39
9
2
6
3
45
29
7
46
8
23
38
12
35
11
29
34
14
22
15
3
2
12
11
36
12
12
21
37
9
19
32
10
33
8
15
7
16
18
20
24
13
44
29
25
26
28
29
27
31
30
FIT
1:1
100%

Артикул

Название

Примечание

Количество

-

133-00195

ENGINE CONTROL ASS'Y

SC: D

-2шт.

1

2420-9563A

PEDAL;REMOCON

desc: PEDALE

1шт.

2

S0504553

BOLT M6X1.0X14

desc: BOULON A 6 PANS

6шт.

3

S5102303

WASHER;SPRING M6

desc: RONDELLE ELASTIQUE

6шт.

4

2136-4010

ROD

desc: TIGE

1шт.

5

S4012333

NUT M6X1.0

desc: ECROU

1шт.

6

2135-1008D3

END;FORK

desc: EXTREMITE DE FOURCHETTE

1шт.

7

2123-1888

PIN

desc: GOUPILLE

2шт.

8

S5010313

WASHER;PLAIN M6

desc: RONDELLE PLATE

2шт.

9

S5735121

PIN;SPLIT

desc: GOUPILLE

2шт.

10

2133-2011

LEVER

desc: LEVIER

1шт.

11

S0512253

BOLT M10X1.5X30

desc: BOULON A 6 PANS

2шт.

12

S4012633

NUT M10X1.5

desc: ECROU

4шт.

13

S6710152

NIPPLE;GREASE PT1/8

desc: GRAISSEUR

1шт.

14

2123-1211D14

PIN

desc: GOUPILLE

1шт.

15

2109-9019

BEARING;NIDDLE

desc: PALIER

2шт.

16

S5011113

WASHER;PLAIN M20

desc: RONDELLE PLATE

1шт.

17

2523-9016

MOTOR;ENGINE STOP

desc: MOTEUR

1шт.

18

2123-1057D6

PIN

desc: GOUPILLE

1шт.

19

S5010513

WASHER;PLAIN M8

desc: RONDELLE PLATE

1шт.

20

S5735213

PIN;SPLIT

desc: GOUPILLE

1шт.

21

2135-1008D29

END;FORK

desc: EXTREMITE DE FOURCHETTE

1шт.

22

2129-1039

SPRING

desc: RESSORT

1шт.

23

2136-1362

ROD

desc: TIGE

1шт.

24

2139-1030D4

CABLE;CONTROL 3000L

desc: CABLE

1шт.

25

523-00004

MOTOR;E/G CONTROL 2000L

desc: MOTEUR

1шт.

26

195-01398

BRACKET

SERIAL: 1001-1030

1шт.

26

195-02488

BRACKET

SERIAL: 1031-1789

1шт.

26

195-02488A

BRACKET

SERIAL: 1790

1шт.

27

159-00124

PLATE;COVER

SERIAL: 1001-1030

1шт.

27

159-00242

PLATE;COVER

SERIAL: 1031

1шт.

28

S0508853

BOLT M8X1.25X20

desc: BOULON A 6 PANS

5шт.

29

S5102503

WASHER;SPRING M8

desc: RONDELLE ELASTIQUE

9шт.

30

S0515053

BOLT M12X1.75X25

desc: BOULON A 6 PANS

2шт.

31

S5102703

WASHER;SPRING M12

desc: RONDELLE ELASTIQUE

2шт.

32

133-00187A

LEVER ASS'Y;E/G SUB

SERIAL: 1001-1018

1шт.

32

133-00187B

LEVER ASS'Y;E/G SUB

SERIAL: 1019

1шт.

33

2135-1008D25

END;FORK

desc: EXTREMITE DE FOURCHETTE

1шт.

34

S4012533

NUT M8X1.25

desc: ECROU

1шт.

35

2197-1777

BRACKET

desc: SUPPORT

1шт.

36

S0711853

BOLT M10X1.25X20

desc: BOULON A 6 PANS

2шт.

37

S5102603

WASHER;SPRING M10

desc: RONDELLE ELASTIQUE

4шт.

38

2150-1122

HOOK;CABLE

desc: CROCHET DE CABLE

1шт.

39

2124-1509D10

CLIP

desc: CLIP

1шт.

40

S0509053

BOLT M8X1.25X25

desc: BOULON A 6 PANS

2шт.

41

S5010513

WASHER;PLAIN M8

desc: RONDELLE PLATE

2шт.

42

2621-3922B

COVER

desc: COUVERCLE

1шт.

43

S0511853

BOLT M10X1.5X20

desc: BOULON A 6 PANS

2шт.

44

S0509353

BOLT M8X1.25X35

desc: BOULON A 6 PANS

2шт.

45

S0556553

BOLT M8X1.25X60

desc: BOULON A 6 PANS

2шт.

46

2114-1058D56

WASHER

desc: RONDELLE

2шт.

Выбрано товаров: 51