Запчасти Hitachi EX130H-5 049 VALVE;CONTROL (7;10) 01 PUMP

Схема запчастей Hitachi EX130H-5 - 049 VALVE;CONTROL (7;10) 01 PUMP
FIT
1:1
100%

Артикул

Название

Примечание

Количество

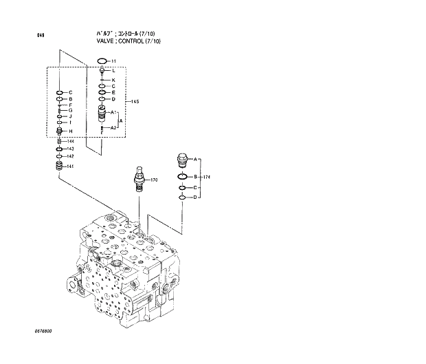
4366958

VALVE;CONTROL

1шт.

11

0309402

* O-RING

1шт.

141

0670101

* VALVE;HOLDING

1шт.

142

0412210

* O-RING

1шт.

143

0412211

* RING;BACK-UP

1шт.

144

0412212

* SPRING

1шт.

145

4372679

* BODY

1шт.

145A

0670102

** BODY ASS'Y

1шт.

145A1

+++++++

*** BODY

1шт.

145A2

+++++++

*** SPOOL

1шт.

145B

0670103

** RING;BACK-UP

1шт.

145C

4506420

** O-RING

2шт.

145D

4509181

** O-RING

1шт.

145E

0670104

** RING;BACK-UP

1шт.

145F

0670105

** WASHER

1шт.

145G

0670106

** SPRING

1шт.

145H

0670107

** PLUG

1шт.

145I

4509180

** O-RING

1шт.

145J

4297661

** RING;BACK-UP

1шт.

145K

4506405

** O-RING

1шт.

145L

0670108

** STOPPER

1шт.

170

4372684

* VALVE;RELIEF

1шт.

174

0309461

* PLUG ASS'Y

1шт.

174A

0412209

** PLUG

1шт.

174B

4506428

** O-RING

1шт.

174C

0412003

** RING;BACK-UP

1шт.

174D

4506420

** O-RING

1шт.

Выбрано товаров: 27