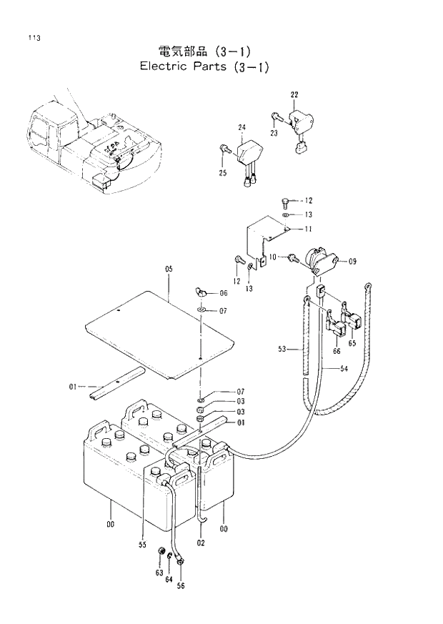
Запчасти Hitachi EX220lc-2 113 ELECTRIC PARTS (3-1) (008001 -). 01 UPPERSTRUCTURE

Схема запчастей Hitachi EX220lc-2 - 113 ELECTRIC PARTS (3-1) (008001 -). 01 UPPERSTRUCTURE
FIT
1:1
100%

Артикул

Название

Примечание

Количество

0

4237921

BATTERY

2шт.

1

445214

SUPPORT

2шт.

2

4257034

BOLT;HOOK

2шт.

3

J950010

NUT

4шт.

5

8048043

COVER

1шт.

6

M570010

NUT;WING

2шт.

7

A590110

WASHER;PLANE

4шт.

9

4168218

RELAY;BATTERY

1шт.

10

J020830

BOLT;SEMS

2шт.

11

3056019

COVER

1шт.

12

J900816

BOLT

3шт.

13

A590108

WASHER;PLANE

3шт.

22

4205749

RELAY;SAFETY

1шт.

23

J450620

SCREW;SEMS

2шт.

24

4276266

RELAY

1шт.

25

J450620

SCREW;SEMS

2шт.

53

4260760

HARNESS;WIRE(BATTERY RELAY - STARTER)

1шт.

54

4260765

HARNESS;WIRE(BATTERY - BATTERY RELAY)

1шт.

55

4260763

HARNESS;WIRE(BATTERY - BATTERY)

I -8145

1шт.

55

4263511

HARNESS;WIRE(BATTERY - BATTERY)

008146 -

1шт.

56

4263509

HARNESS;WIRE(BATTERY EARTH)

1шт.

63

J950010

NUT

1шт.

64

A590910

WASHER;SPRING

1шт.

65

4270554

FUSIBLE-LINK (40A)

1шт.

66

4270555

FUSIBLE-LINK (50A)

1шт.

Выбрано товаров: 0