Запчасти Hitachi EX370HD-5 067 MAIN PIPINGS (4) 01 UPPERSTRUCTURE

Схема запчастей Hitachi EX370HD-5 - 067 MAIN PIPINGS (4) 01 UPPERSTRUCTURE
FIT
1:1
100%

Артикул

Название

Примечание

Количество

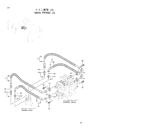
00

962453

FLANGE;SPLIT

8шт.

01

966993

O-RING

4шт.

02

J781030

BOLT;SOCKET

16шт.

04

4189601

ADAPTER;S

2шт.

04A

4506424

* O-RING

1шт.

05

4198411

ADAPTER;S

2шт.

05A

4506424

* O-RING

1шт.

06

4187328

O-RING

4шт.

11

9163647

HOSE ASS'Y

2шт.

11A

4386286

* HOSE

1шт.

11B

4327294

* PROTECTOR

2шт.

12

9163648

HOSE ASS'Y

1шт.

12A

4386287

* HOSE

1шт.

12B

4327294

* PROTECTOR

2шт.

13

9163649

HOSE ASS'Y

1шт.

13A

4386288

* HOSE

1шт.

13B

4327294

* PROTECTOR

2шт.

Выбрано товаров: 17