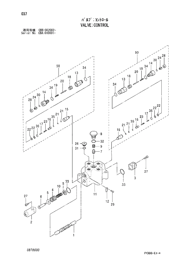
Запчасти Hitachi ZX160W 037 VALVE;CONTROL. 03 VALVE

Схема запчастей Hitachi ZX160W - 037 VALVE;CONTROL. 03 VALVE
FIT
1:1
100%

Артикул

Название

Примечание

Количество

4467405

VALVE;CONTROL

1шт.

1

+++++++

* SPOOL

1шт.

2

766501

* COVER

1шт.

3

766502

* COVER

1шт.

4

766503

* SPRING;COMPRES.

1шт.

5

766504

* HOLDER;SPRING

2шт.

6

766505

* END;SPOOL

1шт.

7

757602

* PLUNGER

1шт.

8

878601

* PLUG

1шт.

9

766508

* SPRING;COMPRES.

1шт.

10

766509

* SPRING;COMPRES.

1шт.

11

+++++++

* BODY

1шт.

12

+++++++

* NAME-PLATE

1шт.

26

343611

* PLUG

1шт.

27

370410

* BOLT;SOCKET

4шт.

29

794701

* SCREW;DRIVE

2шт.

31

4506418

* O-RING

1шт.

32

4506424

* O-RING

1шт.

33

766510

* O-RING

2шт.

50

878602

* VALVE;RELIEF

2шт.

50-13

+++++++

** ADAPTER

1шт.

50-14

+++++++

** BODY

1шт.

50-15

+++++++

** POPPET

1шт.

50-16

+++++++

** POPPET

1шт.

50-17

+++++++

** SPRING;COMPRES

1шт.

50-18

+++++++

** SPRING;COMPRES

1шт.

50-19

+++++++

** SPRING;COMPRES

1шт.

50-20

+++++++

** VALVE;NEEDLE

1шт.

50-21

+++++++

** RING;BACK-UP

2шт.

50-22

+++++++

** RING;BACK-UP

2шт.

50-23

+++++++

** PIN

1шт.

50-24

+++++++

** SCREW

1шт.

50-28

+++++++

** NUT

1шт.

50-30

+++++++

** O-RING

1шт.

50-34

+++++++

** O-RING

2шт.

50-35

+++++++

** O-RING

1шт.

50-36

+++++++

** O-RING

1шт.

Выбрано товаров: 0