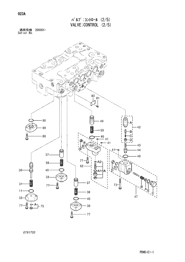
Запчасти Hitachi ZX210LCK-3G 023 VALVE;CONTROL (2-5) 03 VALVE

Схема запчастей Hitachi ZX210LCK-3G - 023 VALVE;CONTROL (2-5) 03 VALVE
FIT
1:1
100%

Артикул

Название

Примечание

Количество

4398652

VALVE;CONTROL (2/5)

1шт.

11

4226446

* O-RING

1шт.

30

+++++++

* SPOOL

1шт.

31

0791709

* SPRING

1шт.

32

0791702

* FLANGE

1шт.

37

0791603

* POPPET

2шт.

38

0791604

* SPRING

2шт.

39

0791605

* FLANGE

2шт.

40

985098

* O-RING

4шт.

41

4506406

* O-RING

5шт.

42

4454193

* POPPET ASS'Y

1шт.

42A

0791704

** POPPET

1шт.

42B

0791610

** POPPET

1шт.

42C

0791611

** SPRING

1шт.

42D

0791612

** PLUG

1шт.

43

0791606

* SPRING

1шт.

44

0791607

* SPACER

1шт.

47

4454196

* BODY ASS'Y

1шт.

47A

0791616

** SEAT;SPRING

1шт.

47B

0791706

** SPRING

1шт.

47C

0791618

** PLUG

1шт.

47D

0667817

** PLUG ASS'Y

1шт.

47D1

957366

*** O-RING

1шт.

47E

4506418

** O-RING

1шт.

49

0791619

* POPPET

1шт.

50

0791620

* SPRING

1шт.

62

4454200

* BODY ASS'Y

1шт.

62A

0791708

** VALVE ASS'Y

1шт.

62A1

957366

*** O-RING

1шт.

62A2

4506408

*** O-RING

1шт.

62B

0667713

** PLUG ASS'Y

1шт.

62B1

4032996

*** O-RING

1шт.

73

0791622

* BOLT;SOCKET

4шт.

75

0689405

* PLUG ASS'Y

1шт.

75A

957366

** O-RING

1шт.

77

0413909

* BOLT;SOCKET

14шт.

80

+++++++

* NAME-PLATE

1шт.

81

+++++++

* SCREW;DRIVE

4шт.

86

0413619

* BOLT;SOCKET

4шт.

89

0413712

* CAP

1шт.

90

0224422

* O-RING

1шт.

Выбрано товаров: 41