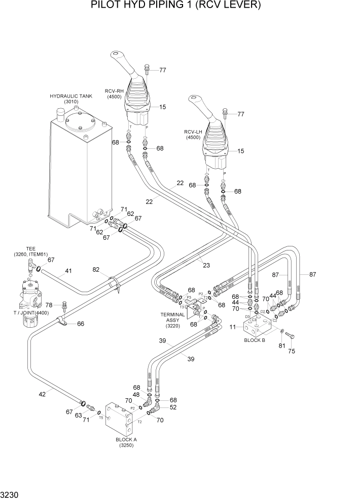
Запчасти Hyundai R35-7Z PAGE 3230 PILOT HYD PIPING 1 (RCV LEVER) ГИДРАВЛИЧЕСКАЯ СИСТЕМА

Схема запчастей Hyundai R35-7Z - PAGE 3230 PILOT HYD PIPING 1 (RCV LEVER) ГИДРАВЛИЧЕСКАЯ СИСТЕМА
FIT
1:1
100%

Артикул

Название

Примечание

Количество

11

31MH-20111

BLOCK(CROSS)

1шт.

15

31M6-51061

SHIM(3.2T)

2шт.

22

X410-042010

HOSE ASSY-SYNFLEX,ORFS

2шт.

23

X410-042022

HOSE ASSY-SYNFLEX,ORFS

2шт.

39

X420-042013

HOSE ASSY-SYNFLEX,ORFS

2шт.

41

P760-023030

HOSE-RUBBER

1шт.

42

P760-023130

HOSE-RUBBER

1шт.

44

X500-110001

CONNECTOR-ORFS

4шт.

48

X520-110001

ELBOW-90,ORFS

1шт.

52

31N6-25110

ELBOW-90,LONG,ORFS

1шт.

62

31MH-20161

CONNECTOR

2шт.

63

31MH-20171

CONNECTOR

1шт.

66

S543-360002

CLAMP-TUBE

1шт.

67

S572-200006

CLAMP-HOSE WIRE TYPE

8шт.

68

S621-011001

O-RING

15шт.

70

S631-011004

O-RING

11шт.

71

S631-014004

O-RING

3шт.

75

S015-080756

BOLT-HEX

2шт.

77

S035-063046

BOLT-W/WASHER

8шт.

78

S035-082026

BOLT-W/WASHER

1шт.

81

S411-080006

WASHER-SPRING

2шт.

82

S551-050203

CLAMP-BAND

10шт.

87

X420-042018

HOSE ASSY-SYNFLEX,ORFS

2шт.

Выбрано товаров: 23