Запчасти Hyundai R160LC3 PAGE 2200 BOOM SAFETY LOCK SYSTEM(-#0286) ГИДРАВЛИЧЕСКАЯ СИСТЕМА

Схема запчастей Hyundai R160LC3 - PAGE 2200 BOOM SAFETY LOCK SYSTEM(-#0286) ГИДРАВЛИЧЕСКАЯ СИСТЕМА
FIT
1:1
100%

Артикул

Название

Примечание

Количество

*

@

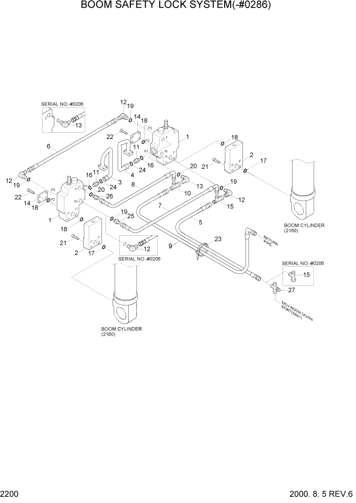
BOOM SAFETY LOCK SYS

NOT #0165 - #0286

1шт.

1

31EN-95010

SAFETY LOCK VALVE

SEE 2201

2шт.

2

31EG-90510

BLOCK ASSY

2шт.

3

31EG-90520

PIPE ASSY-LH

1шт.

4

31EG-90530

PIPE ASSY-RH

1шт.

5

P400-042053

HOSE ASSY-COMPACT

1шт.

6

P600-047011

HOSE ASSY-THD

1шт.

7

P420-042007

HOSE ASSY-COMP 0X90

1шт.

8

P420-062007

HOSE ASSY-COMP 0X90

1шт.

9

P420-062059

HOSE ASSY-COMP 0X90

1шт.

10

31EG-90540

TEE-R/TYPE,S/NUT

1шт.

11

X500-110004

CONNECTOR-ORFS

2шт.

12

P020-110001

ELBOW-90

#0206

4шт.

12

P020-110001

ELBOW-90

#0207

3шт.

13

P020-110002

ELBOW-90

#0206

2шт.

13

P020-110002

ELBOW-90

#0207

1шт.

14

31EG-90550

FLANGE-PLUGING

2шт.

15

32E6-10460

TEE-SWEVEL NUT

#0206

2шт.

15

32E6-10460

TEE-SWEVEL NUT

#0207

1шт.

16

S631-024001

O-RING

2шт.

17

Y171-019004

O-RING

2шт.

18

Y171-024004

O-RING

4шт.

19

S631-011004

O-RING

4шт.

20

S631-014004

O-RING

2шт.

21

S109-100456

BOLT-SOCKET

8шт.

22

S109-120956

BOLT-SOCKET

8шт.

23

S552-020102

CLAMP-BAND

10шт.

24

S621-018001

O-RING,ORFS

2шт.

25

P010-110002

CONNECTOR

#0207

1шт.

26

P010-110003

CONNECTOR

#0207

1шт.

27

31EG-90560

CROSS

#0207

1шт.

Выбрано товаров: 31