Запчасти Hyundai 42HDLL ELECTRIC PARTS 4(39HDRB)

Схема запчастей Hyundai 42HDLL - ELECTRIC PARTS 4(39HDRB)
FIT
1:1
100%

Артикул

Название

Примечание

Количество

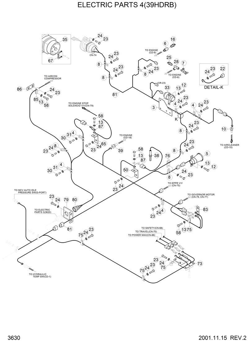
21E9-10381

21E9-10381-Harness-Engine1

21L1-00280

21L1-00280-Fitting-Temp Sender

21E9-10391

21E9-10391-Harness-Engine2

10

E123-0059

E123-0059-Switch-Air Cleaner

12

S015-060202

S015-060202-Bolt-Hex

13

S411-060002

S411-060002-Washer-Spring

16

21E3-5002

21E3-5002-Switch-Water Temp

22

21EH-30720

21EH-30720-Strap-Earth

23

S017-100152

S017-100152-Bolt-Hex

24

S411-100002

S411-100002-Washer-Spring

25

E123-4012

E123-4012-Sender-Temp

28

21E1-19910

21E1-19910-Adapter-Heater

3

E211-1105

E211-1105-Spacer

30

S017-120152

S017-120152-Bolt-Hex

31

S411-120002

S411-120002-Washer-Spring

33

E225-0004

E225-0004-Relay-Start

35

21E6-40030

21E6-40030-Alternator Assy

38

21E3-0042

21E3-0042-Sensor-Speed

39

21E3-5001

21E3-5001-Switch-Eng Oil Press

4

S593-000702

S593-000702-Clip-Harness

5

21E4-2003

21E4-2003-Buzzer-Travel Alarm

50

21EA-50430

21EA-50430-Plate

58

S015-060152

S015-060152-Bolt-Hex

6

21E3-40510

21E3-40510-Fitting-Water Temp Sw

67

21E1-21120

21E1-21120-Wire Link-Alternator

7

14L1-01370

14L1-01370-Valve-Heater

73

21E9-06030

21E9-06030-Plate

75

S543-120002

S543-120002-Clamp-Tube

76

21EN-10230

21EN-10230-Clip-Connector

79

21E9-06050

21E9-06050-Plate

8

S593-000902

S593-000902-Clip-Harness

80

21E9-10380

21E9-10380-Harness-Engine1

81

21E9-10390

21E9-10390-Harness-Engine2

83

21E9-06070

21E9-06070-Plate

85

S541-060002

S541-060002-Clamp-Tube Single

86

21EA-50380

21EA-50380-Plate

87

21E9-06080

21E9-06080-Plate

Выбрано товаров: 37