Запчасти Hyundai HSL810 FRAME ELECTRIC

Схема запчастей Hyundai HSL810 - FRAME ELECTRIC
FIT
1:1
100%

Артикул

Название

Примечание

Количество

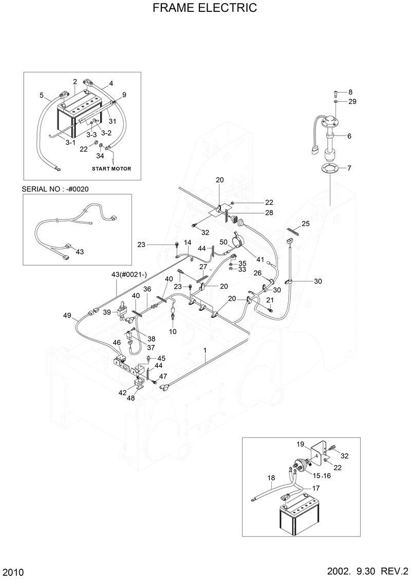
21S5-02021

21S5-02021-Harness-Frame

21E3-5002

21E3-5002-Switch-Water Temp

21S5-01331

21S5-01331-Harness-Back Buzzer

21E3-2003

21E3-2003-Buzzer-Back Up

1

21S5-02020

21S5-02020-Harness-Frame

10

21S1-2106

21S1-2106-Temp Sw-Hyd Oil

14

21M5-51200

21M5-51200-Strap-Earth

15

21L7-10500

21L7-10500-Switch-Master

16

21EN-00420

21EN-00420-Decal-Master Switch

17

21S4-02110

21S4-02110-Cable(Batt-Master Sw)

18

21S4-02120

21S4-02120-Cable(Master Sw-Earth)

19

21S4-02130

21S4-02130-Bracket-Master Sw

2

21S4-01080

21S4-01080-Battey Assy

20

S543-200002

S543-200002-Clamp-Tube

21

S033-081566

S033-081566-Bolt-W/Washer

22

S205-081002

S205-081002-Nut-Hex

23

S035-102526

S035-102526-Bolt-W/Washer

26

S552-035146

S552-035146-Clamp-Band

27

08053-01512

08053-01512-Clip

29

S411-050002

S411-050002-Washer-Spring

3

21S4-01180

21S4-01180-Rod-Thread

3-1

21S4-01280

21S4-01280-. Thread

30

S541-120002

S541-120002-Clamp-Tube

31

21S4-01170

21S4-01170-Clamp-Battery

32

S033-082526

S033-082526-Bolt-W/Washer

33

S205-061002

S205-061002-Nut-Hex

34

S411-080002

S411-080002-Washer-Spring

35

S411-060002

S411-060002-Washer-Spring

36

21S5-09011

21S5-09011-Harness-High Flow

37

21E3-0011

21E3-0011-Relay-Light

38

S132-061646

S132-061646-Screw-W/Washer C/Rd

39

E323-2506

E323-2506-Switch

4

21S4-02050

21S4-02050-Cable(+)-Battery

40

S593-000902

S593-000902-Clip-Harness

40

S593-000902

S593-000902-Clip-Harness

41

21FA-20570

21FA-20570-Buzzer-Back Up

42

21S4-01160

21S4-01160-Switch-Micro

43

21S5-01330

21S5-01330-Harness-Back Buzzer

44

S593-000652

S593-000652-Clip-Harness

44

S593-000652

S593-000652-Clip-Harness

45

S131-043046

S131-043046-Screw-W/Washer C/Rd

46

21S5-01340

21S5-01340-Bracket

47

S033-081626

S033-081626-Bolt-W/Washer

48

22S4-02210

22S4-02210-Plate

49

21S5-01360

21S5-01360-Harness-Micro Switch

5

21S4-02060

21S4-02060-Cable(-)-Battery

50

22S4-02230

22S4-02230-Harness-Extension

6

21S4-01020

21S4-01020-Fuel Sender Assy

7

E128-1053

E128-1053-Gasket

8

S161-050162

S161-050162-Screw-Cross R/Rd

9

22S4-01190

22S4-01190-Rod-Thread,Lh

9-1

22S4-01290

22S4-01290-. Thread

9-2

S261-060002

S261-060002-. Nut-Wing

9-2

S261-060002

S261-060002-. Nut-Wing

9-3

S403-062002

S403-062002-. Washer-Plain

9-3

S403-062002

S403-062002-. Washer-Plain

Выбрано товаров: 56