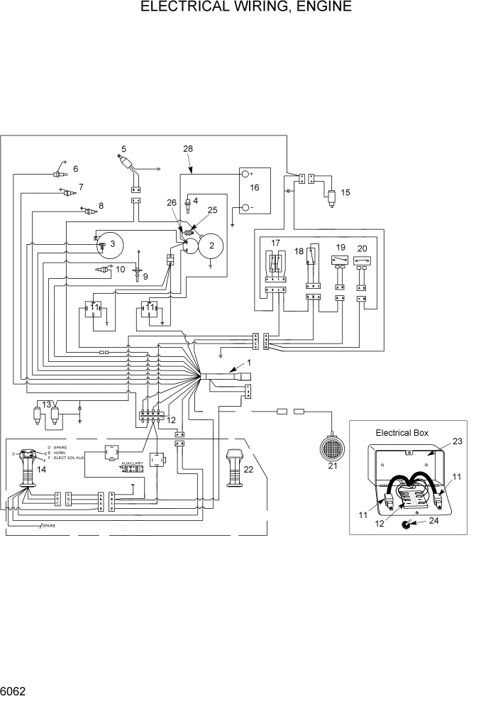
Запчасти Hyundai HSL960T PAGE 6062 ELECTRICAL WIRING, ENGINE ЭЛЕКТРИЧЕСКАЯ СИСТЕМА

Схема запчастей Hyundai HSL960T - PAGE 6062 ELECTRICAL WIRING, ENGINE ЭЛЕКТРИЧЕСКАЯ СИСТЕМА
FIT
1:1
100%

Артикул

Название

Примечание

Количество

1

YCAC-01966

HARNESS-ENGINE WIRE

1шт.

2

YCAC-01608

STARTER-ENGINE V2003T

2шт.

3

@

ALTERNATOR

NOT

1шт.

4

YCAC-00677

GLOW PLUG

4шт.

5

@

KIT-SOLENOID

NOT

1шт.

6

YCAC-00830

INDICATOR-AIR

AIR

1шт.

7

YCAC-00712

SENDER-TEMP 12V

HYD OIL TEMP

1шт.

8

YCAC-00395

SWITCH-OIL PRESSURE

ENG OIL PRESS

1шт.

9

YCAC-01275

SENDER-FUEL LEVEL

1шт.

10

YCAC-00712

SENDER-TEMP 12V

WATER TEMP

1шт.

11

YCAC-00909

RELAY-12V 40A

2шт.

12

YCAC-00895

PANEL-FUSE & C/BREAKER

FUSE & C/BREAK

1шт.

YCAC-00850

FUSE-15A

5 PER PACK

1шт.

YCAC-00851

FUSE-10A

5 PER PACK

3шт.

13

@

CONTROL VALVE

NOT

1шт.

14

YCAC-01328

HANDLE-ROCKER&2PB SW

1шт.

15

YCAC-01497

BRAKE VALVE-2POS,4WAY

1шт.

16

YCAC-00831

BATTERY-12V W/HANDLE

1шт.

17

YCAC-01130

SWITCH-DUAL C/W BRKT

1шт.

18

YCAC-02173

SEAT BELT ASSY-2"

STD

1шт.

18

YCAC-02331

SEAT BELT KIT-3"

OPT

1шт.

19

YCAC-00785

SWITCH-SEAT

1шт.

20

YCAC-01131

SWITCH-CONTACT BODY

1шт.

YCAC-01345

BUTTON

STOP BUTTON

1шт.

21

YCAC-00608

LIGHT-RR WORK

RED

1шт.

22

YCAC-01327

HANDLE-PLAIN

1шт.

23

YCAC-02180

BOX-ELECTRICAL ASSY

1шт.

24

YCAC-01038

KNOB-W/BRASS INSERT

1шт.

25

YCAC-00708

LUG-EXTERNAL BOOSTING

1шт.

26

YCAC-00924

CABLE-POSITIVE 25"

1шт.

YCAC-00925

INSULATOR-TERMINAL CVR

1шт.

27

YCAC-00832

CABLE-GROUND 16"

BATTERY

1шт.

28

YCAC-00833

CABLE-POSITIVE 48"

1шт.

YCAC-01169

HARNESS-MAIN FRAME

1шт.

YCAC-01552

HARNESS-HOMOLOG

CE ONLY

1шт.

YCAC-00476

CABLE-GROUND

2шт.

Выбрано товаров: 36