Запчасти Hyundai R130W PILOT HYDRAULIC PIPING 4

Схема запчастей Hyundai R130W - PILOT HYDRAULIC PIPING 4
FIT
1:1
100%

Артикул

Название

Примечание

Количество

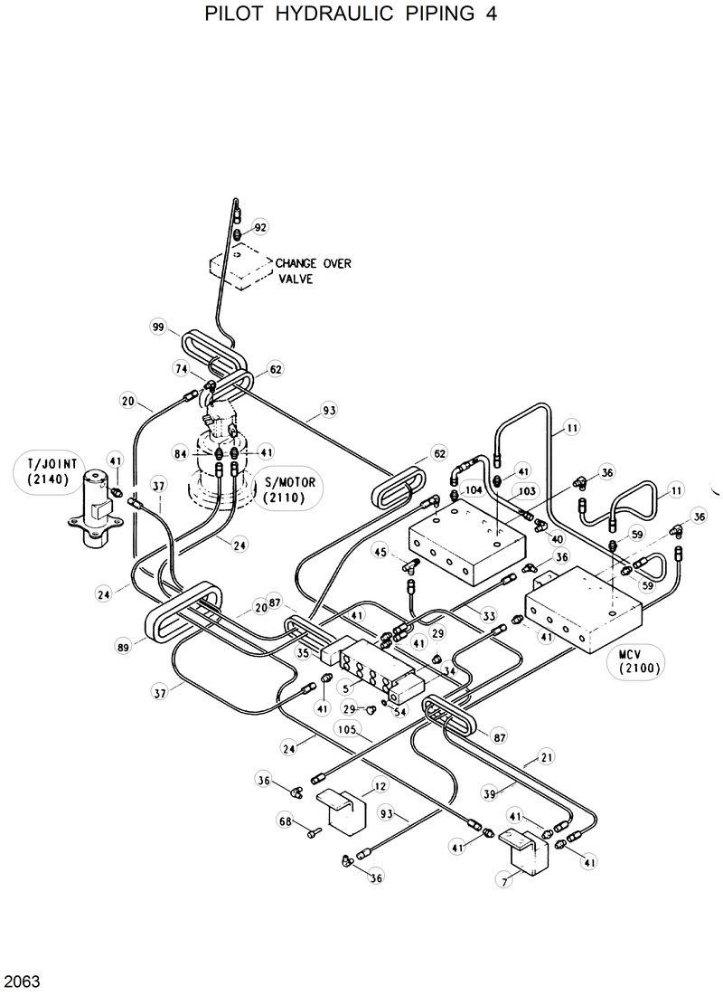
103

P620-067013

P620-067013-Hose Assy-Thd 0x90

104

31E9-0109

31E9-0109-Connector

105

P600-042040

P600-042040-Hose Assy-Thd

11

P620-047015

P620-047015-Hose Assy-Thd 0x90

12

31E4-0037

31E4-0037-Shuttle Valve 3/2

20

P620-122016

P620-122016-Hose Assy-Thd 0x90

21

P600-042013

P600-042013-Hose Assy-Thd

24

P600-042028

P600-042028-Hose Assy-Thd

29

P220-110102

P220-110102-Plug

33

P620-042010

P620-042010-Hose Assy-Thd 0x90

34

31E5-3040

31E5-3040-Valve-Solenoid

35

31E4-0022

31E4-0022-Valve-Solenoid

36

P020-110001

P020-110001-Elbow-90

37

P600-042018

P600-042018-Hose Assy-Thd

39

P600-042020

P600-042020-Hose Assy-Thd

40

P020-110002

P020-110002-Elbow-90

41

P010-110002

P010-110002-Connector

45

E131-0168

E131-0168-Fitting

5

31E4-3121

31E4-3121-Manifold

54

S411-060002

S411-060002-Washer-Spring

59

E131-0128

E131-0128-Fitting

62

31E3-3122

31E3-3122-Grommet

68

S015-080602

S015-080602-Bolt-Hex

7

E131-0134

E131-0134-Valve-Shuttle

74

P020-110004

P020-110004-Elbow-90

84

P030-110001

P030-110001-Elbow-45

87

31E3-3125

31E3-3125-Grommet

89

31E3-3124

31E3-3124-Grommet

92

P010-120002

P010-120002-Connector

93

P620-042067

P620-042067-Hose Assy-Thd 0x90

99

31E6-0193

31E6-0193-Grommet

Выбрано товаров: 31