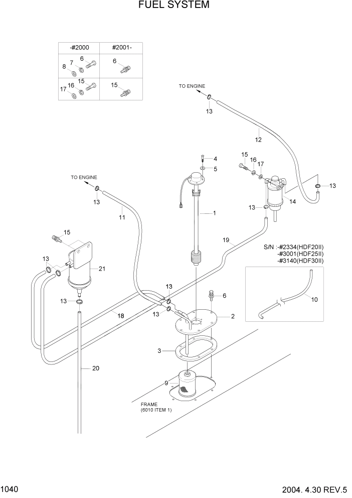
Запчасти Hyundai HDF20/HDF25/HDF30-2 PAGE 1040 FUEL SYSTEM СИСТЕМА ДВИГАТЕЛЯ

Схема запчастей Hyundai HDF20/HDF25/HDF30-2 - PAGE 1040 FUEL SYSTEM СИСТЕМА ДВИГАТЕЛЯ
FIT
1:1
100%

Артикул

Название

Примечание

Количество

1

F12830050

SENDER-FUEL

1шт.

2

F12240012Y

COVER-FUEL

HDF20/25-2 #1382

1шт.

2

F12240013Y

COVER-FUEL

HDF20/25-2 #1383

1шт.

2

F12240012Y

COVER-FUEL

HDF30-2 #1353

1шт.

2

F12240013Y

COVER-FUEL

HDF30-2 #1354

1шт.

3

F12240030

PACKING

1шт.

4

201304020

SCREW

5шт.

5

Q101792000

GASKET

#2002

5шт.

5

S411-040002

WASHER-SPRING

#2003

5шт.

5

Q101792000

GASKET

#2012

5шт.

5

S411-040002

WASHER-SPRING

#2013

5шт.

5

Q101792000

GASKET

#2020

5шт.

5

S411-040002

WASHER-SPRING

#2021

5шт.

6

201306020

BOLT-HEX

#2000

6шт.

6

S035-062022

BOLT-W/WASHER

#2001

6шт.

7

233306000

WASHER-SPRING

#2000

6шт.

8

231106000

WASHER-PLAIN

#2000

6шт.

9

Q100038000

FUEL FILTER-SUCTION

1шт.

10

F12612010

HOSE-FUEL SUCTION

HDF20-2 #2002

1шт.

10

F12612011

HOSE-FUEL

HDF20-2 #2003 - #2344

1шт.

10

F12612010

HOSE-FUEL SUCTION

HDF25-2 #2012

1шт.

10

F12612011

HOSE-FUEL

HDF25-2 #2013 - #3001

1шт.

10

F12612010

HOSE-FUEL SUCTION

HDF30-2 #2020

1шт.

10

F12612011

HOSE-FUEL

HDF30-2 #2021 - #3140

1шт.

11

F12612021

HOSE-FUEL

1шт.

12

F12612031

HOSE-FUEL

1шт.

13

2E8300125

CLAMP

HDF20-2 #2000

6шт.

13

S520-015000

CLAMP-HOSE

HDF20-2 #2001 - #2344

6шт.

13

S520-015000

CLAMP-HOSE

HDF20-2 #2345

9шт.

13

2E8300125

CLAMP

HDF25-2 #2000

6шт.

13

S520-015000

CLAMP-HOSE

HDF25-2 #2001 - #3001

6шт.

13

S520-015000

CLAMP-HOSE

HDF25-2 #3002

9шт.

13

2E8300125

CLAMP

HDF30-2 #2000

6шт.

13

S520-015000

CLAMP-HOSE

HDF30-2 #2001 - #3140

6шт.

13

S520-015000

CLAMP-HOSE

HDF30-2 #3141

9шт.

14

F12240020

FUEL FILTER

1шт.

15

201508025

BOLT-HEX

HDF20-2 #2000

2шт.

15

S035-082522

BOLT-W/WASHER

HDF20-2 #2001 - #2344

2шт.

15

S035-082522

BOLT-W/WASHER

HDF20-2 #2345

4шт.

15

201508025

BOLT-HEX

HDF25-2 #2000

2шт.

15

S035-082522

BOLT-W/WASHER

HDF25-2 #2001 - #3001

2шт.

15

S035-082522

BOLT-W/WASHER

HDF25-2 #3002

4шт.

15

201508025

BOLT-HEX

HDF30-2 #2000

2шт.

15

S035-082522

BOLT-W/WASHER

HDF30-2 #2001 - #3140

2шт.

15

S035-082522

BOLT-W/WASHER

HDF30-2 #3141

4шт.

16

233308000

WASHER-SPRING

#2000

2шт.

17

231108000

WASHER-PLAIN

#2000

2шт.

18

F12612050

HOSE-SUCTION

HDF20-2 #2345 - #2377

1шт.

18

F12612060

HOSE-SUCTION

HDF20-2 #2378

1шт.

18

F12612050

HOSE-SUCTION

HDF25-2 #3002 - #3120

1шт.

18

F12612060

HOSE-SUCTION

HDF25-2 #3121

1шт.

18

F12612050

HOSE-SUCTION

HDF30-2 #3141 - #3273

1шт.

18

F12612060

HOSE-SUCTION

HDF30-2 #3274

1шт.

19

F12612040

HOSE-SUCTION

HDF20-2 #2345

1шт.

19

F12612040

HOSE-SUCTION

HDF25-2 #3002

1шт.

19

F12612040

HOSE-SUCTION

HDF30-2 #3141

1шт.

20

13FA-50421

HOSE-FUEL

HDF20-2 #2345

1шт.

20

13FA-50421

HOSE-FUEL

HDF25-2 #3002

1шт.

20

13FA-50421

HOSE-FUEL

HDF30-2 #3141

1шт.

21

11F1-5013

WATER SEPARATOR ASSY

HDF20-2 #2345

1шт.

21

11F1-5013

WATER SEPARATOR ASSY

HDF25-2 #3002

1шт.

21

11F1-5013

WATER SEPARATOR ASSY

HDF30-2 #3141

1шт.

Выбрано товаров: 62