Запчасти Hyundai 15/18/20/23BRP-7 PAGE 2010 HYDRAULIC TANK ГИДРАВЛИЧЕСКАЯ СИСТЕМА

Схема запчастей Hyundai 15/18/20/23BRP-7 - PAGE 2010 HYDRAULIC TANK ГИДРАВЛИЧЕСКАЯ СИСТЕМА
FIT
1:1
100%

Артикул

Название

Примечание

Количество

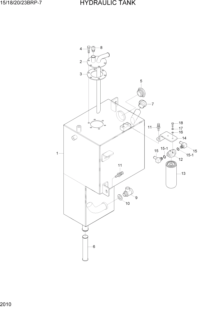
1

31HR-30010

HYD TANK WA

1шт.

2

31HR-30061

FLANGE WA

1шт.

3

31HR-30070

GASKET

1шт.

4

31HA-30041

BOLT-HEX,FLANGE

6шт.

5

31FP-20070

SIGHT GAUGE ASSY

1шт.

6

31HR-30040

STRAINER

1шт.

7

F11663041

CAP-HYD OIL

1шт.

8

904330100

BREATHER

1шт.

9

11N9-00260

VALVE

1шт.

10

P391-080000

WASHER-COPPER

1шт.

11

S035-082026

BOLT-W/WASHER

5шт.

12

31S1-1090

FILTER HEAD

1шт.

13

31S1-1013

FILTER

1шт.

14

31HR-30050

BRACKET

1шт.

15

31FP-20040

ELBOW-90

2шт.

15-1

S611-023001

O-RING

1шт.

16

S403-06200B

WASHER-PLAIN

2шт.

17

31S1-1080-DA

WASHER-SPRING

2шт.

18

31S1-1075-DA

BOLT-HEX(UNIFIED)

2шт.

Выбрано товаров: 19