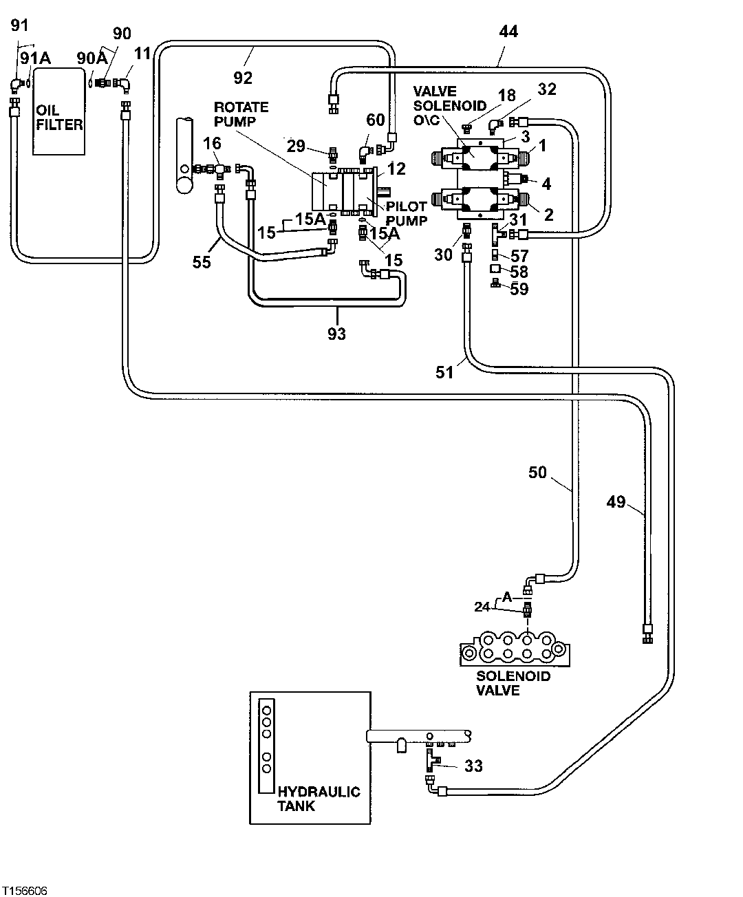
Запчасти John Deere 200LC, 330LC, 370 134 - Pilot Piping (Forestry Cab - Heeler) 3360 HYDRAULIC SYSTEM

Схема запчастей John Deere 200LC, 330LC, 370 - 134 - Pilot Piping (Forestry Cab - Heeler) 3360 HYDRAULIC SYSTEM
FIT
1:1
100%

Артикул

Название

Примечание

Количество

1

FFSB102383

Solenoid Valve

1шт.

2

FFSB102384

Solenoid Hydraulic Valve

1шт.

3

FFSB102385

Plate

1шт.

4

FFSB102386

Pressure Relief Valve

1шт.

11

AE24616

Elbow Fitting

1шт.

12

9218033

Pump

(SUB FOR AT183093, 4278696)

1шт.

15

A853166

Adapter Fitting

(SUB FOR AT107392 OR 4189619)

2шт.

15A

AT318035

O-Ring

(SUB FOR 4506424, TH100055)

1шт.

16

38H1033

Tee Fitting

1шт.

17

F010072

Elbow Fitting

(SUB FOR FFSB103643)

1шт.

18

AT63271

Fitting

(SUB FOR M122390, THIS APPLICATION)

1шт.

24

X6-6F4OMXS

Adapter Fitting

(SUB FOR TH106152 OR FFSB105049)

1шт.

24A

CH11570

O-Ring

13.800 X 2.400 mm (NO LONGER REQUIRED)

1шт.

26

4157562

Elbow Fitting

(SUB FOR TH109540)

1шт.

26A

AT318035

O-Ring

(SUB FOR 4506424, TH100055)

1шт.

29

FFSB102389

Adapter Fitting

1шт.

30

38H1046

Elbow Fitting

1шт.

31

38H1024

Tee Fitting

1шт.

32

AT35123

Elbow Fitting

1шт.

33

AN33434

Tee Fitting

1шт.

44

FFSB103583

Hydraulic Hose

1шт.

49

FFSB103588

Hydraulic Hose

1шт.

50

FFSB102242

Hydraulic Hose

1шт.

FFSB105771

Hydraulic Hose

1шт.

51

FFSB103589

Hydraulic Hose

1шт.

55

FFSB107458

Hydraulic Hose

1шт.

57

FFSB102390

Adapter Fitting

1шт.

58

38H1354

Tube Nut

1шт.

59

U44115

Fitting Plug

1шт.

60

F010072

Elbow Fitting

(SUB FOR FFSB103643)

1шт.

90

4200465

Adapter Fitting

(SUB FOR TH108328)

1шт.

90A

M800650

Packing

1шт.

91

4154672

Elbow Fitting

(SUB FOR TH101008)

1шт.

91A

4506418

O-Ring

17.800 X 2.400 mm (SUB FOR U46489)

1шт.

92

FFSB103592

Hydraulic Hose

1шт.

93

FFSB107457

Hydraulic Hose

1шт.

Выбрано товаров: 0