Запчасти John Deere 200LC, 330LC, 370 42 - Side Entry Cab Junction Box (Units With Heeler) 1674 Wiring Harness And Switches

Схема запчастей John Deere 200LC, 330LC, 370 - 42 - Side Entry Cab Junction Box (Units With Heeler) 1674 Wiring Harness And Switches
FIT
1:1
100%

Артикул

Название

Примечание

Количество

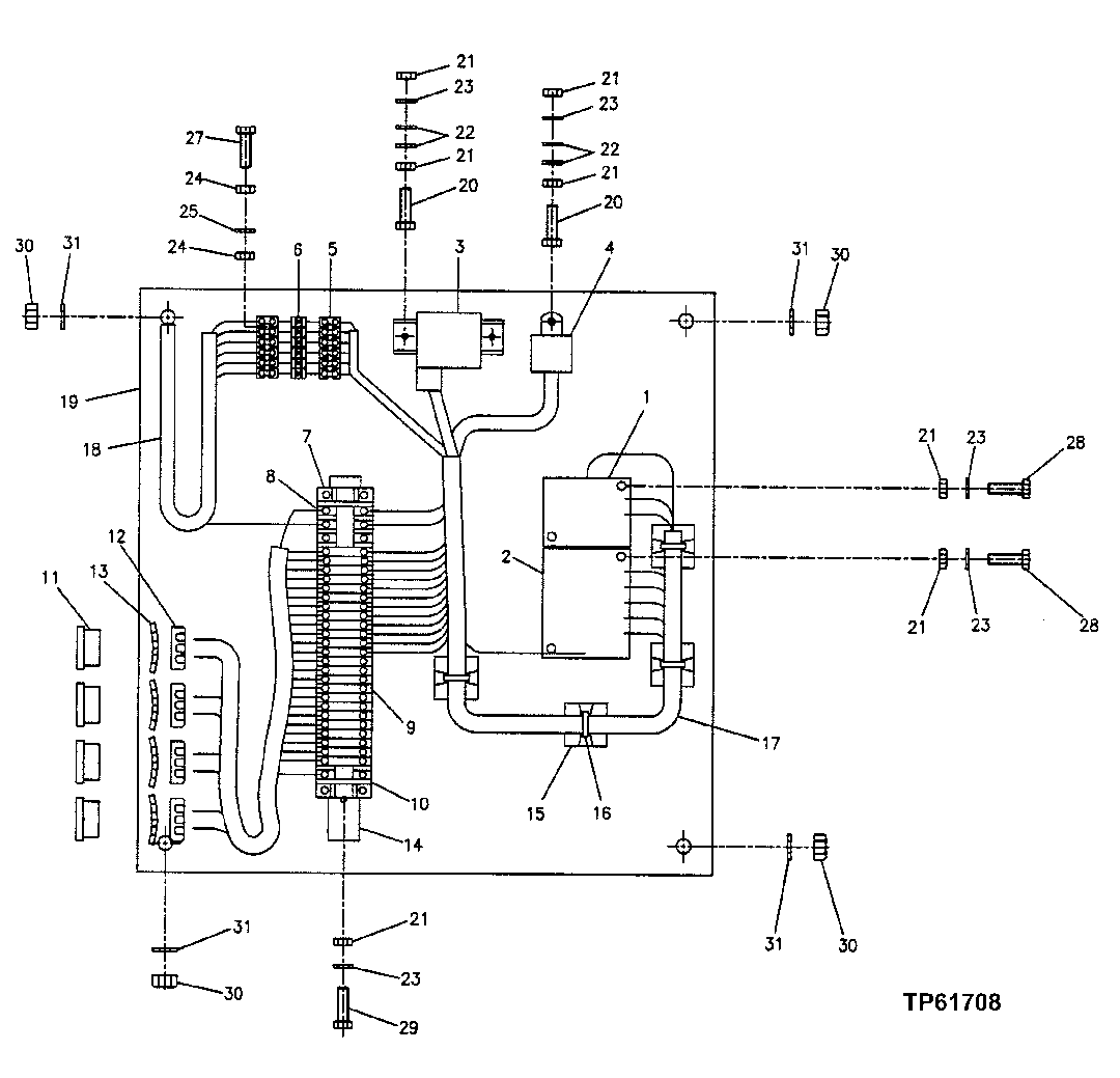
1

FFSB103108

Fuse Box

1шт.

2

FFSB103109

Fuse Box

1шт.

3

AT85258

Relay

(SUB FOR FFSB102196)

1шт.

4

FFSB102192

Relay

1шт.

5

FFSB102629

Elec. Connector Terminal

2шт.

6

FFSB102525

Diode

6шт.

7

FFSB102199

Bracket

2шт.

8

FFSB102200

Elec. Connector Terminal

4шт.

9

FFSB102202

Elec. Connector Terminal

21шт.

10

FFSB102201

Elec. Connector Accessory

2шт.

11

FFSB103124

Bushing

4шт.

12

FFSB103125

Knob

4шт.

13

M45026

Nut

( FFSB103126 NO LONGER AVAIALBLE)

4шт.

14

FFSB103127

Bracket

1шт.

15

FFSB103128

Clip

4шт.

16

R76477

Tie Band

(SUB FOR FFSB103133)

4шт.

17

FFSB103129

Wiring Harness

1шт.

18

FFSB103130

Wiring Harness

1шт.

19

FFSB103122

Circuit Box

1шт.

20

21H1148

Screw

0.190" X 3/4"

2шт.

21

14H778

Nut

0.190"

12шт.

22

24H1283

Washer

7/32" X 1/2" X 0.049"

6шт.

23

12H251

Lock Washer

0.190"

7шт.

24

14H1000

Nut

0.112" ( FFSB102789 NO LONGER AVAILABLE)

8шт.

25

12H377

Lock Washer

0.112" ( FFSB103132 NO LONGER AVAILABLE)

4шт.

27

FFSB103131

Cap Screw

4шт.

28

21H1195

Screw

0.190" X 7/8"

4шт.

29

21H1019

Screw

0.190" X 1/2"

2шт.

30

K40001

Lock Nut

( FFSB102853 NO LONGER AVAILABLE)

4шт.

31

24H1287

Washer

9/32" X 5/8" X 0.065"

4шт.

Выбрано товаров: 30