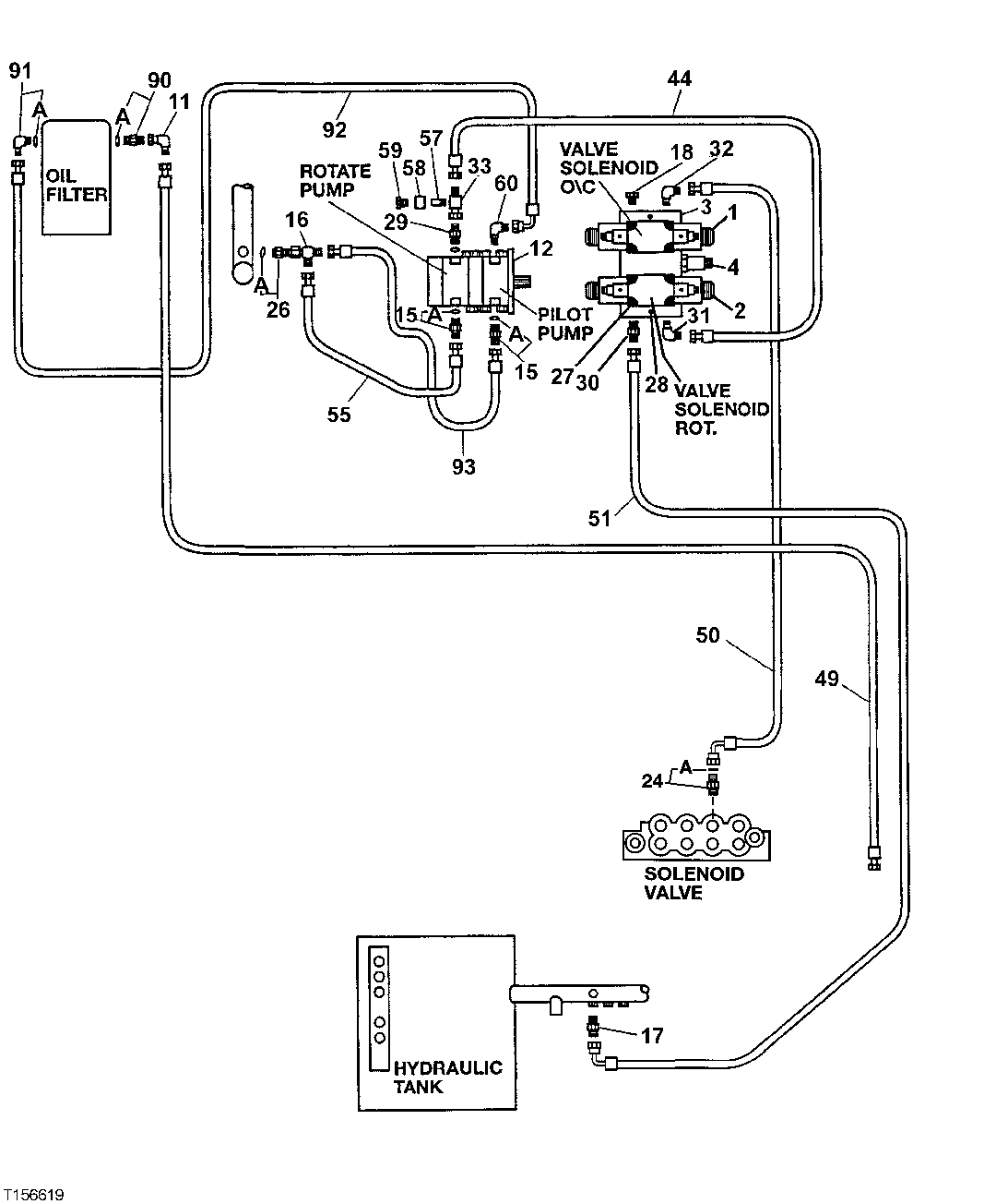
Запчасти John Deere 200LC, 330LC, 370 133 - Pilot Piping (Forestry Cab - Heeler) 3360 HYDRAULIC SYSTEM

Схема запчастей John Deere 200LC, 330LC, 370 - 133 - Pilot Piping (Forestry Cab - Heeler) 3360 HYDRAULIC SYSTEM
FIT
1:1
100%

Артикул

Название

Примечание

Количество

1

FFSB102383

Solenoid Valve

1шт.

2

FFSB102384

Solenoid Hydraulic Valve

1шт.

3

FFSB102385

Plate

1шт.

4

FFSB102386

Pressure Relief Valve

1шт.

11

AE24616

Elbow Fitting

1шт.

12

4227787

Pump

(SUB FOR AT188233)

1шт.

15

A853166

Adapter Fitting

(SUB FOR AT107392 OR 4189619)

2шт.

15A

AT318035

O-Ring

(SUB FOR 4506424, TH100055)

1шт.

16

38H1033

Tee Fitting

1шт.

17

4190243

Adapter Fitting

(SUB FOR TH106151)

1шт.

18

AT63271

Fitting

1шт.

24

X6-6F4OMXS

Adapter Fitting

(SUB FOR TH106152)

1шт.

24A

CH11570

O-Ring

(NO LONGER REQUIRED)

1шт.

26

4157562

Elbow Fitting

(SUB FOR TH109540)

1шт.

26A

AT318035

O-Ring

(SUB FOR 4506424, TH100055)

1шт.

27

19H3070

Screw

( FFSB102861 NO LONGER AVAILABLE)

10шт.

28

FFSB104121

Bolt

2шт.

29

FFSB102389

Adapter Fitting

1шт.

30

R27237

Fitting

1шт.

31

AT32332

Elbow Fitting

1шт.

32

AT35123

Elbow Fitting

1шт.

33

38H1031

Tee Fitting

1шт.

44

FFSB102239

Hydraulic Hose

1шт.

49

FFSB102237

Hydraulic Hose

1шт.

50

FFSB102242

Hydraulic Hose

1шт.

FFSB105771

Hydraulic Hose

1шт.

51

FFSB102243

Hydraulic Hose

1шт.

55

FFSB102245

Hydraulic Hose

1шт.

57

FFSB102390

Adapter Fitting

1шт.

58

38H1354

Tube Nut

1шт.

59

U44115

Fitting Plug

1шт.

60

F010072

Elbow Fitting

(SUB FOR FFSB103643)

1шт.

90

4200469

Adapter Fitting

(SUB FOR TH108400)

1шт.

90A

4506418

O-Ring

(SUB FOR U46489)

1шт.

91

4154672

Elbow Fitting

(SUB FOR TH101008)

1шт.

91A

4506418

O-Ring

(SUB FOR U46489)

1шт.

92

4263040

Hydraulic Hose

(SUB FOR AT201203)

1шт.

93

AT107220

Hydraulic Hose

1шт.

Выбрано товаров: 0