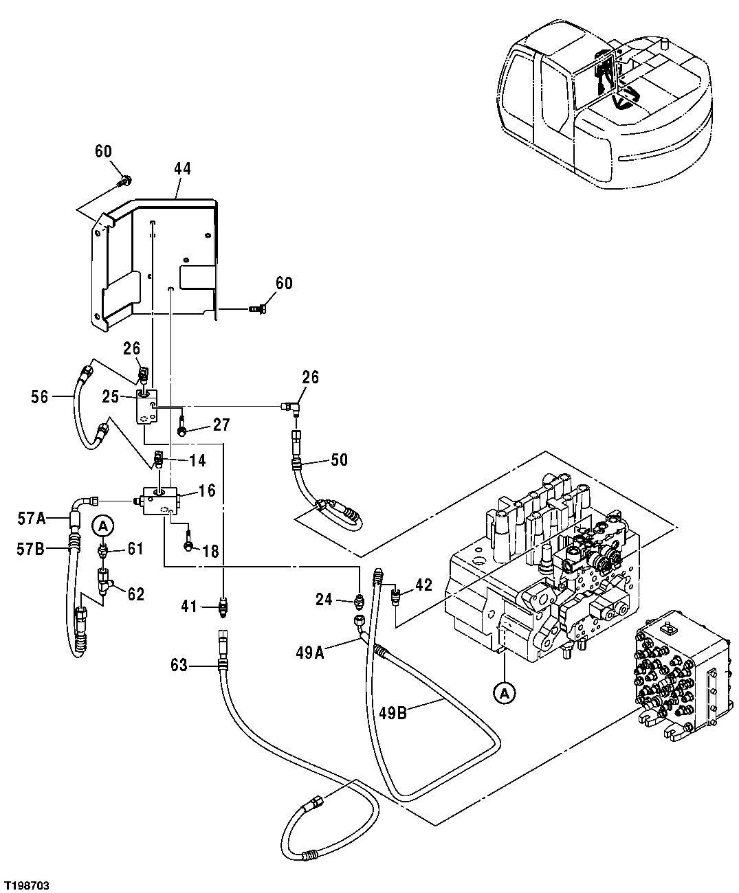
Запчасти John Deere 25CLC RTS 146 - PILOT LINES (SOLENOID VALVE, PILOT SIGNAL MANIFOLD AND CONTROL VALVE TO BUCKET SHUTTLE VALVE) 3301 BLADES & SIDE CUTTERS

Схема запчастей John Deere 25CLC RTS - 146 - PILOT LINES (SOLENOID VALVE, PILOT SIGNAL MANIFOLD AND CONTROL VALVE TO BUCKET SHUTTLE VALVE) 3301 BLADES & SIDE CUTTERS
FIT
1:1
100%

Артикул

Название

Примечание

Количество

14

4154670

Elbow Fitting

SUB FOR A852322, P67984 OR THA852322

1шт.

M800650

Packing

1шт.

16

4337928

Flow Control Hyd. Valve

1шт.

18

19M8397

Cap Screw

M8 X 50 SUB FOR J020850

2шт.

Washer

12M7065 NLA

2шт.

24M7055

Washer

8.400 X 16 X 1.600 mm

2шт.

24

A852122

Adapter Fitting

1шт.

M800650

Packing

1шт.

25

4203447

Flow Control Hyd. Valve

1шт.

26

4154670

Elbow Fitting

SUB FOR A852322, P67984 OR THA852322

2шт.

M800650

Packing

2шт.

27

19M8397

Cap Screw

M8 X 50 SUB FOR J020850

2шт.

Washer

12M7065 NLA

2шт.

24M7055

Washer

8.400 X 16 X 1.600 mm

2шт.

41

A852222

Union Fitting

1шт.

M800650

Packing

1шт.

42

A852222

Union Fitting

1шт.

M800650

Packing

1шт.

44

8083432

Bracket

1шт.

49A

4451128

Hose

SUB FOR 9201408

1шт.

49B

4327315

Hose Guard

4327293 NLA

1шт.

50

9201410

Hydraulic Hose

1шт.

56

4437397

Hydraulic Hose

SUB FOR 4200496

1шт.

57A

4451924

Hydraulic Hose

SUB FOR 9201407

1шт.

57B

4327315

Hose Guard

4327293 NLA

1шт.

60

19M7662

Cap Screw

M10 X 30

3шт.

12M7066

Lock Washer

10 mm

3шт.

24M7028

Washer

10.500 X 20 X 2 mm

3шт.

61

A852123

Adapter Fitting

1шт.

M800650

Packing

1шт.

62

4246672

Tee Fitting

1шт.

63

9207016

Hydraulic Hose

1шт.

Выбрано товаров: 32