Запчасти John Deere 30LC/370 257 - Single Pedal Control Kit 3315 Control Linkage

Схема запчастей John Deere 30LC/370 - 257 - Single Pedal Control Kit 3315 Control Linkage
FIT
1:1
100%

Артикул

Название

Примечание

Количество

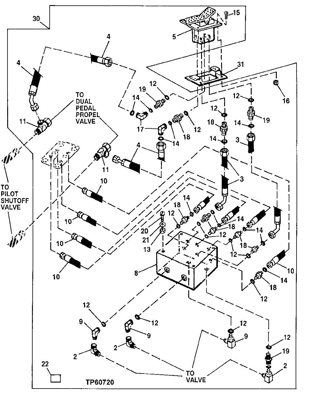
2

AE24616

Elbow Fitting

3шт.

3

AT102414

Hydraulic Hose

17.4752" X 749 mm (29-1/2") X 17.4752"

2шт.

4

AT152138

Hydraulic Hose

9/16" X 515 mm (20-1/4") X 17.4752"

2шт.

5

AT152120

Valve

(FOOT)

1шт.

8

AT170459

Hyd Actuated Control Valve

(INCLUDES (4) AT158988)

1шт.

AT158988

Hydraulic Pressure Valve

4шт.

9

AT35121

Elbow Fitting

3шт.

10

AT183065

Hydraulic Hose

4шт.

11

AT36921

Tee Fitting

2шт.

12

R26448

O-Ring

11.887 X 1.981 mm (0.468" X 5/64")

14шт.

13

14M7273

Nut

M8

4шт.

14

T77613

O-Ring

9.250 X 1.780 mm (0.364" X 0.070")

12шт.

15

19M7866

Screw

M8 X 20

4шт.

16

14M7298

Flange Nut

M8

4шт.

17

38H1094

Elbow Fitting

2шт.

18

38H1160

Adapter Fitting

8шт.

19

38H1212

Adapter Fitting

2шт.

20

19M8456

Cap Screw

M8 X 100

4шт.

21

24M7036

Washer

9 X 16 X 1.600 mm

4шт.

22

T153674

Label

(WITHOUT AUXILIARY HYDRAULICS) (LO WER FRONT OF RIGHT SIDE CAB WINDOW)

1шт.

T153676

Label

(WITH AUXILIARY HYDRAULICS) (LOWE R FRONT OF RIGHT SIDE CAB WINDOW)

1шт.

30

Kit

WHOLEGOODS (SINGLE PEDAL CONTROL) (WIT H AT160350 2 WAY FOOT CONTROL ALSO ORDE R (2) 38H1030 AND (4) T77613 (WHEN ORDE RED FOR UNITS WITH AN AUXILIARY CONTROL PEDAL, ALSO ORDER AT35121, AE24616, AN D R27212) (ALSO ORDER AT115535, (2) AT1 02414, AE24616 AND

1шт.

31

AT115535

Support

1шт.

Выбрано товаров: 23