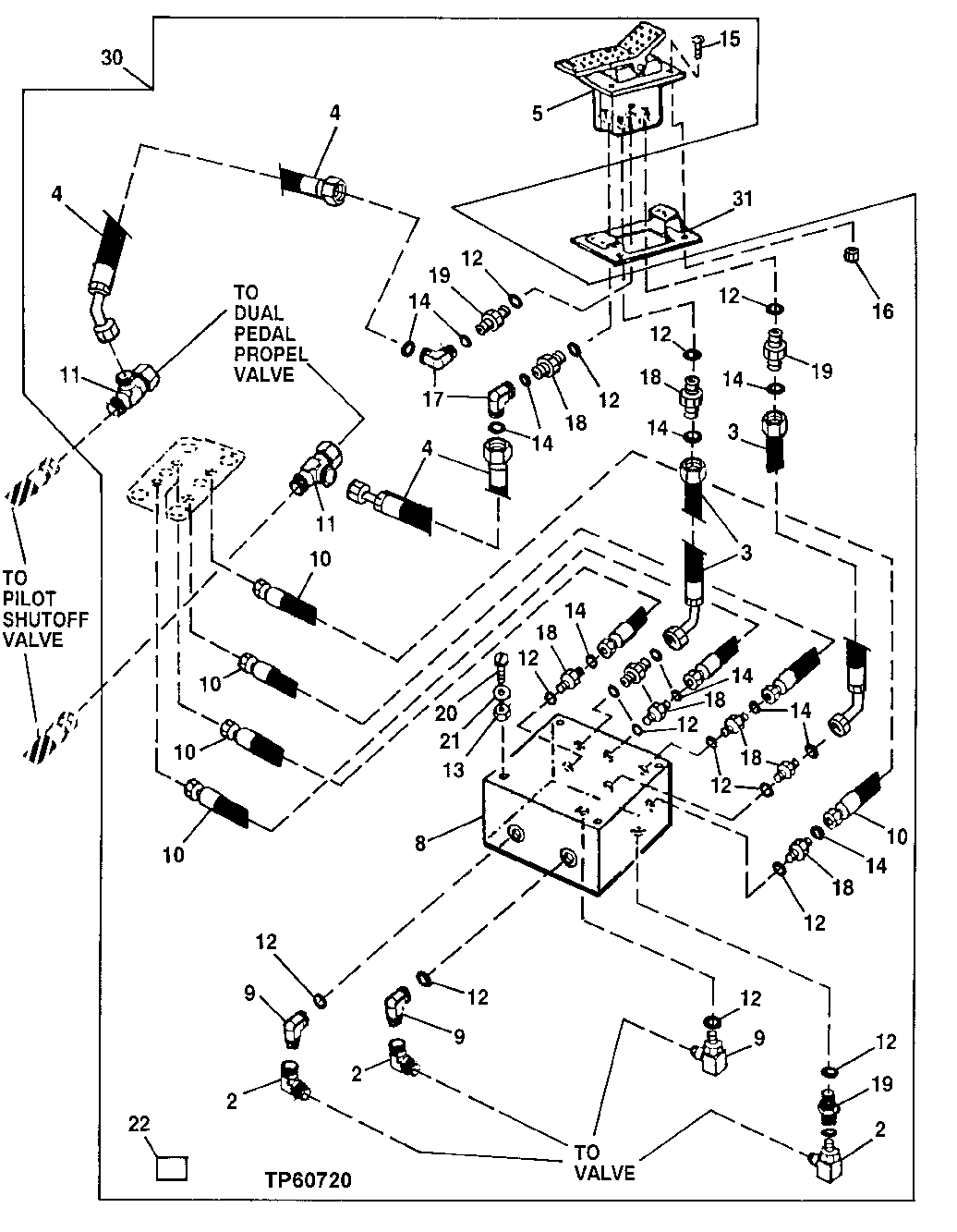
Запчасти John Deere 50LC 244 - Single Pedal Propel Kit 3315 Control Linkage

Схема запчастей John Deere 50LC - 244 - Single Pedal Propel Kit 3315 Control Linkage
FIT
1:1
100%

Артикул

Название

Примечание

Количество

2

AE24616

Elbow Fitting

3шт.

3

AT102414

Hydraulic Hose

17.4752" X 749 mm (29-1/2") X 17.4752"

2шт.

4

AT152138

Hydraulic Hose

9/16" X 515 mm (20-1/4") X 17.4752"

2шт.

5

AT152120

Valve

Foot

1шт.

8

AT170459

Hyd Actuated Control Valve

(INCLUDES (4) AT158988)

1шт.

AT158988

Hydraulic Pressure Valve

4шт.

9

AT35121

Elbow Fitting

3шт.

10

AT183065

Hydraulic Hose

4шт.

11

AT36921

Tee Fitting

2шт.

12

R26448

O-Ring

11.887 X 1.981 mm (0.468" X 5/64")

14шт.

13

14M7273

Nut

M8

4шт.

14

T77613

O-Ring

9.250 X 1.780 mm (0.364" X 0.070")

12шт.

15

19M7866

Screw

M8 X 20

4шт.

16

14M7298

Flange Nut

M8

4шт.

17

38H1094

Elbow Fitting

2шт.

18

38H1160

Adapter Fitting

8шт.

19

38H1212

Adapter Fitting

2шт.

20

19M8456

Cap Screw

M8 X 100

4шт.

21

24M7036

Washer

9 X 16 X 1.600 mm

4шт.

22

T153674

Label

Without Auxiliary Hydraulics Low er Front Of Right Side Cab Window

1шт.

T153676

Label

With Auxiliary Hydraulics Lower Front Of Right Side Cab Window

1шт.

30

Kit

(WHOLEGOODS) (SINGLE PEDAL CONTROL) (W/ 2 WA Y FOOT CONTROL ALSO ORDER (2) 38H1030) (AND ( 4) T77613) (WHEN ORDERED FOR UNITS WITH AN AU XILIARY CONTROL PEDAL, ALSO ORDER AT35121, AE 24616, AND R27212) (ALSO ORDER AT115535, (2) AT102414, AE24616 AND R27212

1шт.

31

AT115535

Support

1шт.

Выбрано товаров: 23