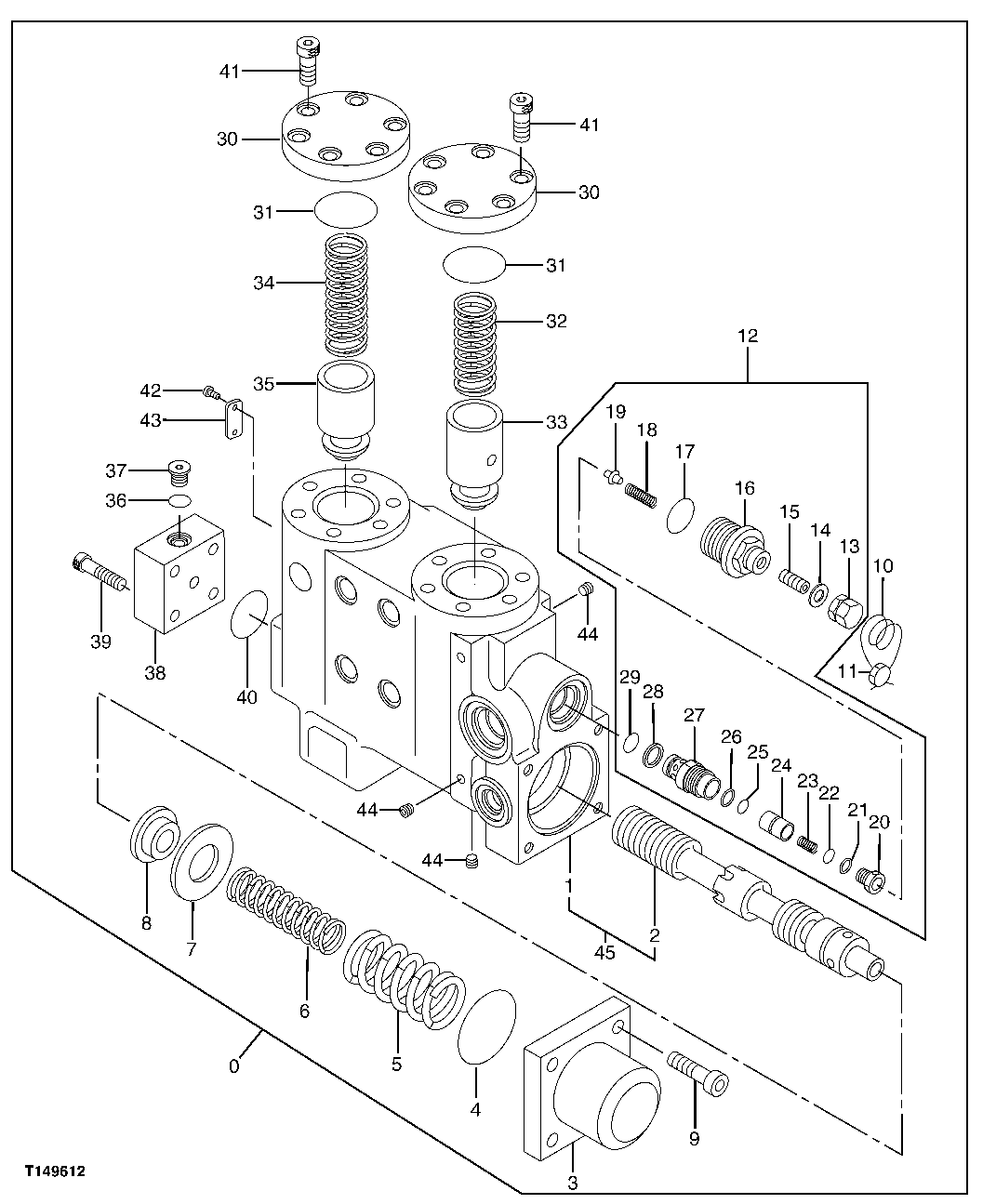
Запчасти John Deere 00C LC 211 - HOLDING VALVE (ARM BOTTOM) 3362 CONTROL AND LOAD HOLDING VALVES

Схема запчастей John Deere 00C LC - 211 - HOLDING VALVE (ARM BOTTOM) 3362 CONTROL AND LOAD HOLDING VALVES
FIT
1:1
100%

Артикул

Название

Примечание

Количество

0

4473861

Flow Control Hyd. Valve

(SUB FOR 4358533)

1шт.

1

Housing

1шт.

2

Spool

1шт.

3

0658102

Cover

(SUB FOR AT175935)

1шт.

4

AT264334

O-Ring

(SUB FOR TH100101)

1шт.

5

0658103

Compression Spring

(SUB FOR AT175936)

1шт.

6

0658104

Compression Spring

(SUB FOR AT175939)

1шт.

7

0658105

Holder

1шт.

8

0658106

Holder

(SUB FOR AT175941)

1шт.

9

19M8338

Screw

M10 X 40

4шт.

10

0658107

Wire

(SUB FOR AT175942)

2шт.

11

0658108

Disk

(SUB FOR AT175943)

1шт.

12

4483073

Pressure Relief Valve

(SUB FOR 0663901)

1шт.

13

Nut

1шт.

14

Seal

1шт.

15

Set Screw

1шт.

16

Plunger

1шт.

17

CH17886

Packing

1шт.

18

Compression Spring

1шт.

19

Valve

1шт.

20

Valve Seat

1шт.

21

Back-Up Ring

1шт.

22

Packing

1шт.

23

Compression Spring

1шт.

24

Poppet

1шт.

25

Packing

1шт.

26

Back-Up Ring

1шт.

27

Sleeve

1шт.

28

4038533

Back-Up Ring

(SUB FOR TH100050)

1шт.

29

CH11570

O-Ring

1шт.

30

0658109

Cover

(SUB FOR AT175944)

2шт.

31

A811040

O-Ring

(SUB FOR AT172414)

2шт.

32

0343510

Compression Spring

(SUB FOR AT175875)

1шт.

33

0343505

Plunger

(SUB FOR AT175876)

1шт.

34

0223202

Compression Spring

(SUB FOR TH106368)

1шт.

35

0343504

Plunger

(SUB FOR AT175932)

1шт.

36

M800650

Packing

1шт.

37

0314205

Plug

(SUB FOR AT120949 OR TH0314205)

1шт.

38

0343503

Cover

(SUB FOR AT175878)

1шт.

39

M340836

Bolt

(SUB FOR AT132210 OR 0349907)

4шт.

40

AT264324

O-Ring

(SUB FOR TH100044)

1шт.

41

19M8337

Screw

M10 X 30

12шт.

42

TH105699

Screw

2шт.

43

Identification Plate

1шт.

44

0343514

Fitting Plug

(SUB FOR AT175880)

6шт.

45

Housing

(TH0658101 NLA)

1шт.

Выбрано товаров: 46