Запчасти John Deere 90D 50 - SAW-VALVE HOSES AND FITTINGS 3360 - BACKHOE AND EXCAVATOR 33

Схема запчастей John Deere 90D - 50 - SAW-VALVE HOSES AND FITTINGS 3360 - BACKHOE AND EXCAVATOR 33
FIT
1:1
100%

Артикул

Название

Примечание

Количество

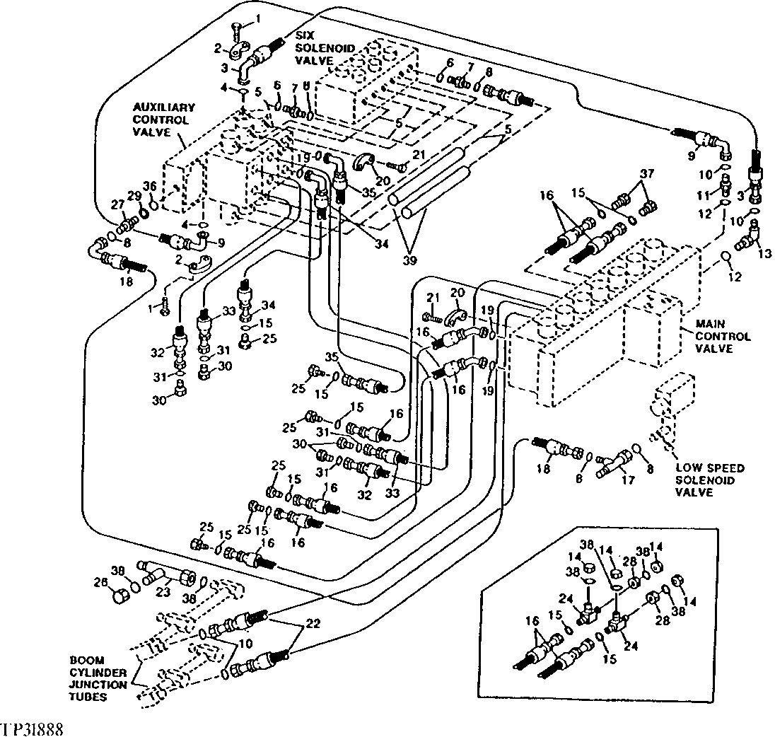
1

19M7493

CAP SCREW

M12 X 40

8шт.

2

T107068

FLANGE FITTING

(SUB FOR E73093)

4шт.

3

AT115152

HYDRAULIC HOSE - FABRICATE

1" X 1 000 MM (39-1/4") X 1-7/16"

1шт.

4

T78313

O-RING

2шт.

5

AT84384

HYDRAULIC HOSE - FABRICATE

11/16" X 610 MM (24") X 11/16"

6шт.

6

R26448

O-RING

(SUB FOR T70177)

12шт.

7

38H1160

ADAPTER FITTING

12шт.

8

T77613

O-RING

(SUB FOR T112006)

15шт.

9

AT115153

HYDRAULIC HOSE

1" X 1 050 MM (41-1/4") X 1-7/16"

1шт.

10

T112016

PACKING

4шт.

11

38H1164

ADAPTER FITTING

1шт.

R36636

FITTING PLUG

(NOT ILLUSTRATED) (FOR USE WITHOUT AUXILIARY VALVE)

1шт.

12

R29936

O-RING

2шт.

13

38H1037

ELBOW FITTING

1шт.

R36636

FITTING PLUG

(NOT ILLUSTRATED) (FOR USE WITHOUT AUXILIARY VALVE)

1шт.

14

38H1418

FITTING

4шт.

15

T77858

O-RING

6шт.

16

AT115154

HYDRAULIC HOSE - FABRICATE

3/4" X 1 499 MM (59") X 1-3/16"

6шт.

17

38H1030

TEE FITTING

1шт.

38H1030

TEE FITTING

(ON PUMP CONTROL BLOCK LOAD SENSING PORT TEE) (SEE"LOAD SENSING LINES", 693D)

1шт.

18

AT141921

HYDRAULIC HOSE - FABRICATE

11/16" X 1 016 MM (40") X 11/16", (SUB FOR AT115198)

1шт.

AT141921

HYDRAULIC HOSE - FABRICATE

11/16" X 1 016 MM (40") X 11/16", (FROM AUXILIARY CONTROL VALVE LOAD SENSING PORT AS SHOWN TO PUMP CONTROL BLOCK LOAD SENSING PORT TEE) (SEE "LOAD SENSING LINES", 693D)

1шт.

19

T59014

O-RING

14шт.

20

T107446

FLANGE FITTING

28шт.

21

19M7662

CAP SCREW

M10 X 30

56шт.

22

AT115171

HYDRAULIC HOSE - FABRICATE

3/4" X 1 340 MM (52-3/4") X 1-7/16"

2шт.

23

38H1033

TEE FITTING

1шт.

24

38H1463

TEE FITTING

(SUB FOR AT115138)

2шт.

25

38H1149

FITTING PLUG

6шт.

26

38H1418

FITTING

1шт.

27

T104327

ADAPTER FITTING

1шт.

28

T78707

NUT

2шт.

29

51M4236

SEALING RING

1шт.

30

38H1147

FITTING PLUG

4шт.

31

T77857

O-RING

(SUB FOR T112008)

4шт.

32

AT115159

HYDRAULIC HOSE

3/4" X 1 155 MM (45-1/2") X 13/16"

2шт.

33

AT115160

HYDRAULIC HOSE

3/4" X 1 194 MM (47") X 13/16"

2шт.

34

AT115142

HYDRAULIC HOSE - FABRICATE

3/4" X 1 155 MM (45-1/2") X 1-3/16"

1шт.

35

AT115143

HYDRAULIC HOSE

3/4" X 1 194 MM (47") X 1-3/16"

1шт.

36

T55758

O-RING

(SUB FOR P51212, THIS APPLICATION)

1шт.

37

38H1149

FITTING PLUG

2шт.

38

T77858

O-RING

6шт.

39

T121832

SLEEVE

2шт.

Выбрано товаров: 0