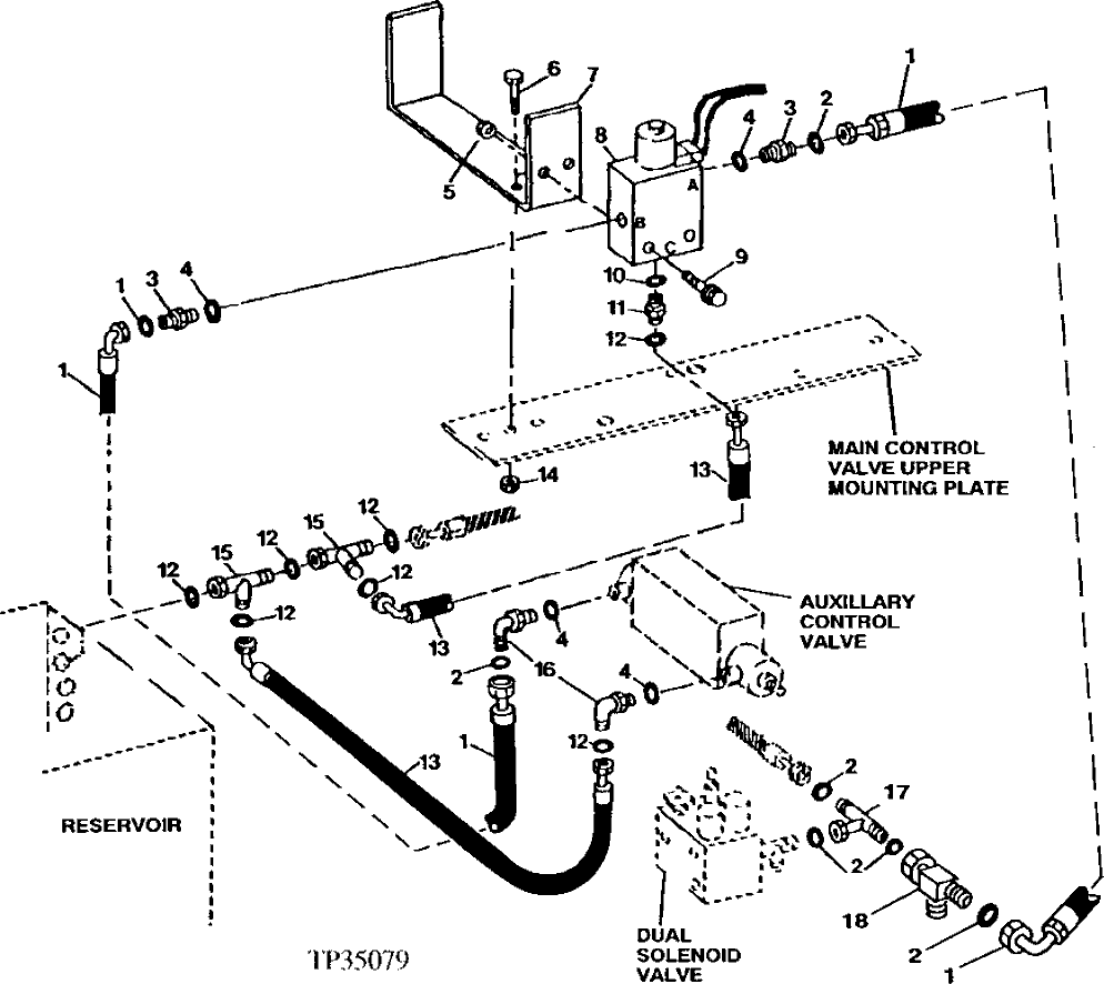
Запчасти John Deere 90ELC 375 - AUXILIARY CONTROL AND SOLENOID VALVES, LINES AND FITTINGS ( - 556935) 3360 HYDRAULIC SYSTEM

Схема запчастей John Deere 90ELC - 375 - AUXILIARY CONTROL AND SOLENOID VALVES, LINES AND FITTINGS ( - 556935) 3360 HYDRAULIC SYSTEM
FIT
1:1
100%

Артикул

Название

Примечание

Количество

1

AT152147

Hydraulic Hose

(K) (SUB FOR AT103379, THIS APPLICATION)

2шт.

2

T77613

O-Ring

(K)

7шт.

3

38H1160

Adapter Fitting

(K)

3шт.

4

R26448

O-Ring

(K)

4шт.

5

14M7401

Lock Nut

(K) M12

2шт.

6

19M7789

Screw

(K) M12 X 30

2шт.

7

T145176

Channel

(K) (SUB FOR T144744)

1шт.

8

AT306723

Elec.Proportional Valve

(K) (INCLUDES ELECTRICAL COIL) (SU B FOR AT115437, AT116486, AT140041)

1шт.

9

19M7808

Screw

(K) M10 X 65

2шт.

10

R26375

O-Ring

(K)

1шт.

11

38H1161

Adapter Fitting

(K)

1шт.

12

T77857

O-Ring

(K)

7шт.

13

AT72027

Hydraulic Hose

(K) 13/16" X 762 mm (30") X 13/16"

2шт.

14

14M7400

Lock Nut

(K) M10

2шт.

15

38H1031

Tee Fitting

(K)

3шт.

16

38H1314

Elbow Fitting

(K)

2шт.

17

38H1038

Tee Fitting

(K)

1шт.

18

38H1030

Tee Fitting

(K)

1шт.

AT156890

Control

INCLUDES ALL (K) PARTS (AUXILLIAR Y CONTROLS -SINGLE SELINOID VALVE)

1шт.

Выбрано товаров: 19