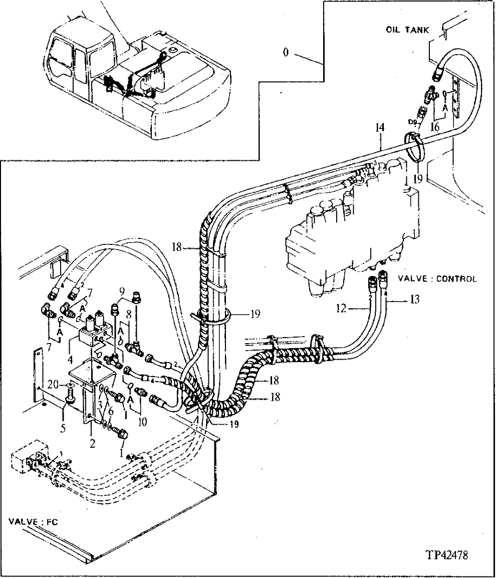
Запчасти John Deere 90ELC 287 - SUPER LONG FRONT 3360 HYDRAULIC SYSTEM

Схема запчастей John Deere 90ELC - 287 - SUPER LONG FRONT 3360 HYDRAULIC SYSTEM
FIT
1:1
100%

Артикул

Название

Примечание

Количество

0

AT159517

Mounting Parts

WHOLEGOODS (SUPER LONG FRONT) (CONTAINS A LL ITEMS ON THIS PAGE - ADDITIONAL COMPONE NTS LISTED ON PREVIOUS AND FOLLOWING PAGES )

1шт.

1

19M7662

Cap Screw

M10 X 30

2шт.

2

9739155

Bracket

SUB FOR AT159555

1шт.

3

12M7058

Lock Washer

12 mm SUB FOR 12M7067

2шт.

4

4294176

Flow Control Hyd. Valve

SUB FOR AT159556

1шт.

5

19M7932

Cap Screw

M8 X 16

2шт.

6

24M7346

Washer

11 X 20 X 2 mm

2шт.

7

A852333

Elbow Fitting

SUB FOR TH101047, SUB FOR 4154671

2шт.

7A

CH11570

O-Ring

1шт.

8

4225403

Tee Fitting

SUB FOR AT159557

2шт.

8A

CH11570

O-Ring

1шт.

9

R39783

Fitting

SUB FOR AT159558

2шт.

10

4200466

Adapter Fitting

SUB FOR TH108320

1шт.

10A

CH11570

O-Ring

1шт.

12

AT159559

Hydraulic Hose

1шт.

13

AT159560

Hydraulic Hose

1шт.

14

AT159561

Hydraulic Hose

1шт.

16

4224382

Tee Fitting

SUB FOR AT126766

1шт.

16A

CH11570

O-Ring

1шт.

18

4327315

Hose Guard

SUB FOR TH106022, 4133527 OR 4327293

3шт.

19

H77698

Tie Band

3шт.

20

12M7056

Lock Washer

8 mm SUB FOR 12M7065

2шт.

Выбрано товаров: 22