Запчасти John Deere 90 2 - CYLINDER HEAD AND VALVES 409 - ENGINE 4

Схема запчастей John Deere 90 - 2 - CYLINDER HEAD AND VALVES 409 - ENGINE 4
FIT
1:1
100%

Артикул

Название

Примечание

Количество

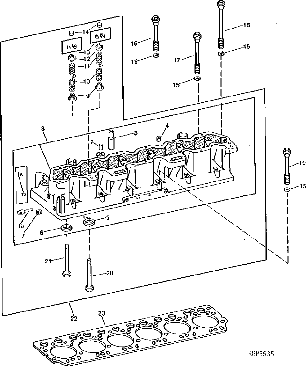
1A

F1743R

DOWEL PIN

2шт.

1B

AT107509

PLUG

2шт.

2

34H387

SPRING PIN

3/16" X 3/4"

1шт.

3

R53192

BUSHING

12шт.

4

RE57836

PIPE PLUG

1/2", (SUB FOR AR72319 OR 15H624)

5шт.

5

R48314

VALVE SEAT INSERT

STANDARD (EXHAUST) (JD762) (45°) (USE WITH R57425)

6шт.

R60537

VALVE SEAT INSERT

STANDARD (EXHAUST) (30°)

6шт.

R52920

VALVE SEAT INSERT

0.25 MM (.010") OVERSIZE (EXHAUST (45°) (USE WITH R57425)

6шт.

R82450

VALVE SEAT INSERT

0.25 MM (.010") OVERSIZE (EXHAUST) (30°)

6шт.

6

R59894

VALVE SEAT INSERT

STANDARD (INTAKE)

6шт.

R60202

VALVE SEAT INSERT

0.25 MM (.010") OVERSIZE (INTAKE)

1шт.

7

15H690

PIPE PLUG

3/4", (SUB FOR AR72318)

4шт.

8

AR68971

CYLINDER HEAD

(MARKED R57425) (SUB RE56479, (2) R80576 AND R80577)

1шт.

RE38989

CYLINDER HEAD

(MARKED R74124, R81234 OR R86703) (SUB FOR AR76148) (SUB RE56479, (2) R80576 AND R80577)

1шт.

9

R81086

ROTATOR

(SUB FOR R49568)

12шт.

10

R49569

SPRING

12шт.

11

R49571

SPRING

12шт.

12

R49283

CAP

12шт.

13

R35431

LOCK

24шт.

14

R40366

CAP

12шт.

15

R70268

WASHER

(SUB FOR R42363 OR R67348) (USE WITH AR94304)

26шт.

R70268

WASHER

(USE WITH AR103796)

25шт.

16

R81006

CAP SCREW

(USE WITH R57424) (SUB FOR R60118, R67345 OR R70265, THIS APPLICATION) (ALSO ORDER R70268)

3шт.

R80575

CAP SCREW

(A) (SUB FOR R60118, R67345 OR R70265) (ALSO ORDER R70268)

3шт.

R80575

CAP SCREW

(USE WITH R87552, R88217, R98554 OR R105739)

9шт.

17

R60119

BOLT

(USE WITH R57424) (SUB R70268 AND R80576)

2шт.

R60119

BOLT

(SUB R70268 AND R80576)

15шт.

R80576

CAP SCREW

(SUB FOR R67344 OR R70266) (ALSO ORDER R70268)

15шт.

18

R80577

CAP SCREW

(SUB FOR R64824, R67347 OR R70267) (ALSO ORDER R70268)

2шт.

19

R60117

SCREW

(USE WITH R57424)

21шт.

R60117

SCREW

6шт.

RE36518

ENGINE KIT

(A) (SUB FOR R67346, R70264 OR R80574) (ALSO ORDER R70268) (CONTAINS (6) R92368)

1шт.

20

R90601

EXHAUST VALVE

(45°) (SUB FOR R49567) (USE WITH R57425)

6шт.

R60536

EXHAUST VALVE

(30°) (SUB (6) R63982 AND (6) R40366)

6шт.

R63982

EXHAUST VALVE

(30°) (USE WITH R60537 OR R82450)

6шт.

21

R59895

INTAKE VALVE

(SUB (6) R75690 AND (6) R40366)

6шт.

R81087

INTAKE VALVE

(SUB (6) R75690 AND (6) R40366)

6шт.

R75690

INTAKE VALVE

6шт.

22

RE11223

CYLINDER HEAD

(MARKED R86703) (SUB RE60523, (2) R80576 AND R80577)

1шт.

SE501222

CYLINDER HEAD REMAN

(REMANUFACTURED FOR RE60523)

1шт.

23

RE34009

ENGINE CYLINDER HEAD GASKET

(SUB FOR R57507, R75640, R74563 OR RE20305)

1шт.

Выбрано товаров: 41