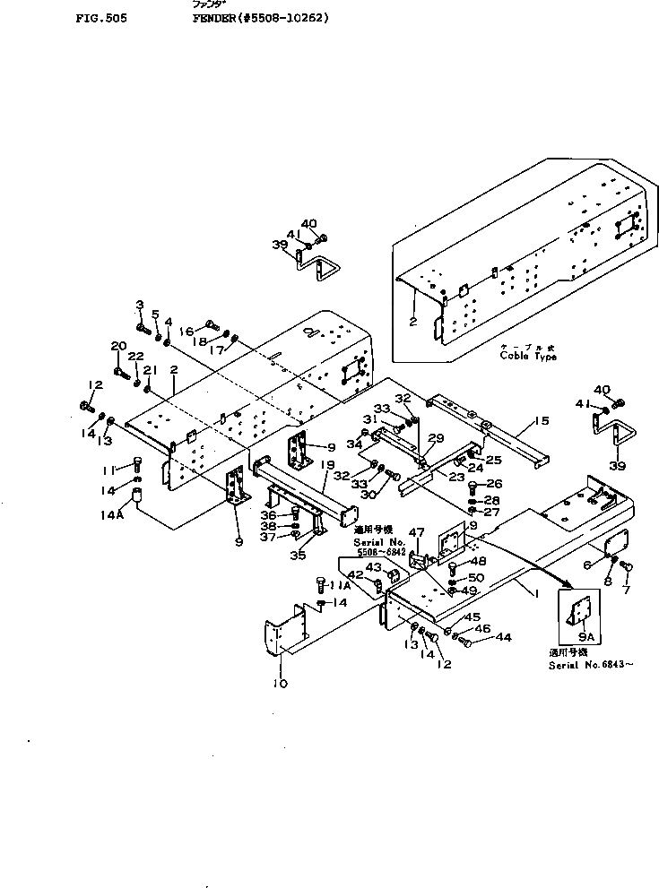
Запчасти Komatsu D155A-1 КРЫЛО(№8-) ЧАСТИ КОРПУСА

Схема запчастей Komatsu D155A-1 - КРЫЛО(№8-) ЧАСТИ КОРПУСА
FIT
1:1
100%

Артикул

Название

Примечание

Количество

1

175-54-22117

FENDER

SN: 8651-10262

1шт.

|1

175-54-22116

FENDER

SN: 6843-8650

1шт.

|1

175-54-22115

FENDER

SN: 5508-6842

1шт.

2

175-54-25151

FENDER

SN: M8651-10262

1шт.

|2

175-54-25150

FENDER

SN: M5508-8650

1шт.

|2

175-54-22127

FENDER

SN: H8651-10262

1шт.

|2

175-54-22126

FENDER

SN: H6843-8650

1шт.

|2

0

FENDER

SN: H5508-6842

1шт.

|$$9

(175-54-22126{175-54-22561)}

-1шт.

3

01010-31645

BOLT

SN: 6091-10262

16шт.

|3

01040-31645

BOLT

SN: 5508-6090

16шт.

4

01643-01645

WASHER

SN: 5508-10262

16шт.

5

01602-01648

WASHER

SN: 5508-10262

16шт.

6

175-54-22420

COVER

SN: 5508-@

2шт.

7

01010-31235

BOLT

SN: 5508-@

8шт.

8

01602-01236

WASHER

SN: 5508-@

8шт.

9

175-54-22443

BRACKET

SN: 6843-@

2шт.

|9

0

BRACKET

SN: 5508-6842

3шт.

|$$19

(175-54-22443{01010-51650(4))}

-1шт.

9A

175-54-22770

BRACKET

SN: 6843-@

1шт.

10

175-54-22433

BRACKET

SN: 6843-10262

1шт.

|10

175-54-22431

BRACKET

SN: 5508-6842

1шт.

11

01010-31665

BOLT

SN: 6091-@

12шт.

|11

01040-31665

BOLT

SN: 5513-6090

12шт.

|11

01040-31640

BOLT

SN: 5508-5512

16шт.

11A

01010-31640

BOLT

SN: 6091-@

4шт.

|11A

01040-31640

BOLT

SN: 5513-6090

4шт.

12

01010-31650

BOLT

SN: 6843-@

24шт.

|12

01010-31645

BOLT

SN: 6091-6842

24шт.

|12

01040-31645

BOLT

SN: 5508-6090

24шт.

13

01643-01645

WASHER

SN: 5508-@

24шт.

14

01602-01648

WASHER

SN: 5513-@

36шт.

|14

01602-01648

WASHER

SN: 5508-5512

40шт.

14A

175-54-22490

SPACER

SN: 5513-@

12шт.

15

175-54-22594

SUPPORT

SN: 9134-@

1шт.

|15

0

SUPPORT

SN: 8651-9133

1шт.

|15

175-54-22592

SUPPORT

SN: 6843-8650

1шт.

|15

0

SUPPORT

SN: 5508-6842

1шт.

|15

175-79-33210

SUPPORT,(FOR VARIABLE GIANT RIPPER)

SN: 6843-8650

1шт.

|15

175-79-35110

SUPPORT,(FOR VARIABLE GIANT RIPPER)

SN: 5507-5507

1шт.

16

01010-31650

BOLT

SN: 6091-@

4шт.

|16

01040-31650

BOLT

SN: 5508-6090

4шт.

17

01643-31645

WASHER

SN: 5508-@

4шт.

18

01602-01648

WASHER

SN: 5508-@

4шт.

19

175-54-22146

SUPPORT

SN: 6988-@

1шт.

|19

175-54-22144

SUPPORT

SN: 5508-6987

1шт.

20

01010-31650

BOLT

SN: 6091-@

8шт.

|20

01040-31650

BOLT

SN: 5508-6090

8шт.

21

01643-31645

WASHER

SN: 5508-@

8шт.

22

01602-01648

WASHER

SN: 5508-@

8шт.

23

175-54-22583

SUPPORT

SN: 8651-@

1шт.

|23

175-54-22582

SUPPORT

SN: 6988-8650

1шт.

|23

0

SUPPORT

SN: 5508-6987

1шт.

24

01010-31650

BOLT

SN: 6091-@

2шт.

|24

01040-31650

BOLT

SN: 5508-6090

2шт.

25

01602-01648

WASHER

SN: 5508-@

2шт.

26

01010-31235

BOLT

SN: 5508-@

4шт.

27

01643-31232

WASHER

SN: 5508-@

4шт.

28

01602-01236

WASHER

SN: 5508-@

4шт.

29

175-54-22572

SUPPORT

SN: H6843-10262

1шт.

|29

175-54-22571

SUPPORT

SN: H5508-6842

1шт.

|29

175-54-25161

SUPPORT

SN: M6843-10262

1шт.

|29

175-54-25160

SUPPORT

SN: M5508-6842

1шт.

30

01010-31650

BOLT

SN: 6091-@

2шт.

|30

01040-31650

BOLT

SN: 5508-6090

2шт.

31

01010-31640

BOLT

SN: 6091-@

2шт.

|31

01040-31640

BOLT

SN: 5508-6090

2шт.

32

01643-31645

WASHER

SN: 5508-@

4шт.

33

01602-01648

WASHER

SN: 5508-@

4шт.

34

01580-01613

NUT

SN: 6091-@

1шт.

|34

01503-31613

NUT

SN: 5508-6090

1шт.

35

175-54-22173

BRACKET

SN: 5508-@

1шт.

36

01010-31235

BOLT

SN: 5508-@

4шт.

37

01643-31232

WASHER

SN: 5508-@

4шт.

38

01602-01236

WASHER

SN: 5508-@

4шт.

39

175-54-22561

HANDLE

SN: 6843-10262

2шт.

|39

175-54-22560

HANDLE

SN: H5508-6842

2шт.

|39

175-54-22560

HANDLE

SN: M5508-6842

1шт.

40

01010-31465

BOLT

SN: 6843-10262

6шт.

|40

01010-31455

BOLT

SN: 6843-10262

2шт.

|40

01010-31460

BOLT

SN: H6091-6842

8шт.

|40

01010-31460

BOLT

SN: M6091-6842

4шт.

|40

01040-31460

BOLT

SN: H5508-6090

8шт.

|40

01040-31460

BOLT

SN: M5508-6090

4шт.

41

01602-01442

WASHER

SN: 6843-10262

8шт.

|41

01602-01442

WASHER

SN: H5508-6842

8шт.

|41

01602-01442

WASHER

SN: M5508-6842

4шт.

42

175-54-22381

SEAT

SN: 5508-6842

1шт.

43

175-54-22411

SEAT

SN: 5508-6842

1шт.

44

01010-31235

BOLT

SN: 5508-@

4шт.

45

01643-31232

WASHER

SN: 5508-@

4шт.

46

01602-01236

WASHER

SN: 5508-@

4шт.

47

150-54-16191

REST

SN: 5508-@

1шт.

48

01010-31235

BOLT

SN: 5508-@

2шт.

49

01643-31232

WASHER

SN: 5508-@

2шт.

50

01602-01236

WASHER

SN: 5508-@

2шт.

Выбрано товаров: 96