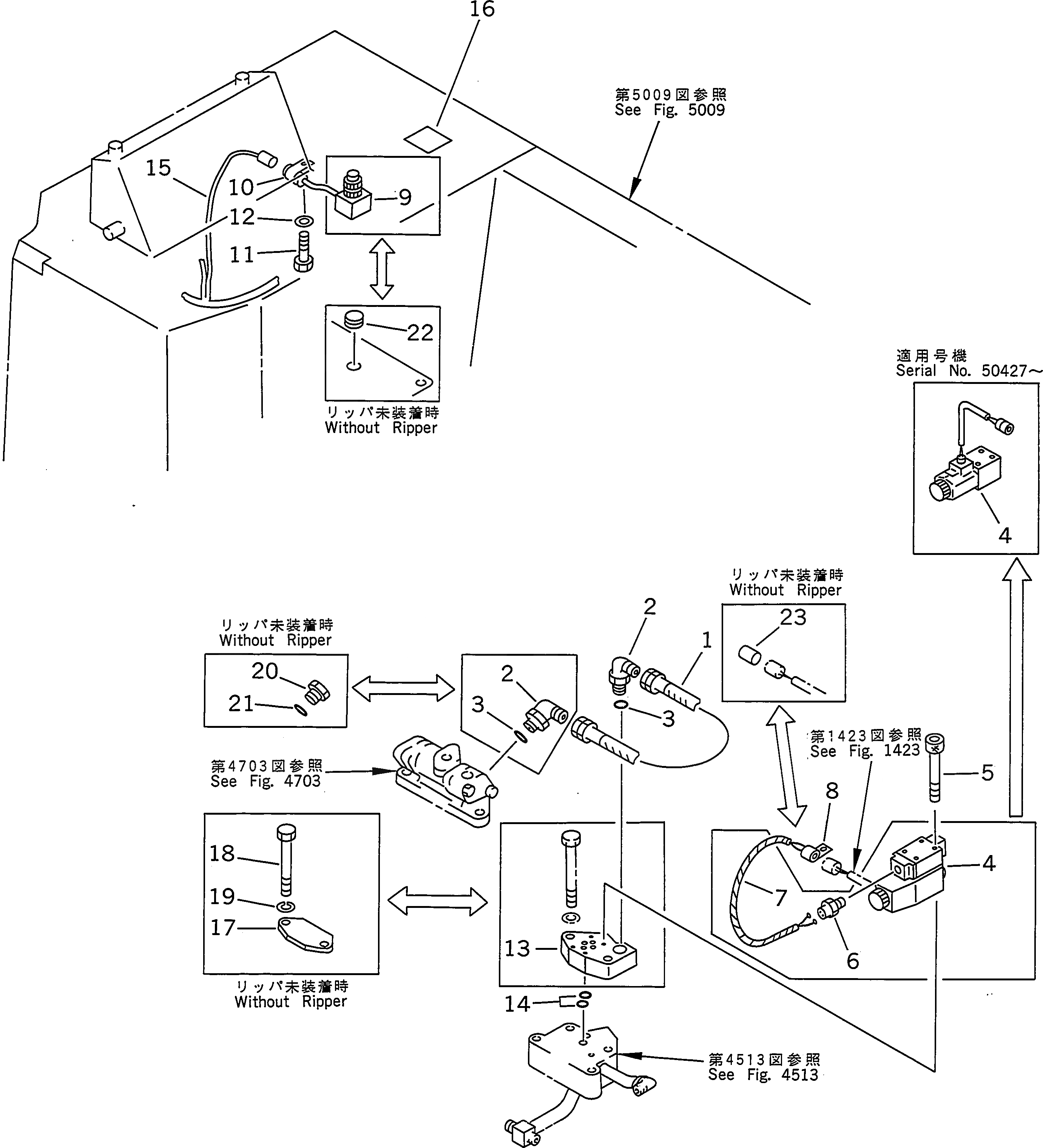
Запчасти Komatsu D155A-2 ПАЛЕЦ PULLER ПЕРЕКЛЮЧАТЕЛЬ И КЛАПАН (ДЛЯ ГИГАНТСК. РЫХЛИТ)(С ВСПОМОГ. СИСТ. ТОРМОЗНОГО МЕХ-МА) УПРАВЛ-Е РАБОЧИМ ОБОРУДОВАНИЕМ

Схема запчастей Komatsu D155A-2 - ПАЛЕЦ PULLER ПЕРЕКЛЮЧАТЕЛЬ И КЛАПАН (ДЛЯ ГИГАНТСК. РЫХЛИТ)          (С ВСПОМОГ. СИСТ. ТОРМОЗНОГО МЕХ-МА) УПРАВЛ-Е РАБОЧИМ ОБОРУДОВАНИЕМ
FIT
1:1
100%

Артикул

Название

Примечание

Количество

G-1

0

PIN PULLER PIPING G.

SN: 50001-UP

1шт.

|$$2

====================

-1шт.

1

07102-20304

HOSE

SN: 50001-UP

1шт.

2

07235-10315

ELBOW

SN: 50001-UP

2шт.

3

07002-02034

O-RING

SN: 50001-UP

2шт.

4

175-78-69580

VALVE

SN: 50427-UP

1шт.

|4

0

VALVE

SN: 50001-50426

1шт.

5

01252-40545

BOLT

SN: 50001-UP

4шт.

6

21T-06-12530

CONNECTOR

SN: 50001-50426

1шт.

7

175-06-61410

WIRING HARNESS

SN: 50001-50426

1шт.

8

195-06-41820

CLIP

SN: 50001-UP

1шт.

|$$12

====================

-1шт.

G-2

0

PIN PULLER SWITCH G.

SN: 50001-52099

1шт.

|$$14

====================

-1шт.

9

7830-11-2101

SWITCH ASS'Y

SN: 50001-UP

1шт.

10

195-06-41820

CLIP

SN: 50001-UP

1шт.

11

01010-51020

BOLT

SN: 50001-UP

1шт.

12

01643-31032

WASHER

SN: 50001-UP

1шт.

|$$19

====================

-1шт.

13

175-79-61250

BLOCK

SN: 50001-UP

1шт.

14

07000-01009

O-RING

SN: 50001-UP

2шт.

15

175-06-61130

WIRING HARNESS

SN: 50001-UP

1шт.

16

195-98-21180

PLATE¤ OPERATING,PIN PULLER

SN: 50001-UP

1шт.

17

175-79-61260

PLATE,(WITHOUT GIANT RIPPER)

SN: 50001-UP

1шт.

18

01010-51290

BOLT,(WITHOUT GIANT RIPPER)

SN: 50001-UP

2шт.

19

01602-21236

WASHER,(WITHOUT GIANT RIPPER)

SN: 50001-UP

2шт.

20

07040-12012

PLUG,(WITHOUT GIANT RIPPER)

SN: 50001-UP

1шт.

21

07002-02034

O-RING,(WITHOUT GIANT RIPPER)

SN: 50001-UP

1шт.

22

09415-01610

CAP,(WITHOUT GIANT RIPPER)

SN: 50001-UP

1шт.

23

195-06-41740

PLUG,(WITHOUT GIANT RIPPER)

SN: 50001-UP

1шт.

Выбрано товаров: 30