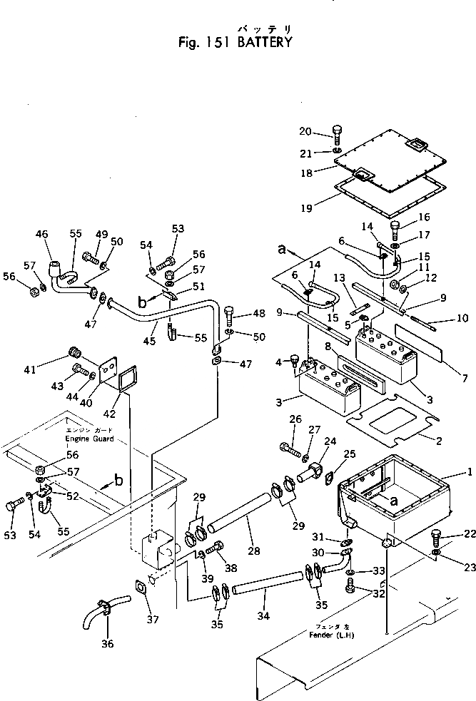
Запчасти Komatsu D155W-1 АККУМУЛЯТОР КОМПОНЕНТЫ ДВИГАТЕЛЯ И ЭЛЕКТРИКА

Схема запчастей Komatsu D155W-1 - АККУМУЛЯТОР КОМПОНЕНТЫ ДВИГАТЕЛЯ И ЭЛЕКТРИКА
FIT
1:1
100%

Артикул

Название

Примечание

Количество

1

177-06-13110

CASE

SN: 12128-UP

1шт.

2

154-06-15920

SEAT

SN: 12128-UP

1шт.

3

08000-32220

BATTERY, WET(165G51),(FOR JAPAN)

SN: 20080-UP

2шт.

3

08000-31220

BATTERY (165G51),(FOR JAPAN)

SN: 12128-20079

2шт.

3

08000-42220

BATTERY, DRY(165G51),(EXCEPT JAPAN)

SN: 20080-UP

2шт.

3

08000-41220

BATTERY (165G51),(EXCEPT JAPAN)

SN: 12128-20079

2шт.

4

176-06-42250

PLUG

SN: 12128-20079

12шт.

5

08000-00000

TERMINAL, (+)

SN: 12128-UP

2шт.

6

08000-00001

TERMINAL, (-)

SN: 12128-UP

2шт.

7

154-06-13271

SEAT

SN: 12128-UP

1шт.

8

154-06-13262

SEAT

SN: 12128-UP

1шт.

9

195-06-19460

PLATE

SN: 12128-UP

2шт.

10

154-06-33180

BAR

SN: 12128-UP

4шт.

11

01580-11008

NUT

SN: 23948-UP

8шт.

11

01580-11008

NUT

SN: 12128-23947

4шт.

12

01640-21016

WASHER

SN: 12128-UP

4шт.

13

195-06-18581

WIRE ASS'Y

SN: 12128-UP

1шт.

14

08038-16031

CAP

SN: 12128-UP

2шт.

15

08036-22514

CLIP

SN: 12128-UP

2шт.

16

01010-51016

BOLT

SN: 12128-UP

2шт.

17

01643-31032

WASHER

SN: 12128-UP

2шт.

18

177-06-13120

COVER

SN: 12128-UP

1шт.

19

177-06-13131

GASKET

SN: 23980-UP

1шт.

19

0

GASKET

SN: 12128-23979

1шт.

20

01020-01236

BOLT

SN: 13395-UP

24шт.

20

0

BOLT

SN: 12128-13394

24шт.

21

01602-21236

WASHER

SN: 12128-UP

24шт.

22

01010-51640

BOLT

SN: 12128-UP

6шт.

23

01643-31645

WASHER

SN: 12128-UP

6шт.

24

177-06-13170

TUBE

SN: 12128-UP

1шт.

25

177-06-13181

GASKET

SN: 23980-UP

1шт.

25

0

GASKET

SN: 12128-23979

1шт.

26

01010-51285

BOLT

SN: 12128-UP

2шт.

27

01602-21236

WASHER

SN: 12128-UP

2шт.

28

07260-25863

HOSE

SN: 12128-UP

1шт.

29

205-09-61120

CLAMP

SN: 23891-UP

4шт.

29

0

CLAMP

SN: 12128-23890

4шт.

30

177-06-13160

TUBE

SN: 12128-UP

1шт.

31

07343-04208

GASKET

SN: 12128-UP

1шт.

32

01010-51235

BOLT

SN: 12128-UP

2шт.

33

01602-21236

WASHER

SN: 12128-UP

2шт.

34

07260-24156

HOSE

SN: 12128-UP

1шт.

35

07289-00055

CLAMP

SN: 23989-UP

4шт.

35

0

CLAMP

SN: 23891-23988

4шт.

35

0

CLAMP

SN: 12128-23890

4шт.

36

177-06-13140

TUBE

SN: 12128-UP

1шт.

37

177-06-13151

GASKET

SN: 23980-UP

1шт.

37

0

GASKET

SN: 12128-23979

1шт.

38

01010-51230

BOLT

SN: 12128-UP

4шт.

39

01602-21236

WASHER

SN: 12128-UP

4шт.

40

177-06-13190

COVER

SN: 12128-UP

1шт.

41

177-06-12550

NUT

SN: 12128-UP

2шт.

42

177-06-13211

GASKET

SN: 23980-UP

1шт.

42

0

GASKET

SN: 12128-23979

1шт.

43

01010-51020

BOLT

SN: 12128-UP

4шт.

44

01602-21030

WASHER

SN: 12128-UP

4шт.

45

177-06-13220

TUBE

SN: 12128-UP

1шт.

46

177-06-13240

TUBE

SN: 12128-UP

1шт.

47

07343-04208

GASKET

SN: 12128-UP

2шт.

48

01010-51235

BOLT

SN: 12128-UP

2шт.

49

01010-51240

BOLT

SN: 12128-UP

2шт.

50

01602-01236

WASHER

SN: 12128-UP

4шт.

51

177-06-13230

BRACKET

SN: 12128-UP

1шт.

52

177-06-13250

BRACKET

SN: 12128-UP

1шт.

53

01010-51225

BOLT

SN: 12128-UP

4шт.

54

01602-21236

WASHER

SN: 12128-UP

4шт.

55

07283-24346

CLIP

SN: 12128-UP

3шт.

56

01599-01011

NUT

SN: 12128-UP

6шт.

57

01643-31032

WASHER

SN: 12128-UP

6шт.

Выбрано товаров: 69