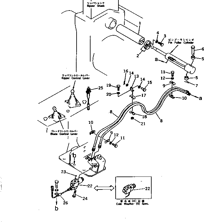
Запчасти Komatsu D375A-3A СИСТЕМА ТРУБ СТОПОРН. ПАЛЬЦА (ДЛЯ ГИГАНТСК. РЫХЛИТ) РАБОЧЕЕ ОБОРУДОВАНИЕ

Схема запчастей Komatsu D375A-3A - СИСТЕМА ТРУБ СТОПОРН. ПАЛЬЦА (ДЛЯ ГИГАНТСК. РЫХЛИТ) РАБОЧЕЕ ОБОРУДОВАНИЕ
FIT
1:1
100%

Артикул

Название

Примечание

Количество

G-1

0

PIN GROUP

SN: 17001-UP

1шт.

|$$2

====================

-1шт.

1

195-79-52140

PIN

SN: 17001-UP

1шт.

2

175-79-61160

PLATE

SN: 17001-UP

2шт.

3

01010-81030

BOLT

SN: 17001-UP

4шт.

4

01643-51032

WASHER

SN: 17001-UP

4шт.

|$$7

====================

-1шт.

5

195-79-52110

COLLAR

SN: 17001-UP

2шт.

6

195-79-52130

PIN

SN: 17001-UP

1шт.

7

04050-16040

PIN,COTTER

SN: 17001-UP

1шт.

G-2

0

PIPING GROUP

SN: 17001-UP

1шт.

|$11

X21-0270720

PIPING GROUP,(B)

SN: 17001-UP

1шт.

|$$13

====================

-1шт.

8

07102-20332

HOSE

SN: 17001-UP

2шт.

8

07108-30332

HOSE,(B)

SN: 17001-UP

2шт.

9

175-79-31250

CLIP

SN: 17001-UP

2шт.

10

195-79-12251

CLIP

SN: 17001-UP

2шт.

11

01010-81045

BOLT

SN: 17001-UP

2шт.

12

01643-51032

WASHER

SN: 17001-UP

2шт.

13

175-79-36120

PLATE

SN: 17001-UP

1шт.

14

01641-21223

WASHER

SN: 17001-UP

2шт.

15

04205-11028

PIN

SN: 17001-UP

1шт.

16

04050-13015

PIN,COTTER

SN: 17001-UP

1шт.

17

195-79-12251

CLIP

SN: 17001-UP

1шт.

18

175-79-31250

CLIP

SN: 17001-UP

1шт.

19

01010-81045

BOLT

SN: 17001-UP

1шт.

20

01643-51032

WASHER

SN: 17001-UP

1шт.

21

01580-11008

NUT

SN: 17001-UP

1шт.

|$$29

====================

-1шт.

G-3

0

CONTROL GROUP,PIN PULLER

SN: 17001-UP

1шт.

|$$31

====================

-1шт.

22

195-79-52190

VALVE

SN: 17001-UP

1шт.

22

195-79-52180

VALVE,(B)

SN: 17001-UP

1шт.

23

07000-11009

O-RING

SN: 17001-UP

4шт.

23

07000-51009

O-RING,(B)

SN: 17001-UP

4шт.

24

01220-40545

SCREW

SN: 17001-UP

4шт.

25

7861-92-9110

SWITCH,PIN PULLER

SN: 17001-UP

1шт.

|$37

7861-92-9140

SWITCH ASS'Y,PIN PULLER (B)

SN: 17001-UP

1шт.

26

21T-38-12270

CLIP

SN: 17001-UP

1шт.

|$$40

====================

-1шт.

Выбрано товаров: 40