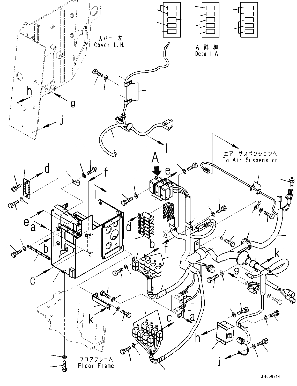
Запчасти Komatsu D375A-6 ОСНОВН. КОНСТРУКЦИЯ, ПРЕДОХРАНИТЕЛЬ КОРПУС И РЕЛЕ (№-) ОСНОВН. КОНСТРУКЦИЯ, ОТВАЛ С ДВОЙН. ПЕРЕКОСОМ, ONE-WAY РУЛЕВ. УПРАВЛЕНИЕ РЫЧАГ, С VHMS БЕЗ ORB И БЕЗ CGC, PROVISION ДЛЯ РЕГУЛИР. ГИГАНТСК. РЫХЛИТ

Схема запчастей Komatsu D375A-6 - ОСНОВН. КОНСТРУКЦИЯ, ПРЕДОХРАНИТЕЛЬ КОРПУС И РЕЛЕ (№-) ОСНОВН. КОНСТРУКЦИЯ, ОТВАЛ С ДВОЙН. ПЕРЕКОСОМ, ONE-WAY РУЛЕВ. УПРАВЛЕНИЕ РЫЧАГ, С VHMS БЕЗ ORB И БЕЗ CGC, PROVISION ДЛЯ РЕГУЛИР. ГИГАНТСК. РЫХЛИТ
12
13
32
28
27
17
6
7
11
34
33
26
25
11
35
37
36
45
41
47
46
63
62
14
15
1
39
16
18
38
40
8
9
10
2
4
3
23
21
22
23
21
23
24
23
59
58
61
60
20
5
31
19
26
11
30
29
13
12
56
55
49
50
52
51
53
42
48
44
43
57
54
FIT
1:1
100%

Артикул

Название

Примечание

Количество

1

195-06-55721

Bracket

SN: 60001-UP

1шт.

2

08193-20010

Clip

SN: 60001-UP

1шт.

3

01010-81020

Bolt

SN: 60001-UP

1шт.

4

01643-31032

Washer

SN: 60001-UP

1шт.

5

08193-20010

Clip

SN: 60001-UP

2шт.

6

01010-80816

Bolt

SN: 60001-UP

2шт.

7

01643-30823

Washer

SN: 60001-UP

2шт.

8

195-06-55671

Bracket

SN: 60001-UP

2шт.

9

01010-80612

Bolt

SN: 60001-UP

4шт.

10

01643-30623

Washer

SN: 60001-UP

4шт.

11

569-06-61960

Relay

SN: 60001-UP

13шт.

12

01010-80612

Bolt

SN: 60001-UP

13шт.

13

01643-30623

Washer

SN: 60001-UP

13шт.

14

195-06-56480

Plate

SN: 60001-UP

1шт.

15

01010-80816

Bolt

SN: 60001-UP

2шт.

16

01641-20812

Washer

SN: 60001-UP

2шт.

17

195-979-8340

Breaker

SN: 60001-UP

6шт.

18

01023-10308

Screw

SN: 60001-UP

12шт.

19

08037-05016

Grommet

SN: 60001-UP

1шт.

20

195-06-66581

Wiring Harness

SN: 60001-UP

1шт.

21

08041-00500

Fuse, 5Amp.

SN: 60001-UP

5шт.

22

08041-01000

Fuse, 10Amp.

SN: 60001-UP

2шт.

23

08041-02000

Fuse, 20Amp.

SN: 60001-UP

12шт.

24

08041-03000

Fuse, 30Amp.

SN: 60001-UP

2шт.

25

20T-06-71560

Box, Fuse

SN: 60001-UP

3шт.

26

08210-00601

Tube, Spiral

SN: 60001-UP

13шт.

27

01010-80816

Bolt

SN: 60001-UP

6шт.

28

01641-20812

Washer

SN: 60001-UP

6шт.

29

23S-62-25850

Clip

SN: 60001-UP

1шт.

30

01010-81020

Bolt

SN: 60001-UP

1шт.

31

01643-31032

Washer

SN: 60001-UP

1шт.

32

04434-52310

Clip

SN: 60001-UP

1шт.

33

01010-80816

Bolt

SN: 60001-UP

1шт.

34

01643-30823

Washer

SN: 60001-UP

1шт.

35

04434-51908

Clip

SN: 60001-UP

1шт.

36

01010-80816

Bolt

SN: 60001-UP

1шт.

37

01643-30823

Washer

SN: 60001-UP

1шт.

38

04434-51708

Clip

SN: 60001-UP

1шт.

39

01010-80816

Bolt

SN: 60001-UP

1шт.

40

01643-30823

Washer

SN: 60001-UP

1шт.

41

08034-20414

Band

SN: 60001-UP

2шт.

42

07095-20420

Cushion

SN: 60001-UP

1шт.

43

01010-81020

Bolt

SN: 60001-UP

1шт.

44

01643-31032

Washer

SN: 60001-UP

1шт.

45

427-04-11130

Plate

SN: 60001-UP

1шт.

46

01010-81030

Bolt

SN: 60001-UP

1шт.

47

01643-31032

Washer

SN: 60001-UP

1шт.

48

04434-52711

Clip

SN: 60001-UP

1шт.

49

04434-51210

Clip

SN: 60001-UP

1шт.

50

01010-81020

Bolt

SN: 60001-UP

1шт.

51

01643-31032

Washer

SN: 60001-UP

1шт.

52

2A5-06-11881

Converter

SN: 60001-UP

1шт.

53

01252-B0520

Bolt

SN: 60110-UP

2шт.

54

01640-50508

Washer

SN: 60110-UP

2шт.

55

01252-70510

Bolt

SN: 60001-UP

1шт.

56

01640-20508

Washer

SN: 60001-UP

1шт.

57

01023-70310

Screw

SN: 60001-UP

5шт.

58

195-06-56991

Wiring Harness

SN: 60001-UP

1шт.

59

04434-51212

Clip

SN: 60001-UP

3шт.

60

01010-81220

Bolt

SN: 60001-UP

3шт.

61

01643-31232

Washer

SN: 60001-UP

3шт.

62

01010-80825

Bolt

SN: 60001-UP

7шт.

63

01643-30823

Washer

SN: 60001-UP

7шт.

Выбрано товаров: 63