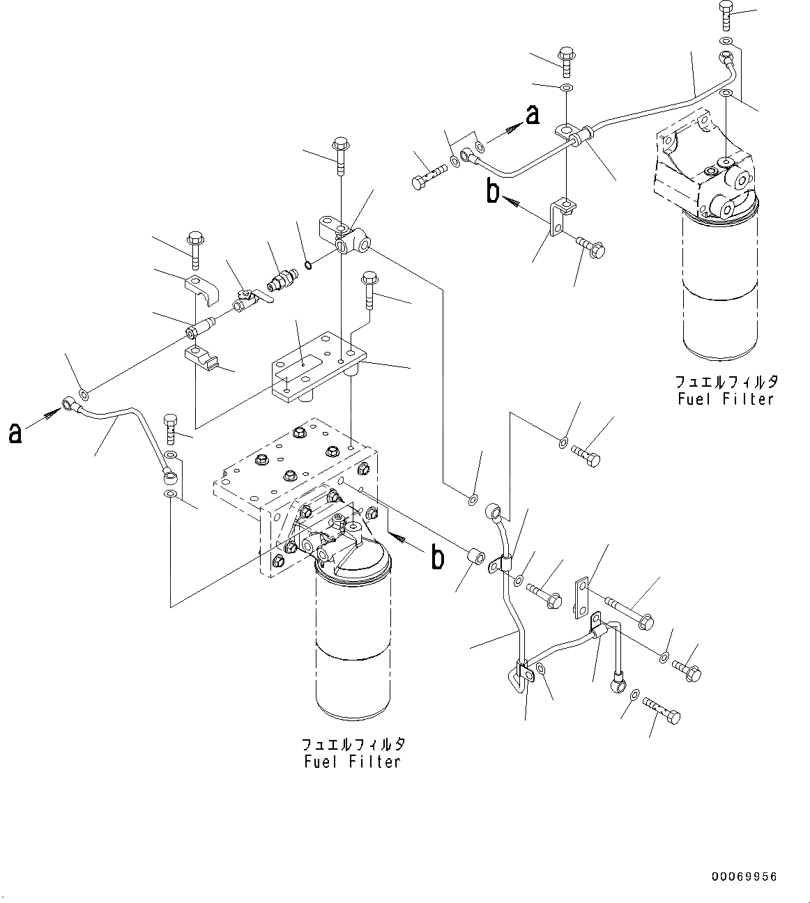
Запчасти Komatsu SAA6D125E-5-FR ТОПЛИВН. ФИЛЬТР. (№-8) ТОПЛИВН. ФИЛЬТР.

Схема запчастей Komatsu SAA6D125E-5-FR - ТОПЛИВН. ФИЛЬТР. (№-8) ТОПЛИВН. ФИЛЬТР.
23
24
25
26
27
28
29
30
31
32
33
34
35
36
37
38
25
25
13
16
18
19
20
21
22
17
14
15
1
2
3
4
5
6
7
8
9
10
11
12
14
15
17
39
FIT
1:1
100%

Артикул

Название

Примечание

Количество

1

6251-71-7310

Bracket

SN: 660001-660138

1шт.

2

01435-01050

Bolt

SN: 660001-660138

4шт.

3

6251-71-7320

Block

SN: 660001-660138

1шт.

4

01435-01040

Bolt

SN: 660001-660138

2шт.

5

205-62-74690

Nipple

SN: 660001-660138

1шт.

6

07002-11423

O-ring

SN: 660001-660138

1шт.

7

6128-81-4810

Valve

SN: 660001-660138

1шт.

8

6245-71-6180

Bolt

SN: 660001-660138

1шт.

9

6240-71-6530

Clamp

SN: 660001-660138

1шт.

10

6240-71-6540

Clamp

SN: 660001-660138

1шт.

11

01435-01040

Bolt

SN: 660001-660138

1шт.

12

6251-71-7330

Tube

SN: 660001-660138

1шт.

13

6251-71-7350

Tube

SN: 660001-660138

1шт.

14

6245-71-5960

Bolt

SN: 660001-660138

2шт.

15

07005-00812

Seal, Washer

SN: 660001-660138

4шт.

16

6251-71-7550

Bolt

SN: 660001-660138

1шт.

17

07005-00812

Seal, Washer

SN: 660001-660138

3шт.

18

6251-71-7360

Bracket

SN: 660001-660138

1шт.

19

01435-01040

Bolt

SN: 660001-660138

1шт.

20

6245-71-5950

Clip

SN: 660001-660138

1шт.

21

01435-01020

Bolt

SN: 660001-660138

1шт.

22

01643-31032

Washer

SN: 660001-660138

1шт.

23

6251-71-7340

Tube

SN: 660001-660138

1шт.

24

07206-31014

Bolt, Joint

SN: 660001-660138

1шт.

25

07005-01412

Seal, Washer

SN: 660001-660138

2шт.

26

7700-45-1710

Bolt, Joint

SN: 660001-660138

1шт.

27

07005-01412

Seal, Washer

SN: 660001-660138

1шт.

28

6631-11-5630

Spacer

SN: 660001-660138

1шт.

29

600-051-6080

Clip

SN: 660001-660138

1шт.

30

01435-01035

Bolt

SN: 660001-660138

1шт.

31

01643-31032

Washer

SN: 660001-660138

1шт.

32

600-051-6080

Clip

SN: 660001-660138

1шт.

33

01643-31032

Washer

SN: 660001-660138

1шт.

34

6934-71-5850

Plate

SN: 660001-660138

1шт.

35

01435-01060

Bolt

SN: 660001-660138

1шт.

36

600-051-6080

Clip

SN: 660001-660138

1шт.

37

01435-01020

Bolt

SN: 660001-660138

1шт.

38

01643-31032

Washer

SN: 660001-660138

1шт.

39

6245-81-9420

Plate

SN: 660001-660138

1шт.

Выбрано товаров: 39